Component Tests and General Diagnostics
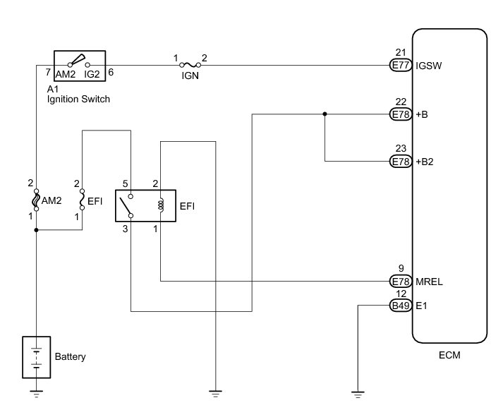
1GR-FE ENGINE CONTROL SYSTEM: SFI SYSTEM: ECM Power Source Circuit
- ECM Power Source Circuit
DESCRIPTION
When the ignition switch is turned to ON, the battery voltage is applied to terminal IGSW of the ECM. The ECM MREL output signal causes a current to flow to the coil, closing the contacts of the EFI relay and supplying power to terminal +B of the ECM.
If the ignition switch is turned off, the ECM holds the EFI relay ON for a maximum of 2 seconds to allow for the initial setting of the throttle valve.
WIRING DIAGRAM
INSPECTION PROCEDURE
NOTICE:
Inspect the fuses for circuits related to this system before performing the following inspection procedure.
PROCEDURE
1. INSPECT ECM (+B VOLTAGE)
(a) Turn the ignition switch to ON.
(b) Measure the voltage according to the value(s) in the table below.
Standard Voltage:
Text in Illustration
NG -- CHECK HARNESS AND CONNECTOR (ECM - BODY GROUND)
OK -- PROCEED TO NEXT SUSPECTED AREA SHOWN IN PROBLEM SYMPTOMS TABLE Symptom Related Diagnostic Procedures
2. CHECK HARNESS AND CONNECTOR (ECM - BODY GROUND)
(a) Disconnect the ECM connector.
(b) Measure the resistance according to the value(s) in the table below.
Standard Resistance (Check for Open):
Text in Illustration
NG -- REPAIR OR REPLACE HARNESS OR CONNECTOR
OK -- Continue to next step.
3. INSPECT ECM (IGSW VOLTAGE)
(a) Turn the ignition switch to ON.
(b) Measure the voltage according to the value(s) in the table below.
Standard Voltage:
Text in Illustration
NG -- INSPECT IGNITION SWITCH ASSEMBLY
OK -- Continue to next step.
4. INSPECT ECM (MREL VOLTAGE)
(a) Turn the ignition switch to ON.
(b) Measure the voltage according to the value(s) in the table below.
Standard Voltage:
Text in Illustration
NG -- REPLACE ECM Removal
OK -- Continue to next step.
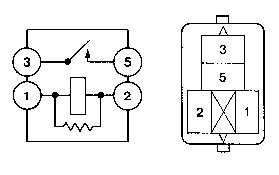
5. INSPECT EFI RELAY
(a) Remove the EFI relay from the engine room relay block.
(b) Measure the resistance according to the value(s) in the table below.
Standard Resistance:
NG -- REPLACE EFI RELAY
OK -- Continue to next step.
6. CHECK HARNESS AND CONNECTOR (EFI RELAY- ECM, EFI RELAY - BODY GROUND)
(a) Remove the EFI relay from the engine room relay block.
(b) Disconnect the ECM connector.
(c) Measure the resistance according to the value(s) in the table below.
Standard Resistance (Check for Open):
Standard Resistance (Check for Short):
NG -- REPAIR OR REPLACE HARNESS OR CONNECTOR
OK -- CHECK AND REPAIR HARNESS OR CONNECTOR (TERMINAL +B OF ECM - BATTERY POSITIVE TERMINAL)
7. INSPECT IGNITION SWITCH ASSEMBLY
(a) Disconnect the ignition switch connector.
(b) Measure the resistance according to the value(s) in the table below.
Standard Resistance:
NG -- REPLACE IGNITION SWITCH ASSEMBLY
OK -- CHECK AND REPLACE HARNESS OR CONNECTOR (BATTERY - IGNITION SWITCH, IGNITION SWITCH - ECM)