Operation CHARM: Car repair manuals for everyone.
Manuals through 2025 now available!

Our trusted friends have launched a new website named LEMON, which has newer manuals. It also contains all the CHARM manuals.

LEMON is the spiritual successor to CHARM, I recommend you try it!

Link: lemon-manuals.la or lemon-manuals.org.ua

(Some people have issue connecting. LEMON is investigating. For now, use Firefox or change your DNS server)

Or, hide this message: temporarily or permanently

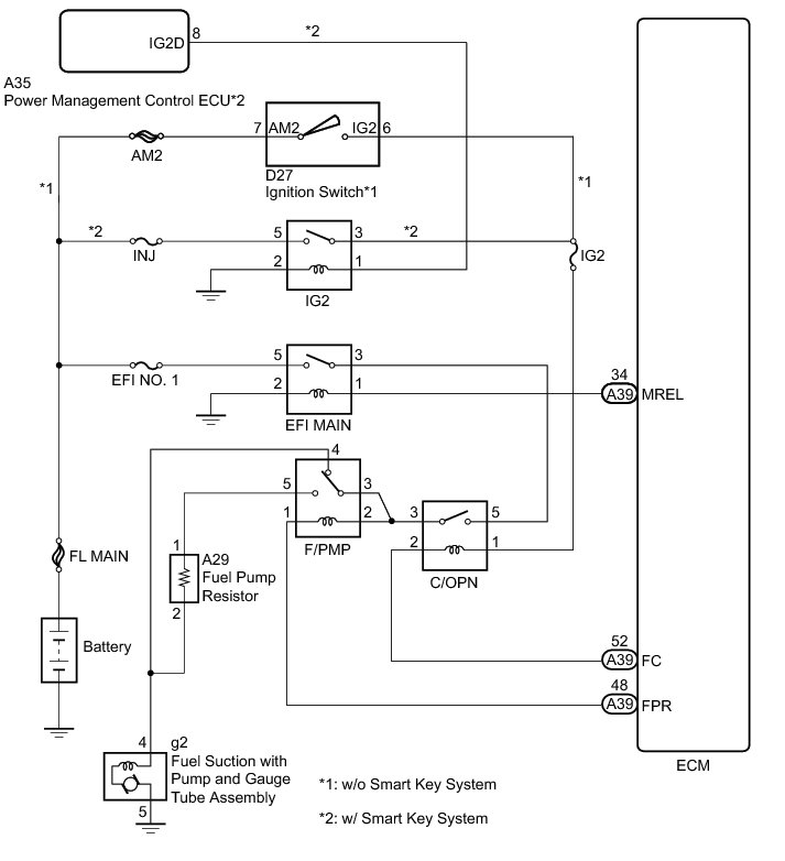
Fuel Pump Control Circuit





2GR-FE ENGINE CONTROL: SFI SYSTEM: Fuel Pump Control Circuit
- Fuel Pump Control Circuit

DESCRIPTION

Refer to DTC P0230 P0230.

WIRING DIAGRAM





INSPECTION PROCEDURE

NOTICE:
Inspect the fuses for circuits related to this system before performing the following inspection procedure.

PROCEDURE

1. CHECK FUEL PUMP OPERATION

(a) Check the fuel pump operation Fuel System.

NG -- PERFORM ACTIVE TEST USING TECHSTREAM (OPERATE C/OPN RELAY)
OK -- Continue to next step.

2. INSPECT F/PMP RELAY

(a) Remove the F/PMP relay from the engine room relay block.

(b) Inspect the F/PMP relay Testing and Inspection.

(c) Reinstall the F/PMP relay.

NG -- REPLACE F/PMP RELAY
OK -- Continue to next step.

3. INSPECT FUEL PUMP RESISTOR

(a) Disconnect the fuel pump resistor connector.

(b) Inspect the fuel pump resistor Testing and Inspection.

(c) Reconnect the fuel pump resistor connector.

NG -- REPLACE FUEL PUMP RESISTOR Removal
OK -- Continue to next step.

4. CHECK HARNESS AND CONNECTOR (F/PMP RELAY - FUEL PUMP RESISTOR)

(a) Remove the F/PMP relay from the engine room relay block.

(b) Disconnect the fuel pump resistor connector.

(c) Measure the resistance according to the value(s) in the table below.

Standard Resistance (Check for Open):





Standard Resistance (Check for Short):





(d) Reinstall the F/PMP relay.

(e) Reconnect the fuel pump resistor connector.

NG -- REPAIR OR REPLACE HARNESS OR CONNECTOR

OK -- PROCEED TO NEXT SUSPECTED AREA SHOWN IN PROBLEM SYMPTOMS TABLE Symptom Related Diagnostic Procedures

5. PERFORM ACTIVE TEST USING TECHSTREAM (OPERATE C/OPN RELAY)

(a) Connect the Techstream to the DLC3.

(b) Turn the ignition switch to ON and turn the Techstream on.

(c) Enter the following menus: Powertrain / Engine / Active Test / Activate the Fuel Pump Speed Control.

(d) Check the operation of the relay while operating it using the Techstream.

OK:

Operating noise can be heard from the relay.

NG -- INSPECT C/OPN RELAY
OK -- Continue to next step.

6. INSPECT FUEL SUCTION WITH PUMP AND GAUGE TUBE ASSEMBLY

(a) Inspect the fuel suction with pump and gauge tube assembly Testing and Inspection.

NG -- REPLACE FUEL SUCTION WITH PUMP AND GAUGE TUBE ASSEMBLY Removal
OK -- Continue to next step.

7. CHECK HARNESS AND CONNECTOR (FUEL PUMP - F/PMP RELAY)

(a) Disconnect the fuel suction with pump and gauge tube connector.

(b) Remove the F/PMP relay from the engine room relay block.

(c) Measure the resistance according to the value(s) in the table below.

Standard Resistance (Check for Open):





Standard Resistance (Check for Short):





(d) Reinstall the F/PMP relay.

(e) Reconnect the fuel suction with pump and gauge tube connector.

NG -- REPAIR OR REPLACE HARNESS OR CONNECTOR
OK -- Continue to next step.

8. INSPECT ENGINE ROOM RELAY BLOCK (C/OPN RELAY - F/PMP RELAY)

(a) Remove the C/OPN relay from the engine room relay block.





(b) Remove the F/PMP relay from the engine room relay block.

(c) Measure the resistance according to the value(s) in the table below.

Standard Resistance (Check for Open):





Standard Resistance (Check for Short):





Text in Illustration





(d) Reinstall the C/OPN relay.

(e) Reinstall the F/PMP relay.

NG -- REPLACE ENGINE ROOM RELAY BLOCK
OK -- Continue to next step.

9. CHECK HARNESS AND CONNECTOR (FUEL PUMP - BODY GROUND)

(a) Disconnect the fuel suction with pump and gauge tube connector.

(b) Measure the resistance according to the value(s) in the table below.

Standard Resistance (Check for Open):





(c) Reconnect the fuel suction with pump and gauge tube connector.

NG -- REPAIR OR REPLACE HARNESS OR CONNECTOR
OK -- Continue to next step.

10. CHECK FUEL LINE

(a) Check the fuel lines for leaks or blockage.

OK:

No leaks or blockage

NG -- REPAIR OR REPLACE FUEL LINE

OK -- REPAIR OR REPLACE FUEL SYSTEM (PRESSURE REGULATOR AND FUEL FILTER)

11. INSPECT C/OPN RELAY

(a) Remove the C/OPN relay from the engine room relay block.

(b) Inspect the C/OPN relay Testing and Inspection.

(c) Reinstall the C/OPN relay.

NG -- REPLACE C/OPN RELAY
OK -- Continue to next step.

12. CHECK HARNESS AND CONNECTOR (C/OPN RELAY VOLTAGE)

(a) Remove the C/OPN relay from the engine room relay block.





(b) Turn the ignition switch to ON.

(c) Measure the voltage according to the value(s) in the table below.

Standard Voltage:





Text in Illustration





(d) Reinstall the C/OPN relay.

NG -- REPLACE ENGINE ROOM RELAY BLOCK
OK -- Continue to next step.

13. CHECK HARNESS AND CONNECTOR (C/OPN RELAY - ECM)

(a) Remove the C/OPN relay from the engine room relay block.

(b) Disconnect the ECM connector.

(c) Measure the resistance according to the value(s) in the table below.

Standard Resistance (Check for Open):





Standard Resistance (Check for Short):





(d) Reconnect the ECM connector.

(e) Reinstall the C/OPN relay.

NG -- REPAIR OR REPLACE HARNESS OR CONNECTOR

OK -- REPLACE ECM Removal