Operation CHARM: Car repair manuals for everyone.
Manuals through 2025 now available!

Our trusted friends have launched a new website named LEMON, which has newer manuals. It also contains all the CHARM manuals.

LEMON is the spiritual successor to CHARM, I recommend you try it!

Link: lemon-manuals.la or lemon-manuals.org.ua

(Some people have issue connecting. LEMON is investigating. For now, use Firefox or change your DNS server)

Or, hide this message: temporarily or permanently

Fuel Pump Control Circuit





2TR-FE ENGINE CONTROL SYSTEM: SFI SYSTEM: Fuel Pump Control Circuit
- Fuel Pump Control Circuit

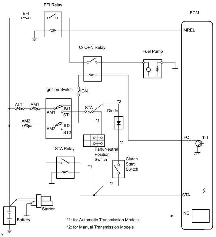
DESCRIPTION

When the engine is cranked, current flows from terminal ST2 of the ignition switch into the STA (starter) relay coil and current also flows into terminal STA of the ECM (STA signal).

When the STA and NE signals are received by the ECM, Tr (power transistor) is switched on, allowing current to flow into the circuit opening relay coil. The circuit opening relay switches on, power is supplied to the fuel pump and the fuel pump operates.

While the NE signal is being generated (engine running), the ECM keeps Tr ON, therefore keeping the circuit opening relay ON, so that the fuel pump continues to operate.





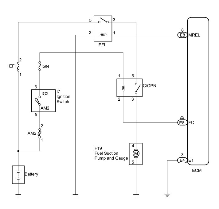
WIRING DIAGRAM





INSPECTION PROCEDURE

NOTICE:
Inspect the fuses for circuits related to this system before performing the following inspection procedure.

PROCEDURE

1. PERFORM ACTIVE TEST USING TECHSTREAM (OPERATION OF CIRCUIT OPENING RELAY)

(a) Connect the Techstream to the DLC3.

(b) Turn the ignition switch to ON and turn the Techstream on.

(c) Enter the following menus: Powertrain / Engine and ECT / Active Test / Control the Fuel Pump / Speed.

(d) Check whether relay operating sounds can be heard while operating the relay using the Techstream.

OK:

Relay operating sounds can be heard from relay.

Result





B -- INSPECT FUEL PUMP ASSEMBLY
A -- Continue to next step.

2. INSPECT ECM POWER SOURCE CIRCUIT

NG -- REPAIR OR REPLACE POWER SOURCE CIRCUIT
OK -- Continue to next step.

3. INSPECT CIRCUIT OPENING RELAY (C/OPN RELAY)





(a) Remove the circuit opening (C/OPN) relay from the engine room R/B.

(b) Check the circuit opening relay resistance.

Standard Resistance:





(c) Reinstall the circuit opening relay.

NG -- REPLACE CIRCUIT OPENING RELAY
OK -- Continue to next step.

4. INSPECT ECM (FC VOLTAGE)





(a) Turn the ignition switch to ON.

(b) Measure the voltage between the terminals of the ECM connectors.

Standard Voltage:





NG -- REPLACE ECM Removal
OK -- Continue to next step.

5. CHECK HARNESS AND CONNECTOR (IGNITION SWITCH - CIRCUIT OPENING RELAY)





(a) Disconnect the I7 ignition switch connector.

(b) Remove the circuit opening (C/OPN) relay from the engine room R/B.

(c) Check the resistance.

Standard Resistance (Check for open):





Standard Resistance (Check for short):





(d) Reinstall the circuit opening relay.

(e) Reconnect the ignition switch connector.

NG -- REPAIR OR REPLACE HARNESS OR CONNECTOR
OK -- Continue to next step.

6. CHECK HARNESS AND CONNECTOR (ECM - CIRCUIT OPENING RELAY)





(a) Disconnect the E8 ECM connector.

(b) Remove the circuit opening (C/OPN) relay from the engine room R/B.

(c) Check the resistance.

Standard Resistance (Check for open):





Standard Resistance (Check for short):





(d) Reinstall the circuit opening relay.

(e) Reconnect the ECM connector.

NG -- REPAIR OR REPLACE HARNESS OR CONNECTOR

OK -- REPLACE ECM Removal

7. INSPECT FUEL PUMP ASSEMBLY

HINT
Refer to Fuel Pump Inspection Fuel Pump.

NG -- REPLACE FUEL PUMP ASSEMBLY Removal
OK -- Continue to next step.

8. CHECK HARNESS AND CONNECTOR (CIRCUIT OPENING RELAY - FUEL PUMP, FUEL PUMP - BODY GROUND)





(a) Remove the circuit opening (C/OPN) relay from the engine room R/B.

(b) Disconnect the F19 fuel pump connector.

(c) Check the resistance.

Standard Resistance (Check for open):





Standard Resistance (Check for short):





(d) Reconnect the fuel pump connector.

(e) Reinstall the circuit opening relay.

NG -- REPAIR OR REPLACE HARNESS OR CONNECTOR

OK -- CHECK AND REPLACE HARNESS OR CONNECTOR (EFI RELAY - C/OPN RELAY)