Operation CHARM: Car repair manuals for everyone.
Manuals through 2025 now available!

Our trusted friends have launched a new website named LEMON, which has newer manuals. It also contains all the CHARM manuals.

LEMON is the spiritual successor to CHARM, I recommend you try it!

Link: lemon-manuals.la or lemon-manuals.org.ua

(Some people have issue connecting. LEMON is investigating. For now, use Firefox or change your DNS server)

Or, hide this message: temporarily or permanently

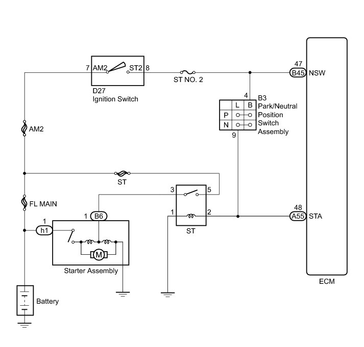
Starter Signal Circuit





1AR-FE ENGINE CONTROL: SFI SYSTEM: Starter Signal Circuit
- Starter Signal Circuit

DESCRIPTION

While the engine is being cranked, current flows from terminal ST1 of the ignition switch to the park/neutral position switch and also flows to terminal STA of the ECM (STA Signal).

WIRING DIAGRAM





INSPECTION PROCEDURE

NOTICE:
* Inspect the fuses for circuits related to this system before performing the following inspection procedure.
* After turning ignition switch off, waiting time may be required before disconnecting the cable from the negative (-) battery terminal. Therefore, make sure to read the disconnecting the cable from the negative (-) battery terminal notices before proceeding with work Service Precautions.

PROCEDURE

1. CHECK WHETHER ENGINE STARTS

(a) Check if the engine can be cranked.

Result





B -- READ VALUE USING TECHSTREAM (STARTER SIGNAL)
A -- Continue to next step.

2. READ VALUE USING TECHSTREAM (STARTER SIGNAL)

(a) Connect the Techstream to the DLC3.

(b) Turn the ignition switch to ON.

(c) Turn the Techstream on.

(d) Enter the following menus: Powertrain / Engine / Data List / Starter Signal.

(e) Read the value displayed on the Techstream when the ignition switch is turned to ON and the engine is started.

OK:





Result





B -- CHECK HARNESS AND CONNECTOR (PARK/NEUTRAL POSITION SWITCH -ST RELAY - ECM)
A -- Continue to next step.

3. INSPECT PARK/NEUTRAL POSITION SWITCH ASSEMBLY

(a) Inspect the park/neutral position switch assembly Component Tests and General Diagnostics.

NG -- REPLACE PARK/NEUTRAL POSITION SWITCH ASSEMBLY Removal
OK -- Continue to next step.

4. INSPECT IGNITION SWITCH

(a) Inspect the ignition switch Testing and Inspection.

NG -- REPLACE IGNITION SWITCH Removal
OK -- Continue to next step.

5. CHECK HARNESS AND CONNECTOR (IGNITION SWITCH - PARK/NEUTRAL POSITION SWITCH - ECM)

(a) Disconnect the ignition switch connector.

(b) Disconnect the park/neutral position switch assembly connector.

(c) Disconnect the ECM connector.

(d) Measure the resistance according to the value(s) in the table below.

Standard Resistance:





NG -- REPAIR OR REPLACE HARNESS OR CONNECTOR
OK -- Continue to next step.

6. CHECK HARNESS AND CONNECTOR (PARK/NEUTRAL POSITION SWITCH -ST RELAY - ECM)

(a) Remove the ST relay from the engine room relay block.

(b) Disconnect the park/neutral position switch assembly connector.

(c) Disconnect the ECM connector.

(d) Measure the resistance according to the value(s) in the table below.

Standard Resistance:





NG -- REPAIR OR REPLACE HARNESS OR CONNECTOR
OK -- Continue to next step.

7. INSPECT BATTERY

(a) Check that the battery is not depleted Component Tests and General Diagnostics.

OK:

Battery is not depleted.

NG -- CHARGE OR REPLACE BATTERY
OK -- Continue to next step.

8. CHECK BATTERY TERMINAL

(a) Check that the battery terminals are not loose or corroded.

OK:

Battery terminals are not loose or corroded.

NG -- REPAIR OR REPLACE BATTERY TERMINAL

OK -- PROCEED TO NEXT SUSPECTED AREA SHOWN IN PROBLEM SYMPTOMS TABLE Symptom Related Diagnostic Procedures

9. READ VALUE USING TECHSTREAM (STARTER SIGNAL)

(a) Connect the Techstream to the DLC3.

(b) Turn the ignition switch to ON.

(c) Turn the Techstream on.

(d) Enter the following menus: Powertrain / Engine / Data List / Starter Signal.

(e) Read the value displayed on the Techstream when the ignition switch is turned to ON and the engine is started.

OK:





NG -- CHECK HARNESS AND CONNECTOR (ECM - ST RELAY)

OK -- PROCEED TO NEXT SUSPECTED AREA SHOWN IN PROBLEM SYMPTOMS TABLE Symptom Related Diagnostic Procedures

10. CHECK HARNESS AND CONNECTOR (ECM - ST RELAY)

(a) Remove the ST relay from the engine room relay block.

(b) Disconnect the ECM connector.

(c) Measure the resistance according to the value(s) in the table below.

Standard Resistance:





NG -- REPAIR OR REPLACE HARNESS OR CONNECTOR

OK -- REPLACE ECM Removal