Operation CHARM: Car repair manuals for everyone.
Manuals through 2025 now available!

Our trusted friends have launched a new website named LEMON, which has newer manuals. It also contains all the CHARM manuals.

LEMON is the spiritual successor to CHARM, I recommend you try it!

Link: lemon-manuals.la or lemon-manuals.org.ua

(Some people have issue connecting. LEMON is investigating. For now, use Firefox or change your DNS server)

Or, hide this message: temporarily or permanently

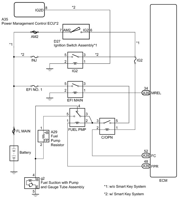
Fuel Pump Control Circuit





2GR-FE ENGINE CONTROL: SFI SYSTEM: Fuel Pump Control Circuit
- Fuel Pump Control Circuit

DESCRIPTION

Refer to DTC P0230 P0230.

WIRING DIAGRAM





INSPECTION PROCEDURE

NOTICE:
Inspect the fuses for circuits related to this system before performing the following inspection procedure.

PROCEDURE

1. CHECK FUEL PUMP OPERATION

(a) Check the fuel pump operation Fuel System.

NG -- PERFORM ACTIVE TEST USING TECHSTREAM (OPERATE C/OPN RELAY)
OK -- Continue to next step.

2. INSPECT FUEL PMP RELAY

(a) Inspect the FUEL PMP relay Testing and Inspection.

NG -- REPLACE F/PMP RELAY
OK -- Continue to next step.

3. INSPECT FUEL PUMP RESISTOR

(a) Inspect the fuel pump resistor Testing and Inspection.

NG -- REPLACE FUEL PUMP RESISTOR Removal
OK -- Continue to next step.

4. CHECK HARNESS AND CONNECTOR (FUEL PMP RELAY - FUEL PUMP RESISTOR)

(a) Remove the FUEL PMP relay from the engine room relay block.

(b) Disconnect the fuel pump resistor connector.

(c) Measure the resistance according to the value(s) in the table below.

Standard Resistance (Check for Open):





Standard Resistance (Check for Short):





NG -- REPAIR OR REPLACE HARNESS OR CONNECTOR

OK -- PROCEED TO NEXT SUSPECTED AREA SHOWN IN PROBLEM SYMPTOMS TABLE Symptom Related Diagnostic Procedures

5. PERFORM ACTIVE TEST USING TECHSTREAM (OPERATE C/OPN RELAY)

(a) Connect the Techstream to the DLC3.

(b) Turn the ignition switch to ON and turn the Techstream on.

(c) Enter the following menus: Powertrain / Engine / Active Test / Activate the Fuel Pump Speed Control.

(d) Check the operation of the relay while operating it using the Techstream.

OK:

Operating noise can be heard from the relay.

NG -- INSPECT C/OPN RELAY
OK -- Continue to next step.

6. INSPECT FUEL SUCTION WITH PUMP AND GAUGE TUBE ASSEMBLY

(a) Inspect the fuel suction with pump and gauge tube assembly Testing and Inspection.

NG -- REPLACE FUEL SUCTION WITH PUMP AND GAUGE TUBE ASSEMBLY Removal
OK -- Continue to next step.

7. CHECK HARNESS AND CONNECTOR (FUEL SUCTION WITH PUMP AND GAUGE TUBE ASSEMBLY - FUEL PMP RELAY)

(a) Disconnect the fuel suction with pump and gauge tube assembly connector.

(b) Remove the FUEL PMP relay from the engine room relay block.

(c) Measure the resistance according to the value(s) in the table below.

Standard Resistance (Check for Open):





Standard Resistance (Check for Short):





NG -- REPAIR OR REPLACE HARNESS OR CONNECTOR
OK -- Continue to next step.

8. INSPECT ENGINE ROOM RELAY BLOCK (C/OPN RELAY - FUEL PMP RELAY)

(a) Remove the C/OPN relay from the engine room relay block.





(b) Remove the FUEL PMP relay from the engine room relay block.

(c) Measure the resistance according to the value(s) in the table below.

Standard Resistance (Check for Open):





Standard Resistance (Check for Short):





Text in Illustration





NG -- REPLACE ENGINE ROOM RELAY BLOCK
OK -- Continue to next step.

9. CHECK HARNESS AND CONNECTOR (FUEL SUCTION WITH PUMP AND GAUGE TUBE ASSEMBLY - BODY GROUND)

(a) Disconnect the fuel suction with pump and gauge tube assembly connector.

(b) Measure the resistance according to the value(s) in the table below.

Standard Resistance (Check for Open):





NG -- REPAIR OR REPLACE HARNESS OR CONNECTOR
OK -- Continue to next step.

10. CHECK FUEL LINE

(a) Check the fuel lines for leaks or blockage.

OK:

No leaks or blockage

NG -- REPAIR OR REPLACE FUEL LINE

OK -- REPAIR OR REPLACE FUEL SYSTEM (PRESSURE REGULATOR AND FUEL FILTER)

11. INSPECT C/OPN RELAY

(a) Inspect the C/OPN relay Testing and Inspection.

NG -- REPLACE C/OPN RELAY
OK -- Continue to next step.

12. CHECK HARNESS AND CONNECTOR (C/OPN RELAY VOLTAGE)

(a) Remove the C/OPN relay from the engine room relay block.





(b) Turn the ignition switch to ON.

(c) Measure the voltage according to the value(s) in the table below.

Standard Voltage:





Text in Illustration





NG -- REPLACE ENGINE ROOM RELAY BLOCK
OK -- Continue to next step.

13. CHECK HARNESS AND CONNECTOR (C/OPN RELAY - ECM)

(a) Remove the C/OPN relay from the engine room relay block.

(b) Disconnect the ECM connector.

(c) Measure the resistance according to the value(s) in the table below.

Standard Resistance (Check for Open):





Standard Resistance (Check for Short):





NG -- REPAIR OR REPLACE HARNESS OR CONNECTOR

OK -- REPLACE ECM Removal