Operation CHARM: Car repair manuals for everyone.
Manuals through 2025 now available!

Our trusted friends have launched a new website named LEMON, which has newer manuals. It also contains all the CHARM manuals.

LEMON is the spiritual successor to CHARM, I recommend you try it!

Link: lemon-manuals.la or lemon-manuals.org.ua

(Some people have issue connecting. LEMON is investigating. For now, use Firefox or change your DNS server)

Or, hide this message: temporarily or permanently

VC Output Circuit





1GR-FE ENGINE CONTROL SYSTEM: SFI SYSTEM: VC Output Circuit
- VC Output Circuit

DESCRIPTION

The ECM constantly generates a 5 V power source voltage from the battery voltage supplied to the +B (BATT) terminal to operate the microprocessor. The ECM also provides this power source voltage to the sensors through the VC output circuit.





When the VC circuit is short-circuited, the microprocessor in the ECM and the sensors that are supplied with power through the VC circuit are inactivated because the power is not supplied from the VC circuit. Under this condition, the system does not start up and the MIL does not illuminate even if the system malfunctions.

HINT
Under normal conditions, the MIL is illuminated for several seconds when the ignition switch is first turned to ON. The MIL goes off when the engine is started.

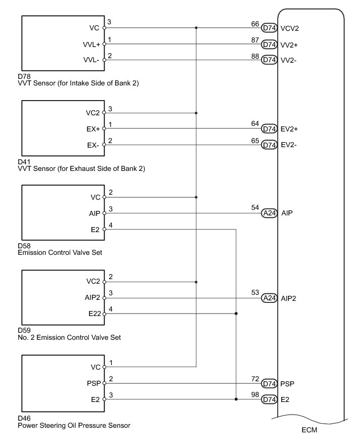
WIRING DIAGRAM









INSPECTION PROCEDURE

PROCEDURE

1. CHECK MIL

(a) Check that the Malfunction Indicator Lamp (MIL) lights up when turning the ignition switch to ON.

Result





A -- SYSTEM OK
B -- Continue to next step.

2. CHECK COMMUNICATION BETWEEN TECHSTREAM AND ECM

(a) Connect the Techstream to the DLC3.

(b) Turn the ignition switch to ON and turn the Techstream on.

(c) Check the communication between the Techstream and ECM.

Result





A -- GO TO MIL CIRCUIT MIL Circuit
B -- Continue to next step.

3. CHECK MIL (THROTTLE BODY WITH MOTOR ASSEMBLY)

(a) Disconnect the throttle body with motor assembly connector.

(b) Turn the ignition switch to ON.

(c) Check the MIL.

Result





A -- REPLACE THROTTLE BODY WITH MOTOR ASSEMBLY Removal
B -- Continue to next step.

4. CHECK MIL (ACCELERATOR PEDAL ROD ASSEMBLY)

(a) Disconnect the accelerator pedal rod assembly connector.

(b) Turn the ignition switch to ON.

(c) Check the MIL.

Result





A -- REPLACE ACCELERATOR PEDAL ROD ASSEMBLY Removal
B -- Continue to next step.

5. CHECK MIL (EMISSION CONTROL VALVE SET)

(a) Disconnect the emission control valve set connector.

(b) Turn the ignition switch to ON.

(c) Check the MIL.

Result





A -- REPLACE EMISSION CONTROL VALVE SET Removal
B -- Continue to next step.

6. CHECK MIL (NO. 2 EMISSION CONTROL VALVE SET)

(a) Disconnect the No. 2 emission control valve set connector.

(b) Turn the ignition switch to ON.

(c) Check the MIL.

Result





A -- REPLACE NO. 2 EMISSION CONTROL VALVE SET Removal
B -- Continue to next step.

7. CHECK MIL (CANISTER PUMP MODULE)

(a) Disconnect the canister pump module connector.

(b) Turn the ignition switch to ON.

(c) Check the MIL.

Result





A -- REPLACE CANISTER ASSEMBLY Removal
B -- Continue to next step.

8. CHECK MIL (VVT SENSOR [FOR INTAKE SIDE OF BANK 1])

(a) Disconnect the VVT sensor (for intake side of bank 1) connector.

(b) Turn the ignition switch to ON.

(c) Check the MIL.

Result





A -- REPLACE VVT SENSOR (FOR INTAKE SIDE OF BANK 1) Removal
B -- Continue to next step.

9. CHECK MIL (VVT SENSOR [FOR INTAKE SIDE OF BANK 2])

(a) Disconnect the VVT sensor (for intake side of bank 2) connector.

(b) Turn the ignition switch to ON.

(c) Check the MIL.

Result





A -- REPLACE VVT SENSOR (FOR INTAKE SIDE OF BANK 2) Removal
B -- Continue to next step.

10. CHECK MIL (VVT SENSOR [FOR EXHAUST SIDE OF BANK 1])

(a) Disconnect the VVT sensor (for exhaust side of bank 1) connector.

(b) Turn the ignition switch to ON.

(c) Check the MIL.

Result





A -- REPLACE VVT SENSOR (FOR EXHAUST SIDE OF BANK 1) Removal
B -- Continue to next step.

11. CHECK MIL (VVT SENSOR [FOR EXHAUST SIDE OF BANK 2])

(a) Disconnect the VVT sensor (for exhaust side of bank 2) connector.

(b) Turn the ignition switch to ON.

(c) Check the MIL.

Result





A -- REPLACE VVT SENSOR (FOR EXHAUST SIDE OF BANK 2) Removal
B -- Continue to next step.

12. CHECK MIL (POWER STEERING OIL PRESSURE SENSOR)

(a) Disconnect the power steering oil pressure sensor connector.

(b) Turn the ignition switch to ON.

(c) Check the MIL.

Result





A -- REPLACE POWER STEERING OIL PRESSURE SENSOR Removal
B -- Continue to next step.

13. CHECK HARNESS AND CONNECTOR

(a) Disconnect the throttle body with motor assembly connector.

(b) Disconnect the accelerator pedal rod assembly connector.

(c) Disconnect the emission control valve set connector.

(d) Disconnect the No. 2 emission control valve set connector.

(e) Disconnect the canister pump module connector.

(f) Disconnect the VVT sensor (for intake side of bank 1) connector.

(g) Disconnect the VVT sensor (for intake side of bank 2) connector.

(h) Disconnect the VVT sensor (for exhaust side of bank 1) connector.

(i) Disconnect the VVT sensor (for exhaust side of bank 2) connector.

(j) Disconnect the power steering oil pressure sensor connector.

(k) Disconnect the ECM connectors.

(l) Measure the resistance according to the value(s) in the table below.

Standard Resistance (Check for Short):





NG -- REPAIR OR REPLACE HARNESS OR CONNECTOR

OK -- REPLACE ECM Removal