Operation CHARM: Car repair manuals for everyone.
Manuals through 2025 now available!

Our trusted friends have launched a new website named LEMON, which has newer manuals. It also contains all the CHARM manuals.

LEMON is the spiritual successor to CHARM, I recommend you try it!

Link: lemon-manuals.la or lemon-manuals.org.ua

(Some people have issue connecting. LEMON is investigating. For now, use Firefox or change your DNS server)

Or, hide this message: temporarily or permanently

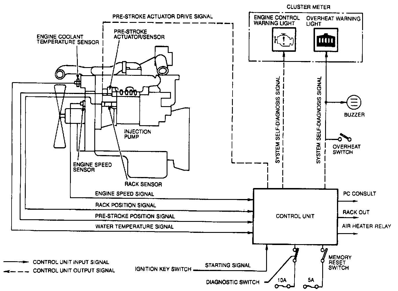
System Diagram

SYSTEM OVERVIEW






The "MD-TICS" system is a system that optimizes the fuel injection rate and fuel injection timing by using electronic control.



The MD-TICS system consists of the control unit, the pre-stroke actuator that is actuated by the signal from the control unit, the sensors (engine speed sensor, rack sensor, engine coolant temperature sensor, and pre-stroke sensor) that read the operating condition of the engine and give signals to the control unit, the switches and lights, and the electrical wiring.

This is an electronic control system in which the action of these units is used to compare the ideal values programmed beforehand into the microcomputer (control unit) with the actual values. In this way, the injection timing and fuel feed rate are controlled, the exhaust gas is cleaned, and the output is improved.





SYSTEM DIAGRAM