Operation CHARM: Car repair manuals for everyone.
Manuals through 2025 now available!

Our trusted friends have launched a new website named LEMON, which has newer manuals. It also contains all the CHARM manuals.

LEMON is the spiritual successor to CHARM, I recommend you try it!

Link: lemon-manuals.la or lemon-manuals.org.ua

(Some people have issue connecting. LEMON is investigating. For now, use Firefox or change your DNS server)

Or, hide this message: temporarily or permanently

Information Bus: Testing and Inspection



CAN-Bus, checking

CAN-Bus, checking (through m.y. 1999)






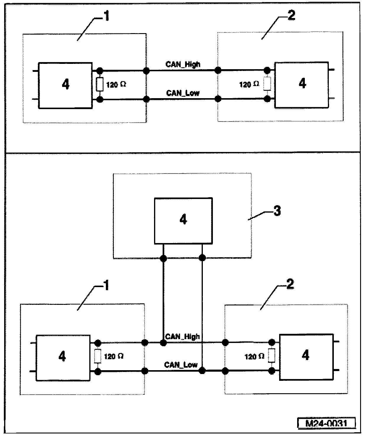
1 - Engine Control Module (ECM)
2 - ABS control module
3 - Transmission control module
4 - CAN-Bus

Function
The Engine Control Module (ECM) (item -1-)communicates with the ABS control module (item -2-) and the transmission control module (item -3-) via a CAN-Bus (item -4-).

At least two control modules capable of CAN-Bus are connected together via two CAN-Bus wires which are a twisted pair (CAN_High and CAN_Low) and exchange information (messages). Missing information on the CAN-Bus will be recognized as a malfunction by the ECM as well as by other CAN-Bus control modules.

Two control modules have 120 terminal resistors which make sure that the CAN-Bus can function without malfunctioning. These terminal resistors are located in the engine and ABS control modules.

Special tools and equipment
- VAG 1598/22 test box
- Multimeter (Fluke 83 or equivalent)
- VW1594 adapter set
- Wiring diagram

Vehicles with manual transmission
- VAG 1598/21 test box

Vehicles with automatic transmission
- VAG 1598/21 test box

Test conditions
- Malfunction has been recognized by CAN-Bus On Board Diagnostic (OBD)
- ABS control module coded to CAN-Bus operation

Test sequence

Vehicles with manual transmission
- Remove wiper arms and plenum chamber cover.
- Release Engine Control Module (ECM) harness connector and disconnect.






- Connect VAG 1598/22 test box to Engine Control Module (ECM) wiring harness.
- Check CAN-Bus wiring with terminal resistor in ABS control module.
- To do this, perform resistance measurement between test box sockets 29 + 41.
Specified value: 115-135 ohms

If the resistance value is within the specified range skip down

If the resistance value is outside the specified range:

- Remove air cleaner






- Release ABS control module harness connector and disconnect.
- Check CAN-Bus wiring for short to one another.
- To do this, again perform resistance measurement between test box sockets 29 + 41:
Specified value: infinite ohms

If the specified value is not obtained (wires have short to one another).

- Repair malfunction in wiring according to wiring diagram
- Check DTC memory. If necessary, repair any malfunctions and erase DTC memory
Reading Diagnostic Trouble Codes
Clearing Diagnostic Trouble Codes

- Display readiness codeMonitors, Trips, Drive Cycles and Readiness Codes
If DTC memory has been erased or the Engine Control Module (ECM) was disconnected from permanent battery (B+) voltage, generate the readiness code again. Monitors, Trips, Drive Cycles and Readiness Codes

If the specified value is obtained (wires do not have a short to one another).






- Connect VAG 1598/21 test box -1- to wiring harness for ABS control module -2-.
- Check CAN-Bus wiring between test box sockets 1598/22 and 1598/21 for open circuit according to wiring diagram:

1598/22 1598/21
Socket 29 Socket 10
Socket 41 Socket 11
Wire resistance: 1.5 ohms

- Also, check wiring for short to battery positive (B+)/Ground (GND).

If no malfunction is found in the wiring:

- Replace ABS control module:

If the resistance value is within specified range:

- Remove air cleaner






- Release ABS control module harness connector and disconnect.
- Check wiring between engine and ABS control module for short to Ground (GND) and for short to positive.

If no malfunction is found in the wiring:

- Reconnect Engine Control Module (ECM) harness connector.






- Connect VAG 1598/21 test box -1- to ABS control module wiring harness -2-.
- Check terminal resistor in Engine Control Module (ECM).
- To do this, perform resistance measurement between test box sockets 10 + 11:
Specified value: 115-135 ohms

If the resistance value is outside the specified range:

- Replace Engine Control Module (ECM)

Vehicles with automatic transmission

- Remove wiper arms and plenum chamber cover.






- Disconnect harness connector (arrow) from transmission control module.






- Connect VAG 1598/18 test box to transmission control module wiring harness -1- and secure harness connector -2-.
- Check CAN-Bus wiring with terminal resistors in engine and ABS control modules.

- To do this, perform resistance measurement between test box sockets 3 + 25:
Specified value: 55-75 ohms

If resistance measurement is outside the specified range:

- Perform test as per following table:






If resistance value is within specified range:

- Also check wiring for short to battery positive (B+) or Ground (GND).
- Check DTC memory. If necessary, repair any malfunctions and erase DTC memory
Reading Diagnostic Trouble Codes
Clearing Diagnostic Trouble Codes

- Display readiness code Monitors, Trips, Drive Cycles and Readiness Codes
If DTC memory has been erased or the Engine Control Module (ECM) was disconnected from permanent battery (B+) voltage, generate the
readiness code again Monitors, Trips, Drive Cycles and Readiness Codes

If no malfunction is found in the wiring:

- Reconnect transmission control module harness connector.
- Turn on ignition.
- Erase DTC memory and carry out road test.

Observe the safety precautions when performing a road test

- Again check DTC memory of all control modules using "Automatic test sequence."

If a malfunction on CAN-Bus system in Engine Control Module (ECM) is still displayed after test drive:

- Replace transmission control module.
- Check DTC memory. If necessary, repair any malfunctions and erase DTC memory.
Reading Diagnostic Trouble Codes
Clearing Diagnostic Trouble Codes

- Display readiness code Monitors, Trips, Drive Cycles and Readiness Codes
If DTC memory has been erased or the Engine Control Module (ECM) was disconnected from battery (B+) voltage, generate the readiness code again Monitors, Trips, Drive Cycles and Readiness Codes

Continuation for 115-135 Ohms

- Release Engine Control Module (ECM) harness connector and disconnect.
- Check CAN-Bus wiring with terminal resistor in ABS control module.
- To do this, again perform resistance measurement between test box sockets 3 + 25
Specified value: 115-135 ohms

If the resistance value is outside the specified range:

- Check CAN-Bus wiring

If the wiring to ABS control module is OK:

- Replace ABS control module.
- Check DTC memory. If necessary, repair any malfunctions and erase DTC memory
Reading Diagnostic Trouble Codes
Clearing Diagnostic Trouble Codes

- Display readiness code Monitors, Trips, Drive Cycles and Readiness Codes
If DTC memory has been erased or the Engine Control Module (ECM) was disconnected from permanent battery (B+) voltage, generate the readiness code again Monitors, Trips, Drive Cycles and Readiness Codes

If the resistance value is within the specified range:

- Reconnect Engine Control Module (ECM) harness connector.
- Remove air cleaner






- Release ABS control module harness connector and disconnect.
- Check CAN-Bus wiring with terminal resistor in Engine Control Module (ECM).
- To do this, again perform resistance measurement between test box sockets 3 + 25:
Specified value: 115-135 ohms

If the resistance value is not within the specified range:

- Check CAN-Bus wiring

If no malfunction is found in wiring:

- Replace Engine Control Module (ECM)

Checking CAN-Bus wiring






- Release ABS control module harness connector and disconnect.
- Release Engine Control Module (ECM) harness connector and disconnect.
- Check CAN-Bus wiring for short to one another.
- Again perform resistance measurement between test box sockets 3 + 25.
Specified value: infinite ohms

If the specified value is not obtained (wires are shorted together):

- Repair wiring malfunction according to wiring diagram.
- Check DTC memory. If necessary, repair any malfunctions and erase DTC memory.
Reading Diagnostic Trouble Codes
Clearing Diagnostic Trouble Codes

- Display readiness code Monitors, Trips, Drive Cycles and Readiness Codes
If DTC memory has been erased or the Engine Control Module (ECM) was disconnected from permanent battery (B+) voltage, generate the readiness code again Monitors, Trips, Drive Cycles and Readiness Codes

If the specified value is obtained (wires not shorted together):






- Connect VAG 1598/22 test box to Engine Control Module (ECM) wiring harness.
- Check CAN-Bus wiring between test box sockets for open circuit according to wiring diagram:

1598/22 1598/18
Socket 29 Socket 3
Socket 41 Socket 25
Wire resistance: max. 1.5 ohms

- Check wiring for short to battery positive or Ground (GND).

If no malfunction is found in the wiring:






- Connect test box VAG 1598/21 -1- to ABS control module wiring harness connector -2-.
- Check CAN-Bus wiring between test box sockets 1598/22 and 1598/21 for open circuit according to wiring diagram:

1598/22 1598/21
Socket 29 Socket 10
Socket 41 Socket 11
Wire resistance: max. 1.5 ohms