Operation CHARM: Car repair manuals for everyone.
Manuals through 2025 now available!

Our trusted friends have launched a new website named LEMON, which has newer manuals. It also contains all the CHARM manuals.

LEMON is the spiritual successor to CHARM, I recommend you try it!

Link: lemon-manuals.la or lemon-manuals.org.ua

(Some people have issue connecting. LEMON is investigating. For now, use Firefox or change your DNS server)

Or, hide this message: temporarily or permanently

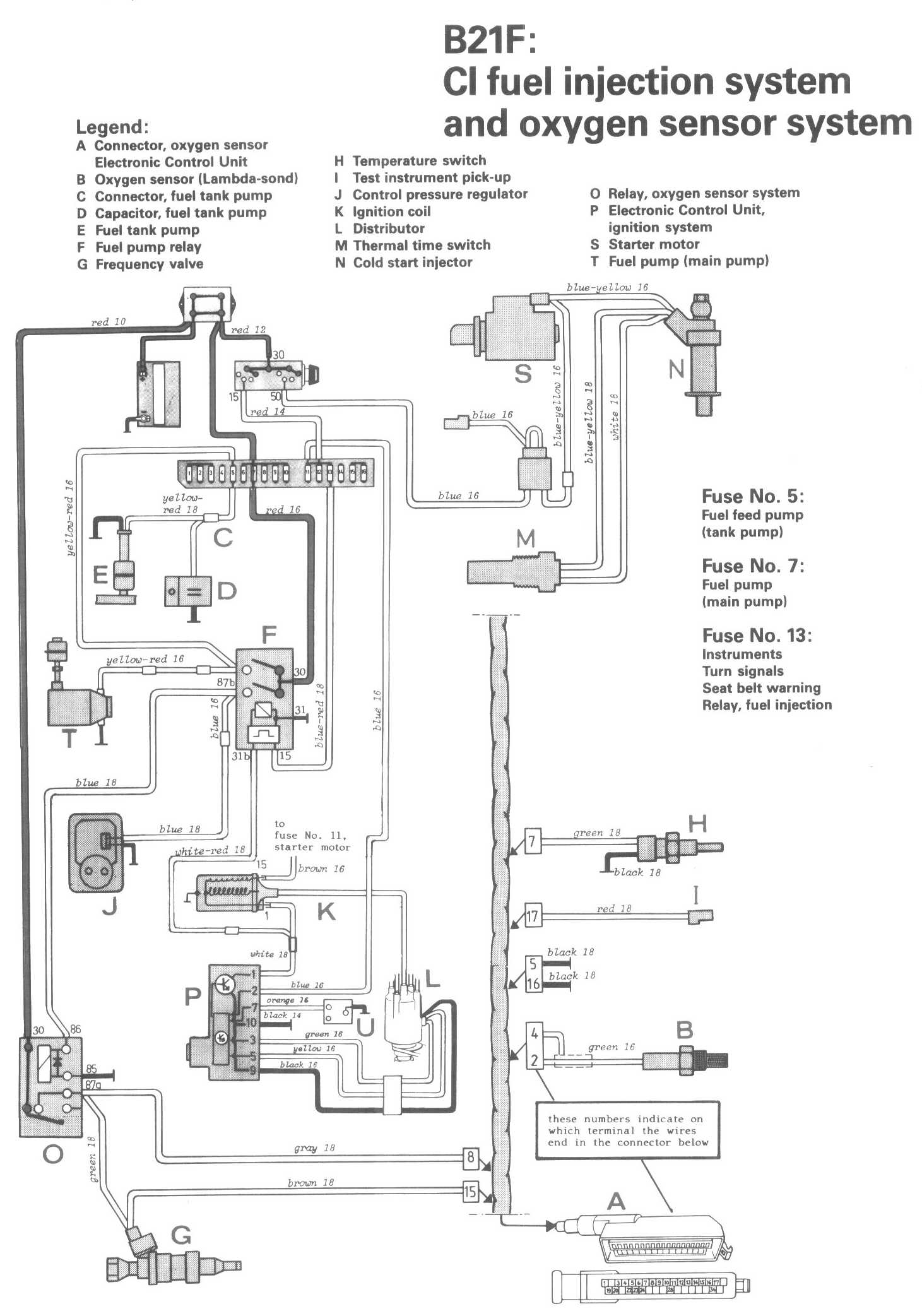
CI Fuel Injection System

Locations/Connector Views:




Diagrams:




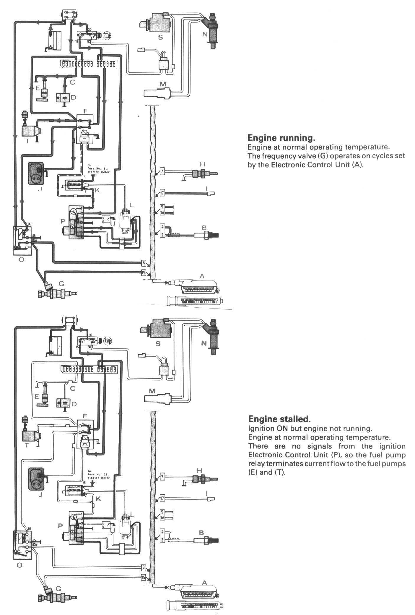
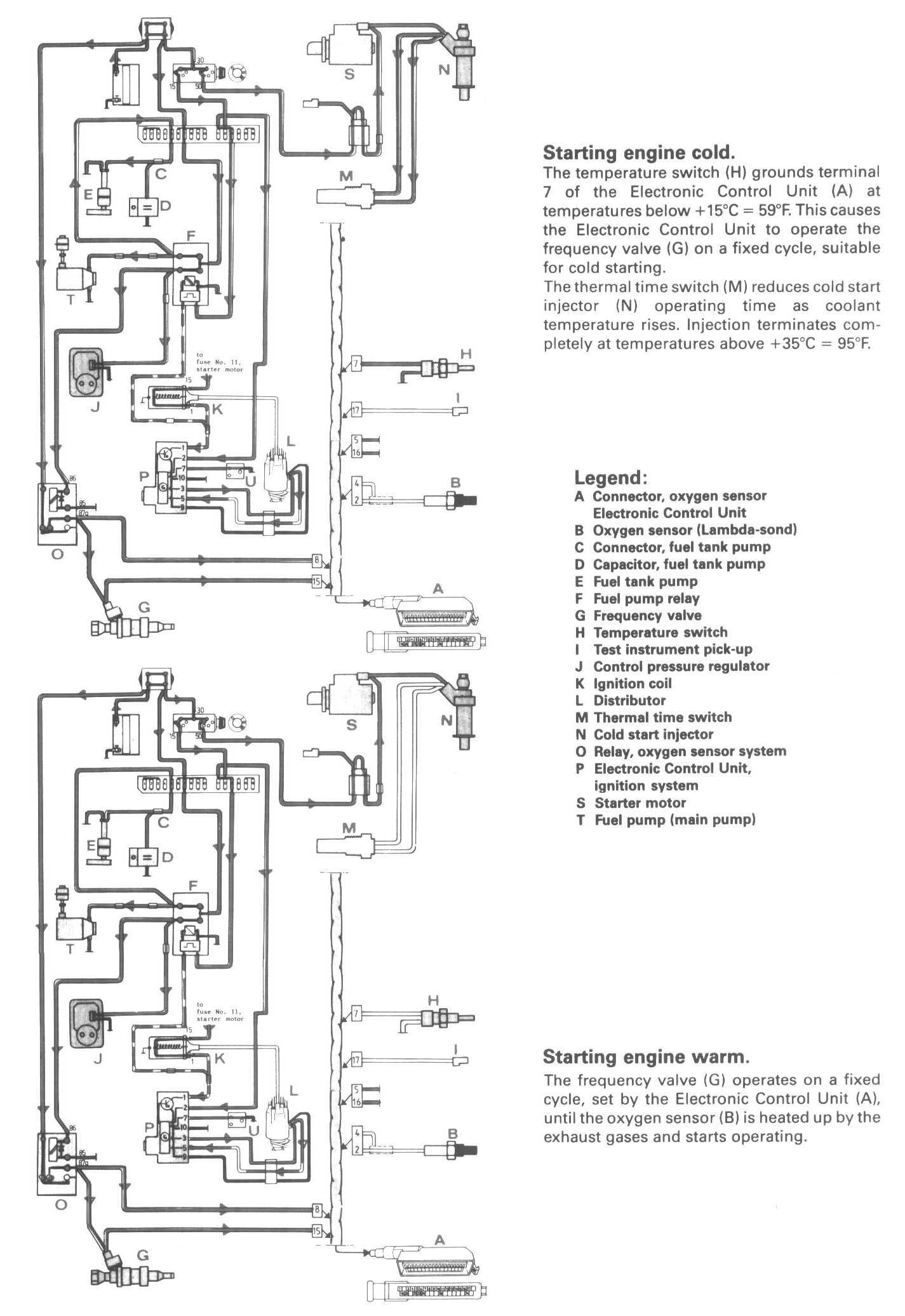
Conditions 1:




Conditions 2:




Legend:
A Connector, oxygen sensor Electronic Control Unit
B Oxygen sensor (Lambda-sond)
C Connector, fuel tank pump
D Capacitor, fuel tank pump
E Fuel tank pump
F Fuel pump relay
G Frequency valve
H Temperature switch
I Test instrument pick-up
J Control pressure regulator
K Ignition coil
L Distributor
M Thermal time switch
N Cold start injector
O Relay, oxygen sensor system
P Electronic Control Unit, ignition system
S Starter motor
T Fuel pump (main pump)