Operation CHARM: Car repair manuals for everyone.
Manuals through 2025 now available!

Our trusted friends have launched a new website named LEMON, which has newer manuals. It also contains all the CHARM manuals.

LEMON is the spiritual successor to CHARM, I recommend you try it!

Link: lemon-manuals.la or lemon-manuals.org.ua

(Some people have issue connecting. LEMON is investigating. For now, use Firefox or change your DNS server)

Or, hide this message: temporarily or permanently

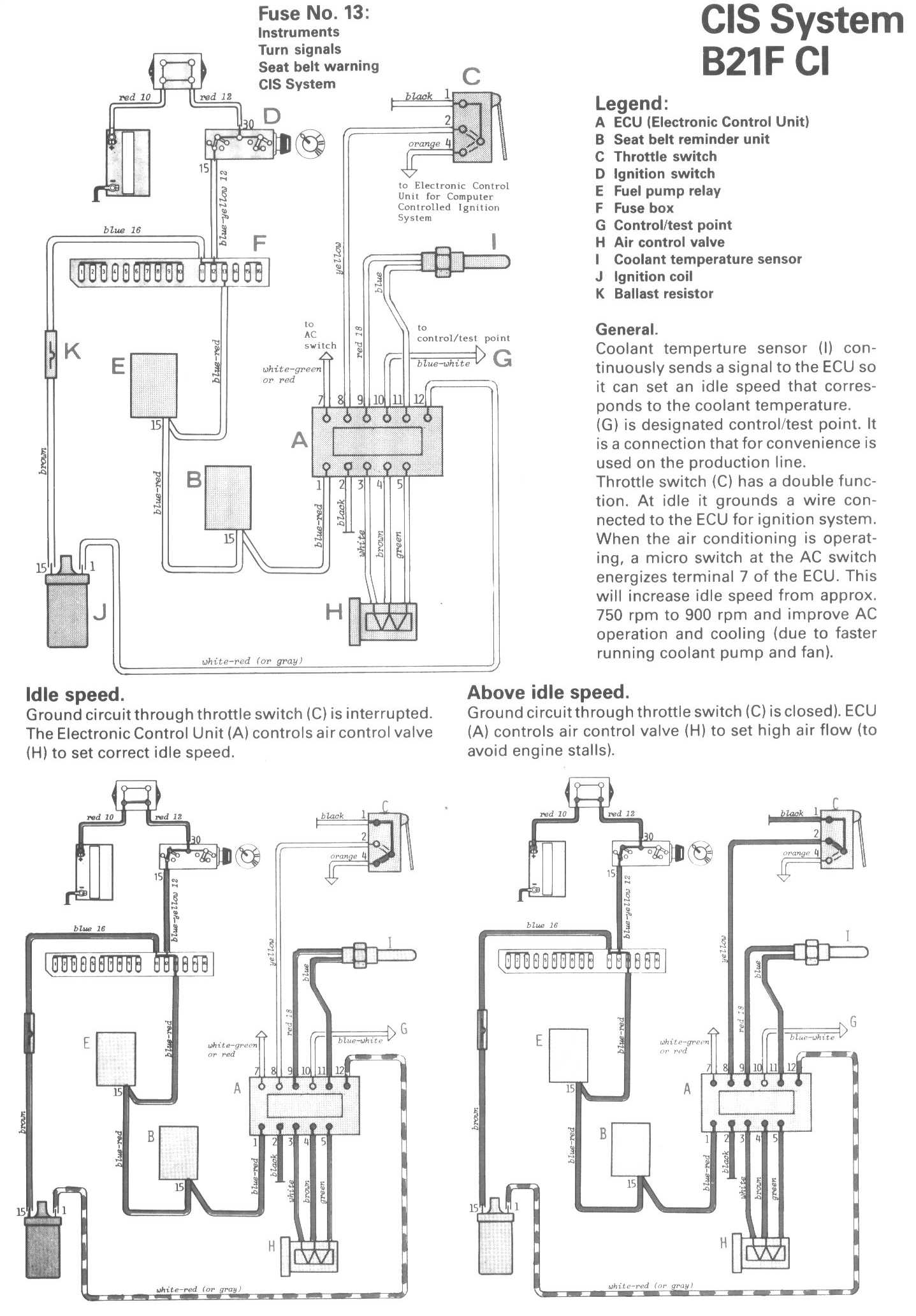
With CI Injection

Locations/Connector Views:




Diagrams:




Legend:
A ECU (Electronic Control Unit)
B Seat belt reminder unit
C Throttle switch
D Ignition switch
E Fuel pump relay
F Fuse box
G Control/test point
H Air control valve
I Coolant temperature sensor
J Ignition coil
K Ballast resistor