Operation CHARM: Car repair manuals for everyone.
Manuals through 2025 now available!

Our trusted friends have launched a new website named LEMON, which has newer manuals. It also contains all the CHARM manuals.

LEMON is the spiritual successor to CHARM, I recommend you try it!

Link: lemon-manuals.la or lemon-manuals.org.ua

(Some people have issue connecting. LEMON is investigating. For now, use Firefox or change your DNS server)

Or, hide this message: temporarily or permanently

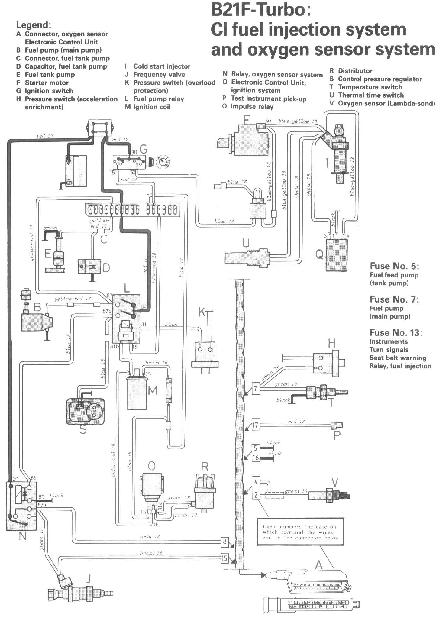
CI Fuel Injection System

Locations/Connector Views:




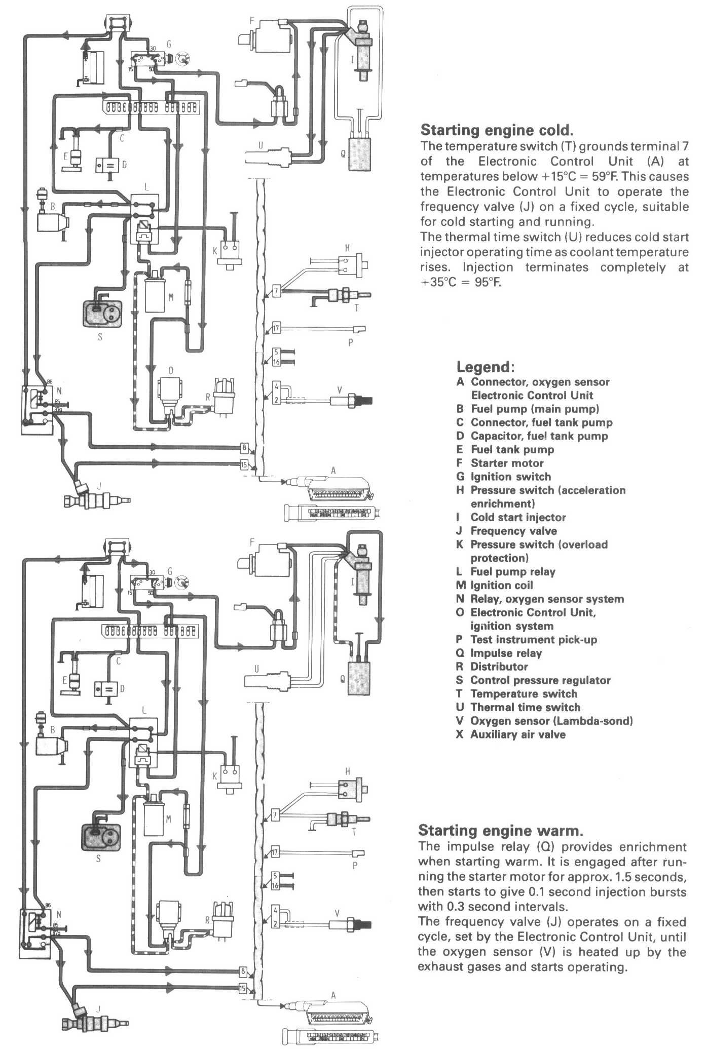
Diagrams:




Conditions 1:




Conditions 2:




Legend:
A Connector, oxygen sensor Electronic Control Unit
B Fuel pump (main pump)
C Connector, fuel tank pump
D Capacitor. fuel tank pump
E Fuel tank pump
F Starter motor
G Ignition switch
H Pressure switch (acceleration enrichment)
I Cold start injector
J Frequency valve
K Pressure switch (overload protection)
L Fuel pump relay
M Ignition coil
N Relay oxygen sensor system
O Electronic Control Unit, ignition system
P Test instrument pick-up
Q Impulse relay
R Distributor
S Control pressure regulator
T Temperature switch
U Thermal time switch
V Oxygen sensor (Lambda-sond)