Operation CHARM: Car repair manuals for everyone.
Manuals through 2025 now available!

Our trusted friends have launched a new website named LEMON, which has newer manuals. It also contains all the CHARM manuals.

LEMON is the spiritual successor to CHARM, I recommend you try it!

Link: lemon-manuals.la or lemon-manuals.org.ua

(Some people have issue connecting. LEMON is investigating. For now, use Firefox or change your DNS server)

Or, hide this message: temporarily or permanently

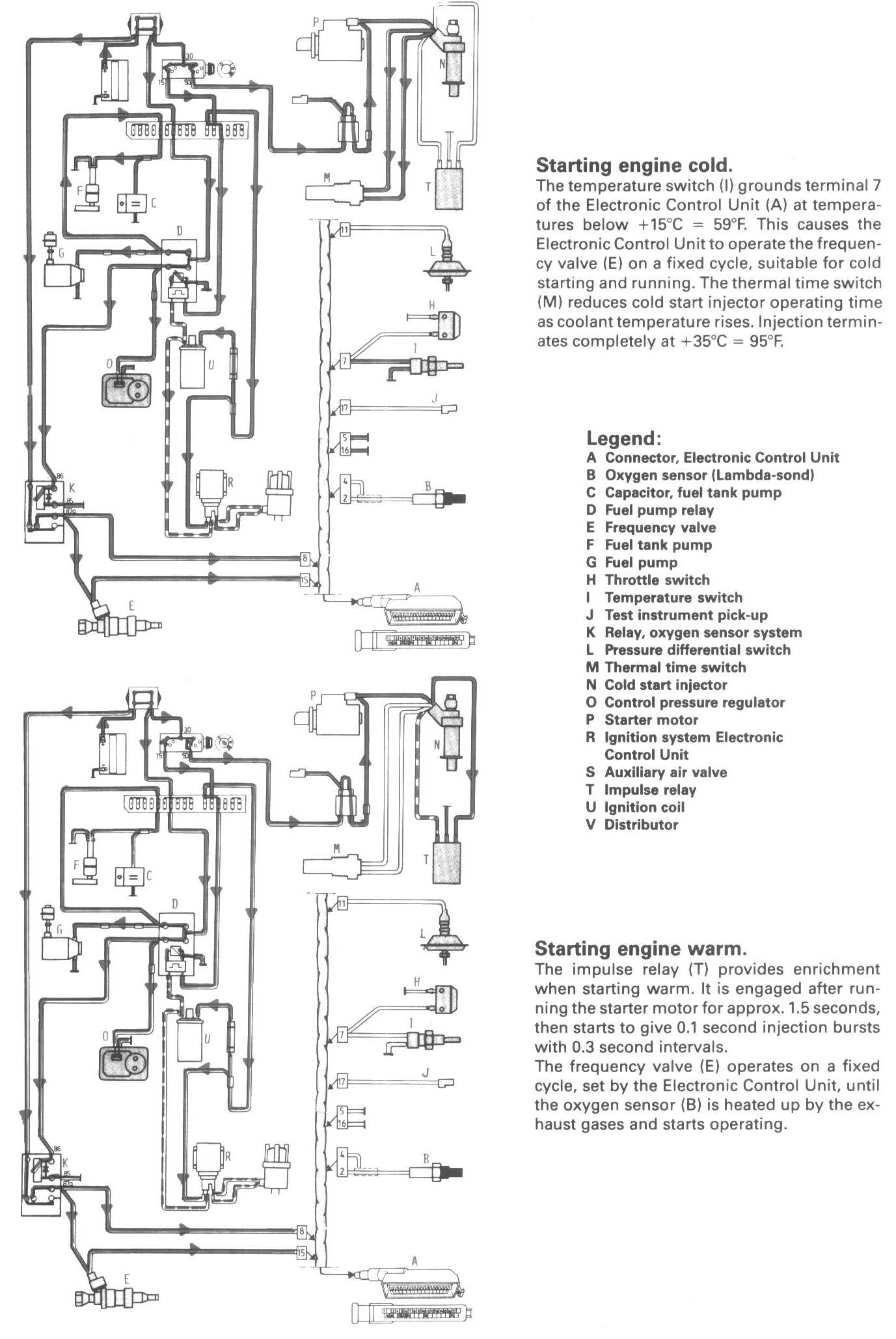
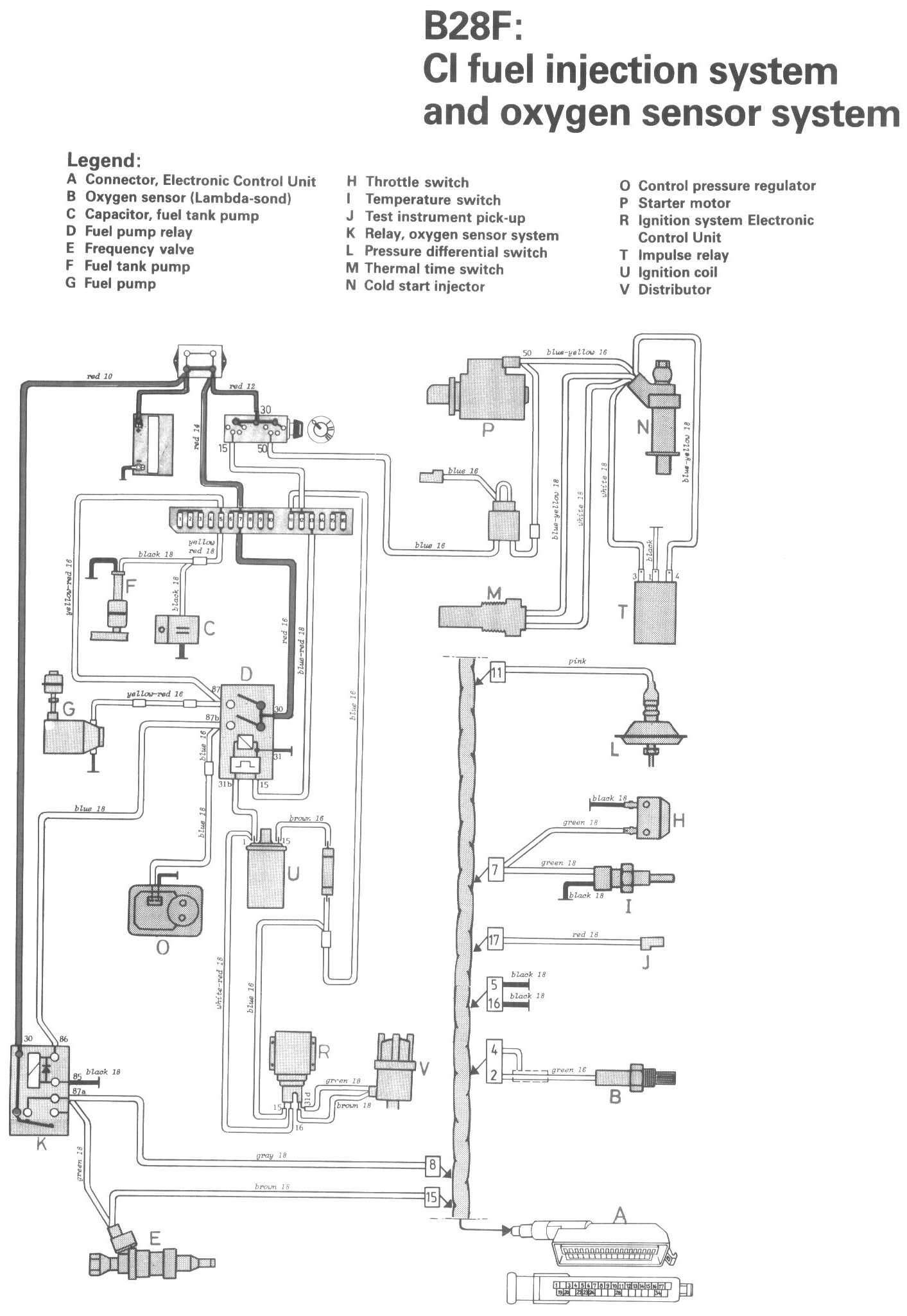
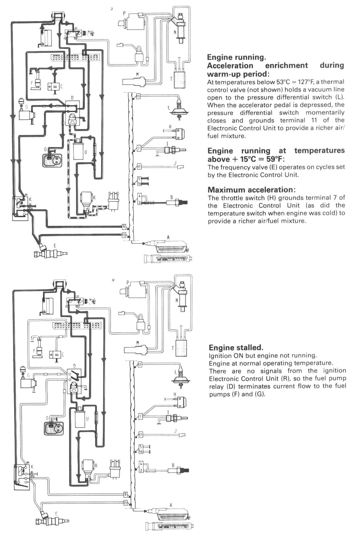
CI Fuel Injection System & Oxygen Sensor System (B28F)

Locations/Connector Views:




Diagrams:




Conditions 1:




Conditions 2:




Legend:
A Connector, Electronic Control Unit
B Oxygen sensor (Lambda-sond)
C Capacitor, fuel tank pump
D Fuel pump relay
E Frequency valve
F Fuel tank pump
G Fuel pump
H Throttle switch
I Temperature switch
J Test instrument pick-up
K Relay, oxygen sensor system
L Pressure differential switch
M Thermal time switch
N Cold start injector
O Control pressure regulator
P Starter motor
R Ignition system Electronic Control Unit
T Impulse relay
U Ignition coil
V Distributor