Operation CHARM: Car repair manuals for everyone.
Manuals through 2025 now available!

Our trusted friends have launched a new website named LEMON, which has newer manuals. It also contains all the CHARM manuals.

LEMON is the spiritual successor to CHARM, I recommend you try it!

Link: lemon-manuals.la or lemon-manuals.org.ua

(Some people have issue connecting. LEMON is investigating. For now, use Firefox or change your DNS server)

Or, hide this message: temporarily or permanently

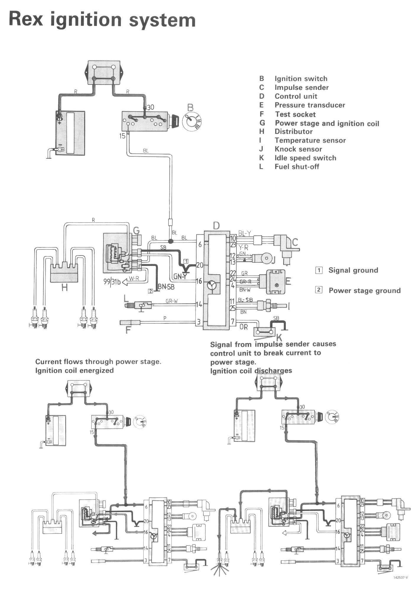
Rex Ignition System

Component / Connector Views:




Wiring Diagrams:




LEGEND
B Ignition switch
C Impulse sender
D Control unit
E Pressure transducer
F Test socket
G Power stage and ignition coil
H Distributor
I Temperature sensor
J Knock sensor
K Idle speed switch
L Fuel shut-off