Operation CHARM: Car repair manuals for everyone.
Manuals through 2025 now available!

Our trusted friends have launched a new website named LEMON, which has newer manuals. It also contains all the CHARM manuals.

LEMON is the spiritual successor to CHARM, I recommend you try it!

Link: lemon-manuals.la or lemon-manuals.org.ua

(Some people have issue connecting. LEMON is investigating. For now, use Firefox or change your DNS server)

Or, hide this message: temporarily or permanently

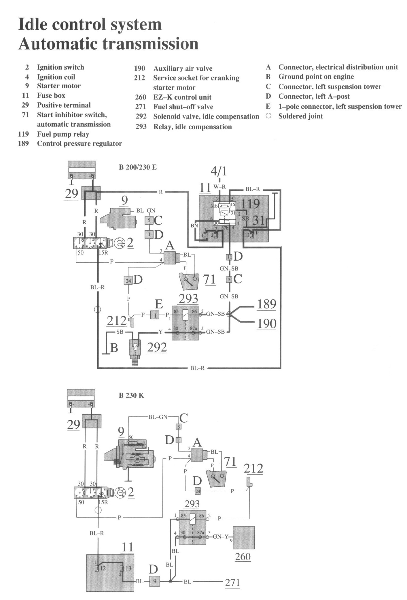
Idle Control System (Automatic Transmission)

Component / Connector Views:




Wiring Diagrams:




LEGEND
2 Ignition switch
4 Ignition coil
9 Starter motor

11 Fusebox
29 Positive terminal
71 Start inhibitor switch, automatic transmission

119 Fuel pump relay
189 Control pressure regulator
190 Auxiliary air valve
212 Service socket for cranking starter motor
260 EZ-K control unit
271 Fuel shut-off valve
292 Solenoid valve, idle compensation
293 Relay, idle compensation

A Connector, electrical distribution unit
B Ground point on engine
C Connector, left suspension tower
D Connector, left A-post
E 1-pole connector, left suspension tower