Operation CHARM: Car repair manuals for everyone.
Manuals through 2025 now available!

Our trusted friends have launched a new website named LEMON, which has newer manuals. It also contains all the CHARM manuals.

LEMON is the spiritual successor to CHARM, I recommend you try it!

Link: lemon-manuals.la or lemon-manuals.org.ua

(Some people have issue connecting. LEMON is investigating. For now, use Firefox or change your DNS server)

Or, hide this message: temporarily or permanently

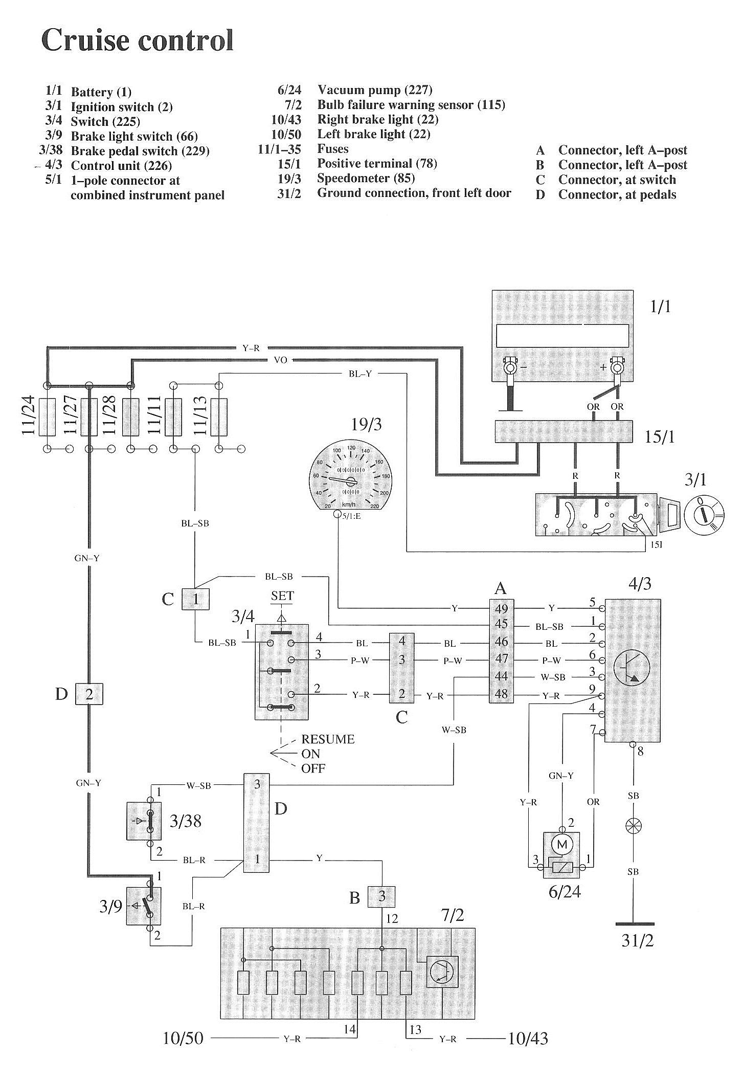
Cruise Control: Locations

Component / Connector Views:




Wiring Diagrams:










LEGEND
1/1 Battery
3/1 Ignition switch
3/4 Switch
3/9 Brake light switch
3/38 Brake pedal switch
4/3 Control unit
5/1 1-pole connector at combined instrument panel
6/24 Vacuum pump
7/2 Bulb failure warning sensor
10/43 Right brake light
10/50 Left brake light
11/1-35 Fuses
15/1 Positive terminal
19/3 Speedometer
31/2 Ground connection, front left door

A Connector, left A-post
B Connector, left A-post
C Connector, at switch
D Connector, at pedals