Operation CHARM: Car repair manuals for everyone.
Manuals through 2025 now available!

Our trusted friends have launched a new website named LEMON, which has newer manuals. It also contains all the CHARM manuals.

LEMON is the spiritual successor to CHARM, I recommend you try it!

Link: lemon-manuals.la or lemon-manuals.org.ua

(Some people have issue connecting. LEMON is investigating. For now, use Firefox or change your DNS server)

Or, hide this message: temporarily or permanently

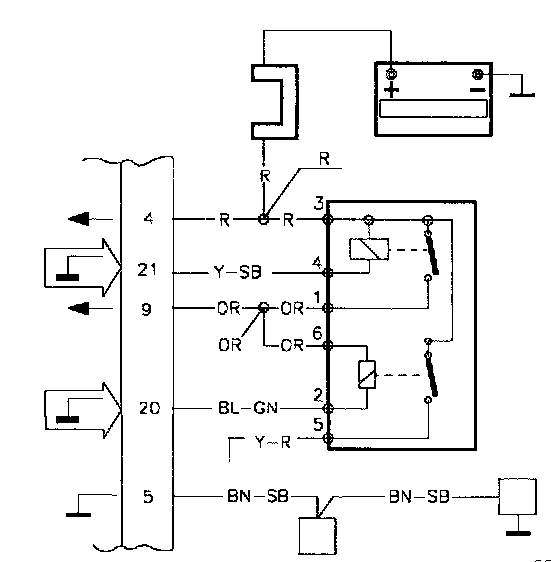
MFI #21 No Main Relay Control Signal



TN. MFI #21

MFI#21 No main relay control signal

Fault Message Conditions:





The fault message is logged when voltage is above 3 V.

Causes of fault:

System relay defective.

Break in engine GND.

Fault symptoms:

The engine will not start.

If the fault is intermittent the engine stops or runs rough.

TN1

Volvo ST, Test Box

-Disconnect the ST in accordance with QA2. Connecting The Volvo Scan Tool (ST)




-Connect the test box to MFI and check the GND points in accordance with P1-P2.

-Continue with Checking the power supply TN2.

TN2

Checking The Power Supply




-Connect the control module to the test box.

-Re-install system fuse.

-Ignition on.

Connect a voltmeter between MFI#21 and MFI#5 (GND). The voltmeter should read approx. 0.8 V.




-Try to start the engine.

The voltmeter should read approx. 0.8 V. when the starter motor is operating or the engine is running.

If this value Is OK

-Check the engine GND TN4.

If the reading deviates

-Check the system relay TN3.

TN3

Checking The System Relay

-Try using a new system relay.

Connect a voltmeter between MFI#21 and MFI#5.




-Try to start the engine.

The voltmeter should read approx. 1 V. when the starter motor is operating or the engine running.

If this value Is OK

-The system relay was broken.

If the value Is still Incorrect

-Check the engine GND TN4.

TN4

Checking The Engine GND




-Check the engine GND for breaks or loose connections in accordance with NA5. Checking the Wiring

If the engine GND OK

-Try using a new control module.