Operation CHARM: Car repair manuals for everyone.
Manuals through 2025 now available!

Our trusted friends have launched a new website named LEMON, which has newer manuals. It also contains all the CHARM manuals.

LEMON is the spiritual successor to CHARM, I recommend you try it!

Link: lemon-manuals.la or lemon-manuals.org.ua

(Some people have issue connecting. LEMON is investigating. For now, use Firefox or change your DNS server)

Or, hide this message: temporarily or permanently

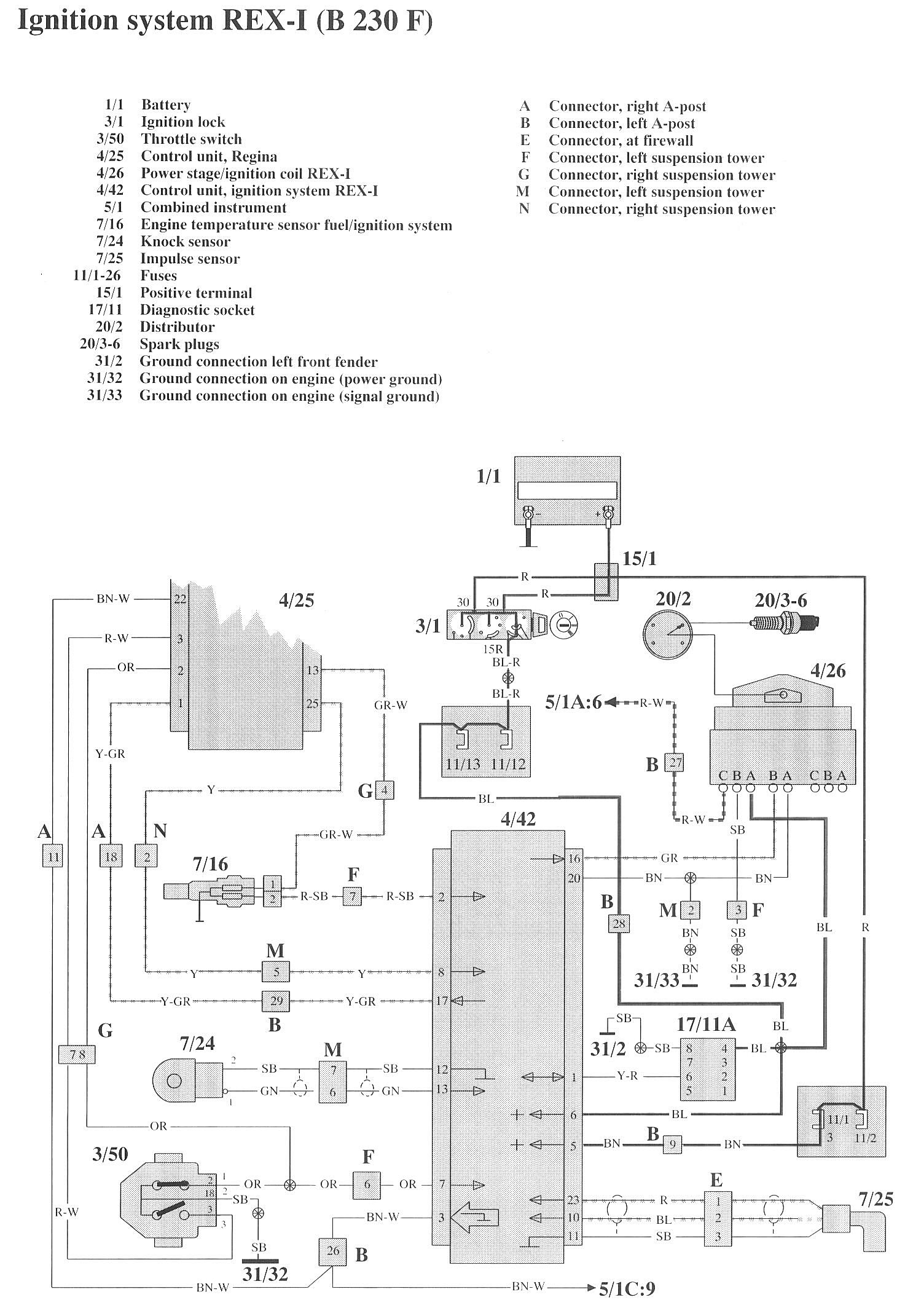
Rex-I

Component / Connector Locations:




Wiring Diagrams:




LEGEND
1/1 Battery
3/1 Ignition lock
3/50 Throttle switch
4/25 Control unit, Regina
4/26 Power stage/ignition coil REX-I
4/42 Control unit, ignition system REX-I
5/1 Combined instrument
7/16 Engine temperature sensor fuel/ignition system
7/24 Knock sensor
7/25 Impulse sensor

11/1-26 Fuses
15/1 Positive terminal
17/11 Diagnostic socket
20/2 Distributor
20/3-6 Spark plugs
31/2 Ground connection left front fender
31/32 Ground connection on engine (power ground)
31/33 Ground connection on engine (signal ground)