Operation CHARM: Car repair manuals for everyone.
Manuals through 2025 now available!

Our trusted friends have launched a new website named LEMON, which has newer manuals. It also contains all the CHARM manuals.

LEMON is the spiritual successor to CHARM, I recommend you try it!

Link: lemon-manuals.la or lemon-manuals.org.ua

(Some people have issue connecting. LEMON is investigating. For now, use Firefox or change your DNS server)

Or, hide this message: temporarily or permanently

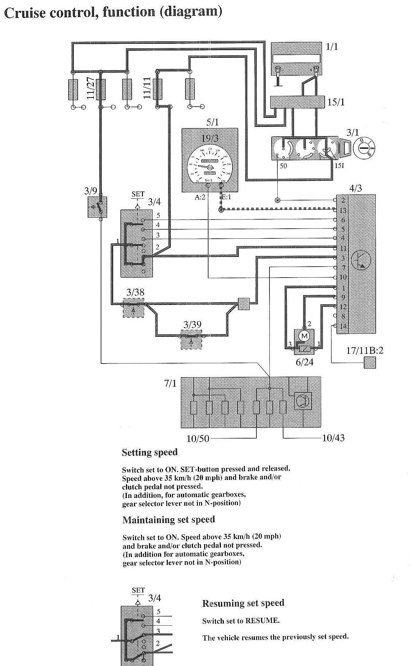
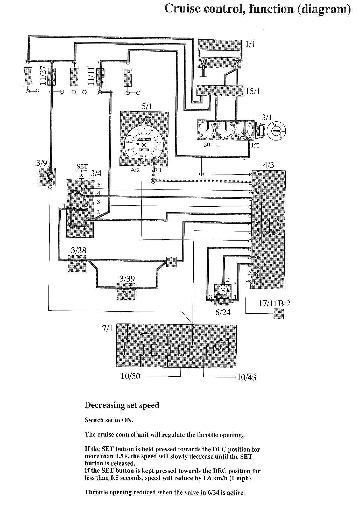
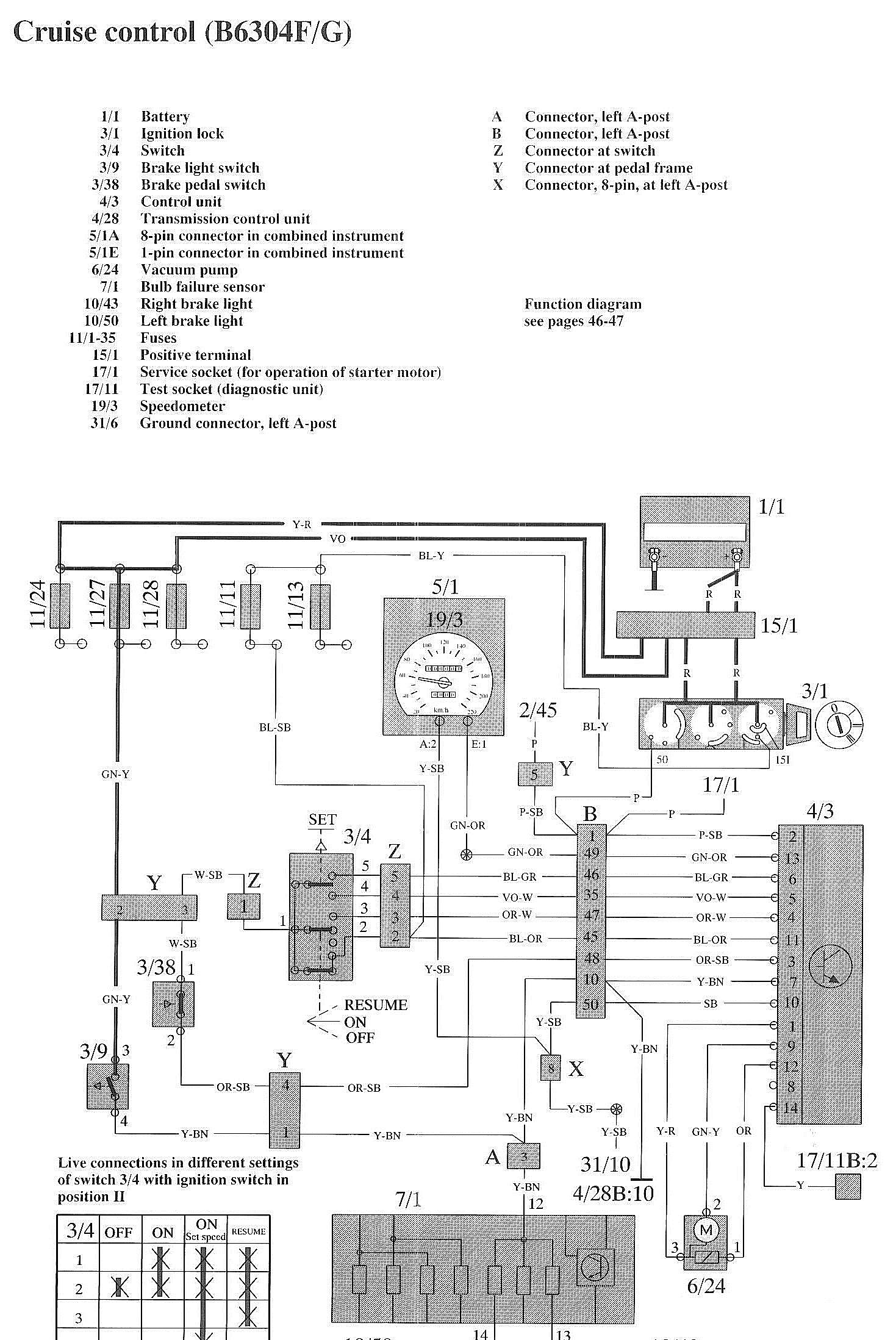
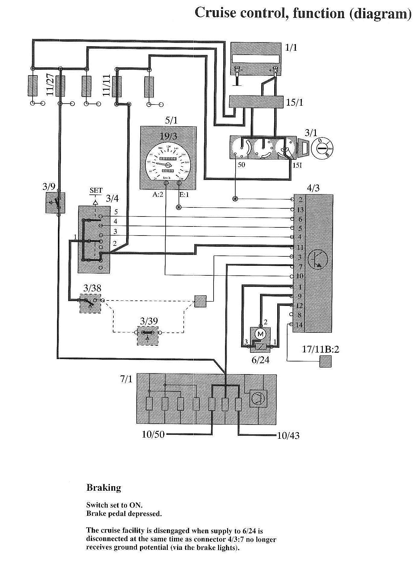
Cruise Control: Locations

Component / Connector Locations:




Wiring Diagrams:




Wiring Diagrams:




Component / Connector Locations:










LEGEND
1/1 Battery
3/1 Ignition lock
3/4 Switch
3/9 Brake light switch
3/38 Brake pedal switch
4/3 Control unit
4/28 Transmission control unit
5/1A 8-pin connector in combined instrument
5/1E 1-pin connector in combined instrument
6/24 Vacuum pump
7/1 Bulb failure sensor

10/43 Right brake light
10/50 Left brake light
11/1-35 Fuses
15/1 Positive terminal
17/1 Service socket (for operation of starter motor)
17/11 Test socket (diagnostic unit)
19/3 Speedometer
31/6 Ground connector left A-post