Operation CHARM: Car repair manuals for everyone.
Manuals through 2025 now available!

Our trusted friends have launched a new website named LEMON, which has newer manuals. It also contains all the CHARM manuals.

LEMON is the spiritual successor to CHARM, I recommend you try it!

Link: lemon-manuals.la or lemon-manuals.org.ua

(Some people have issue connecting. LEMON is investigating. For now, use Firefox or change your DNS server)

Or, hide this message: temporarily or permanently

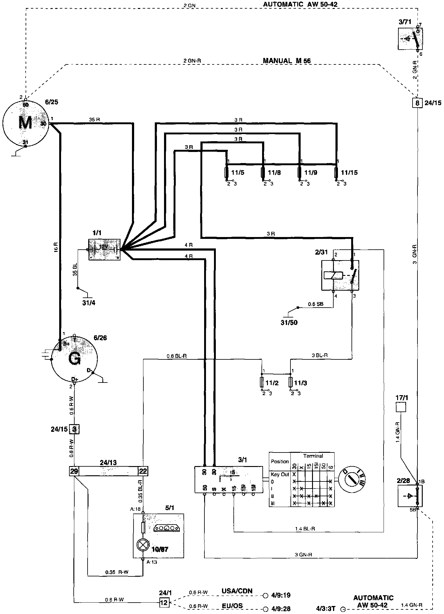
Starting and Charging: Locations




Component Location




Wiring Diagram

Component I.D. List
1/1 Battery
2/28 Alarm relay
2/31 Overload relay 15+
3/1 Ignition switch
3/71 Transmission range selector indicator
4/3 Control module, cruise control
4/9 SRS sensor module
5/1 Combined instrument
6/24 Cruise control vacuum pump
6/25 Starter motor
10/87 Indicator lamp, charging
17/1 Service socket for starter motor
24/1 Connector, 14-pin
Instrument panel harness - Firewall harness
24/13 Connector, 53-pin
Engine compartment harness - Instrument panel harness
24/15 Connector, 14-pin
Engine compartment harness - Engine harness
31/4 Ground point, engine
(ground connection battery - engine)
31/50 Ground point, central electrical unit (power ground)