Charging System: Locations
Component Location
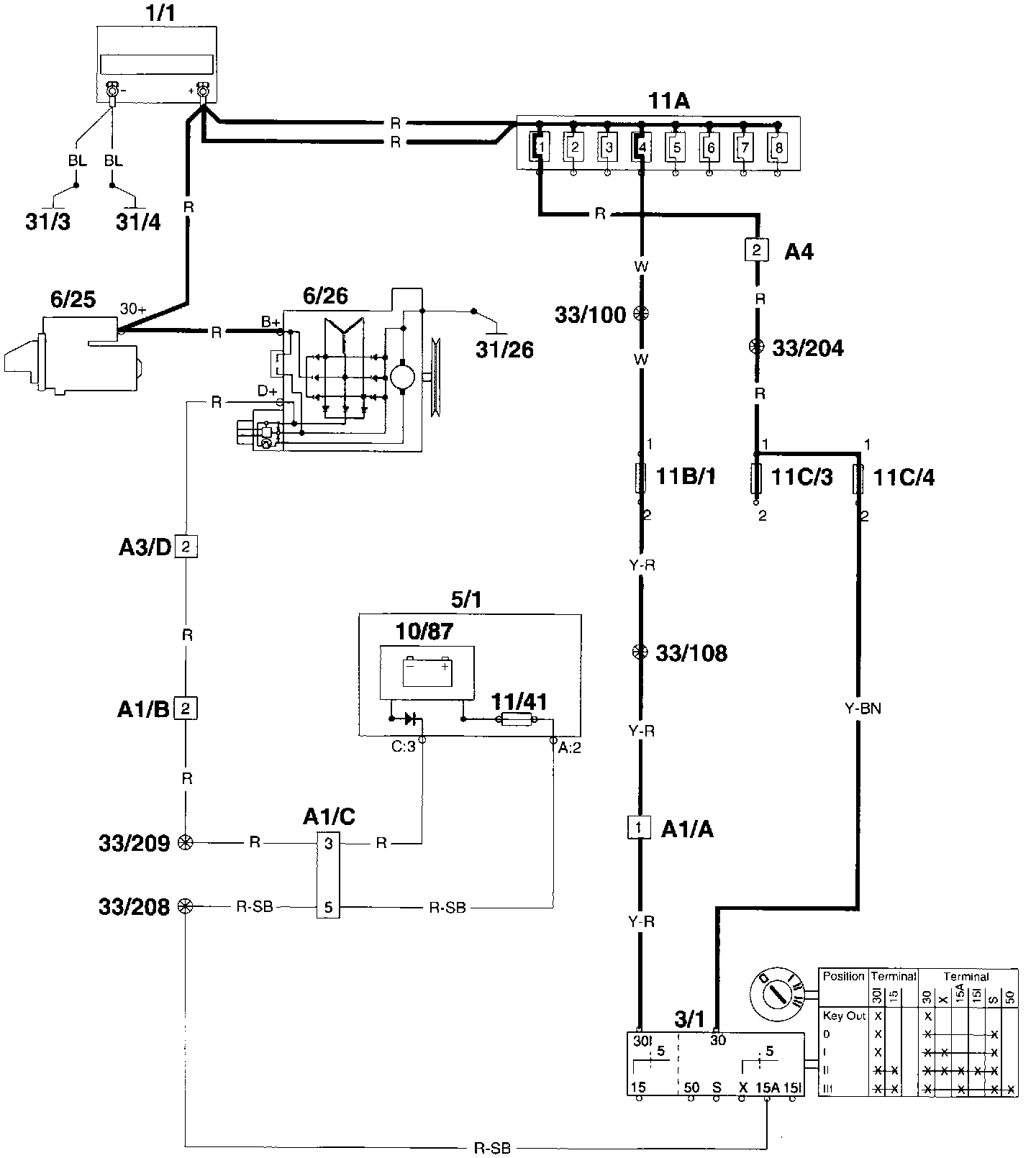
Wiring Diagram
Component I.D.List
A1 Multi connector left A-pillar
A3 Multi connector in relay-/fusebox engine compartment CH engine - CH engine compartment
A4 2-pin connector left A-pillar OH engine compartment - CH in-car (white)
1/1 Battery
3/1 Ignition lock
5/1 Combined instrument
6/25 Starter motor
6/26 Generator
10/87 Indicator light charging
11A/1-8 Main fuses at battery
11B/1-18 Fuses in relay/fuse box engine compartment
11C/1-24 Fuses in fuse box
31/3 Ground connector body
31/4 Ground connector engine