Operation CHARM: Car repair manuals for everyone.
Manuals through 2025 now available!

Our trusted friends have launched a new website named LEMON, which has newer manuals. It also contains all the CHARM manuals.

LEMON is the spiritual successor to CHARM, I recommend you try it!

Link: lemon-manuals.la or lemon-manuals.org.ua

(Some people have issue connecting. LEMON is investigating. For now, use Firefox or change your DNS server)

Or, hide this message: temporarily or permanently

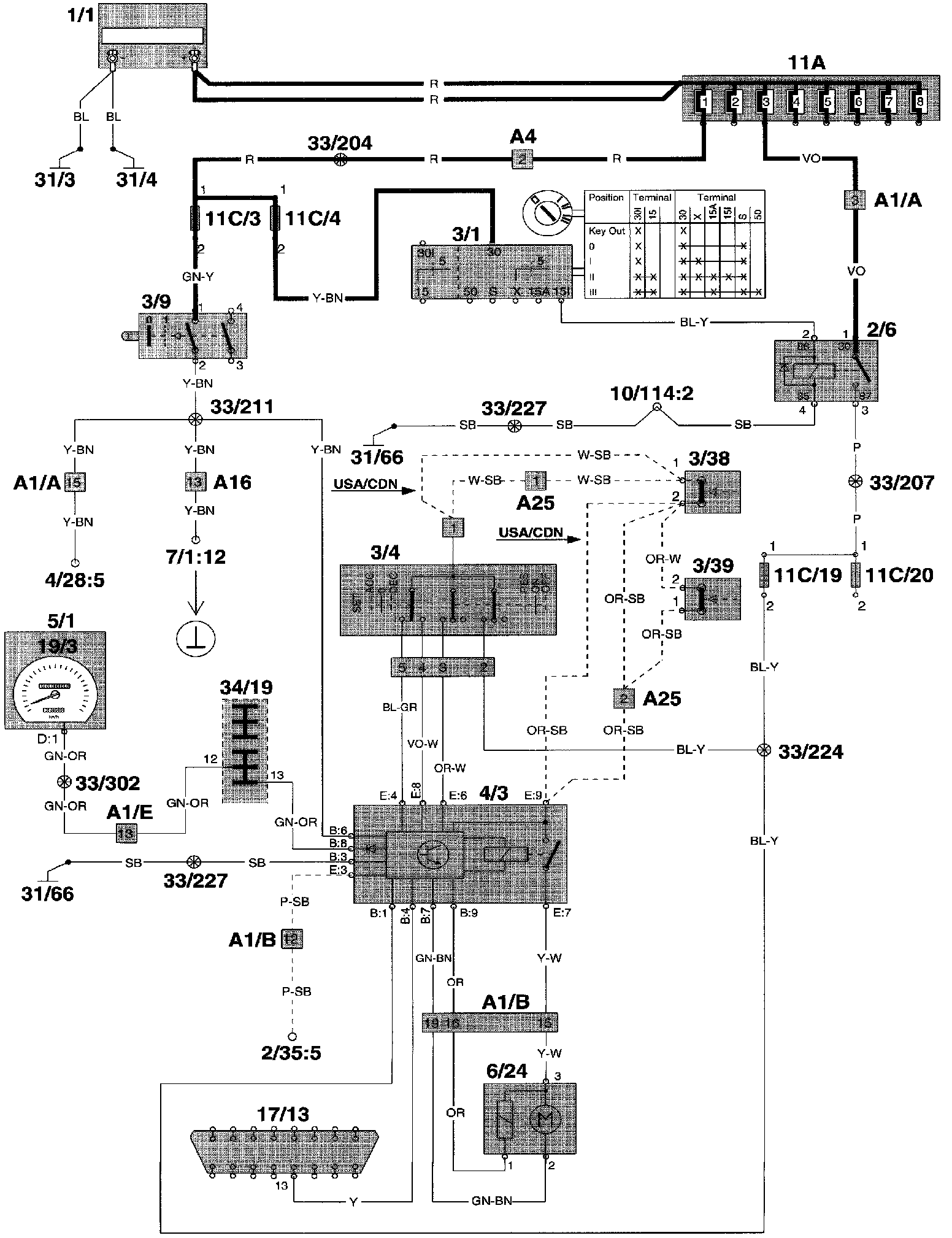
Cruise Control: Locations




Component Location




Wiring Diagram

Component I.D. List
A1 Multi connector left A-pillar
A4 2-pin connector left A-pillar CH engine compartment - CH in-car (white)
A16 24-pin connector CH in-car - CH rear
A25 2-pin connector CH in-car - CH pedal mounting
2/6 Overload relay 15I
3/4 Cruise control operation
3/9 Brake light switch
3/38 Switch, brake pedal
3/39 Switch, clutch pedal
4/3 Control module, Cruise control
5/1 Combined instrument panel
6/24 Cruise control vacuum pump
11C/1-24 Fuses in fuse box
17/13 OBD diagnostic socket
31/66 Ground connector left seat lift
34/19 22-pin connector: ground connection/terminal block at parking brake bracket