Operation CHARM: Car repair manuals for everyone.
Manuals through 2025 now available!

Our trusted friends have launched a new website named LEMON, which has newer manuals. It also contains all the CHARM manuals.

LEMON is the spiritual successor to CHARM, I recommend you try it!

Link: lemon-manuals.la or lemon-manuals.org.ua

(Some people have issue connecting. LEMON is investigating. For now, use Firefox or change your DNS server)

Or, hide this message: temporarily or permanently

Charging System: Locations




Component Location




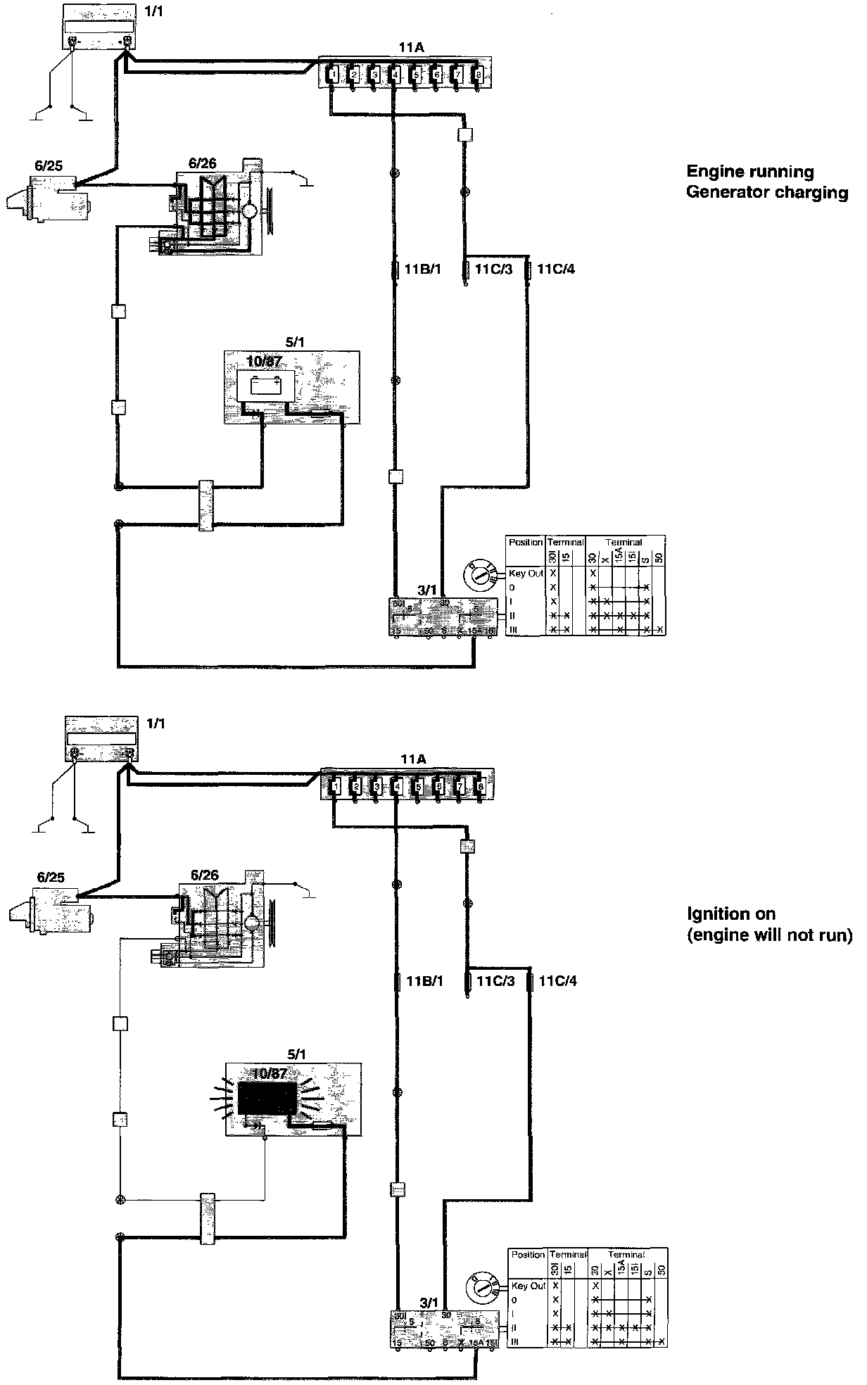
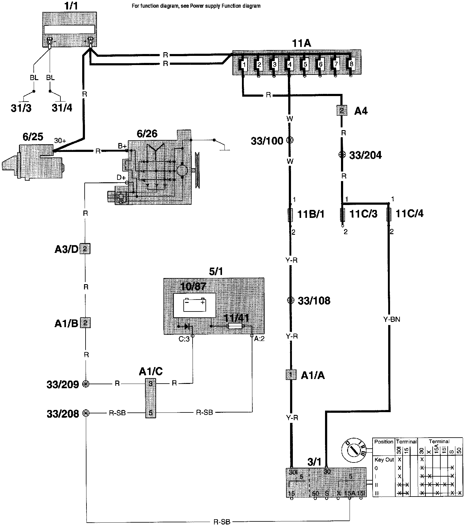
Wiring Diagram




Fuction Diagram

Component I.D. List
A1 Multi connector left A-pillar
A3 Multi connector in relay-/fusebox engine compartment CH engine CH engine compartment
A4 2-pin connector left A-pillar CH engine compartment - CH in-car (white)
1/1 Battery
3/1 Ignition lock
5/1 Combined instrument panel
6/25 Starter motor
6/26 Generator
10/87 Indicator light charging
11A/1-8 Main fuses at battery
11B/1-18 Fuses in relay/fuse box engine compartment
11C/1-24 Fuses in fuse box
31/3 Ground connector body
31/4 Ground connector engine