Operation CHARM: Car repair manuals for everyone.
Manuals through 2025 now available!

Our trusted friends have launched a new website named LEMON, which has newer manuals. It also contains all the CHARM manuals.

LEMON is the spiritual successor to CHARM, I recommend you try it!

Link: lemon-manuals.la or lemon-manuals.org.ua

(Some people have issue connecting. LEMON is investigating. For now, use Firefox or change your DNS server)

Or, hide this message: temporarily or permanently

Windows: Locations




Component Location




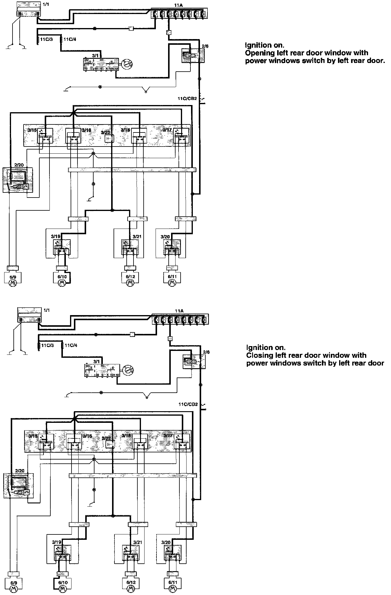
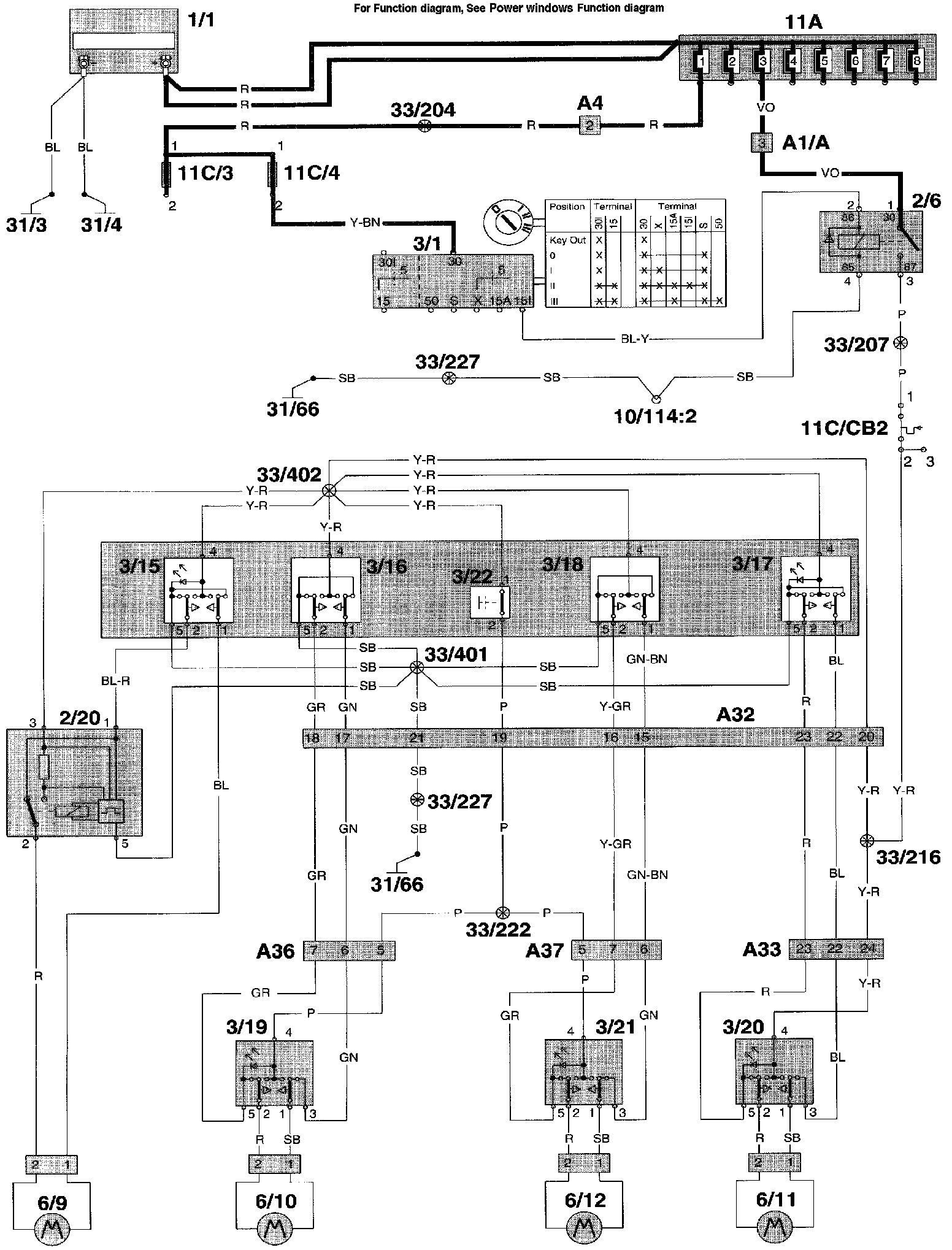
Wiring Diagram
















Fuction Diagrams

Component I.D. List
A1 Multi connector left A-pillar
A4 2-pin connector left A-pillar CH engine compartment - CH in-car (white)
A32 24-pin connector CH in-car - CH driver's door
A33 24-pin connector CH in-car - CH passenger door
A36 11-pin connector CH in-car - CH rear door left
A37 11-pin connector CH in-car - CH rear door right
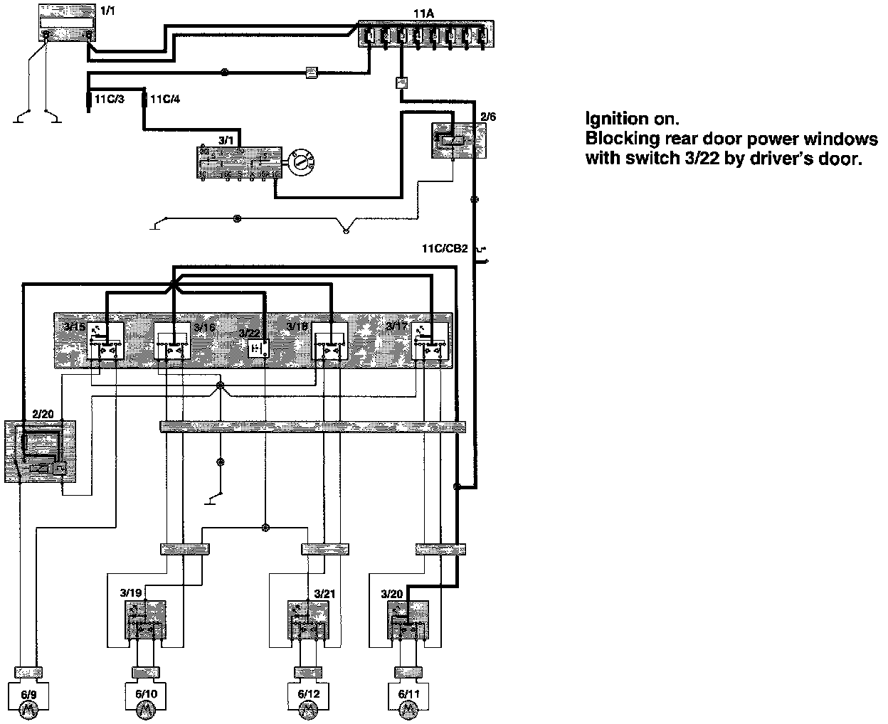
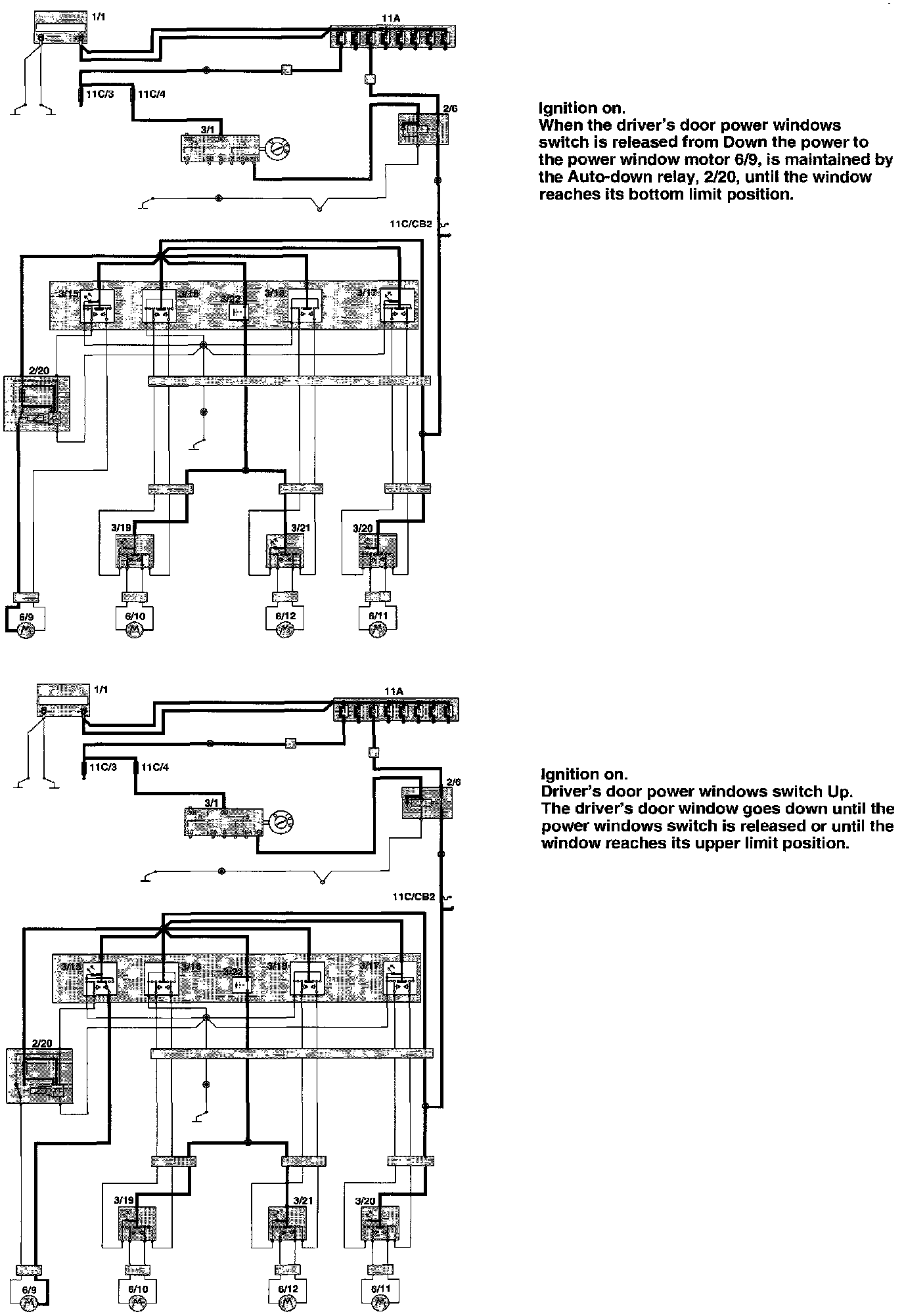
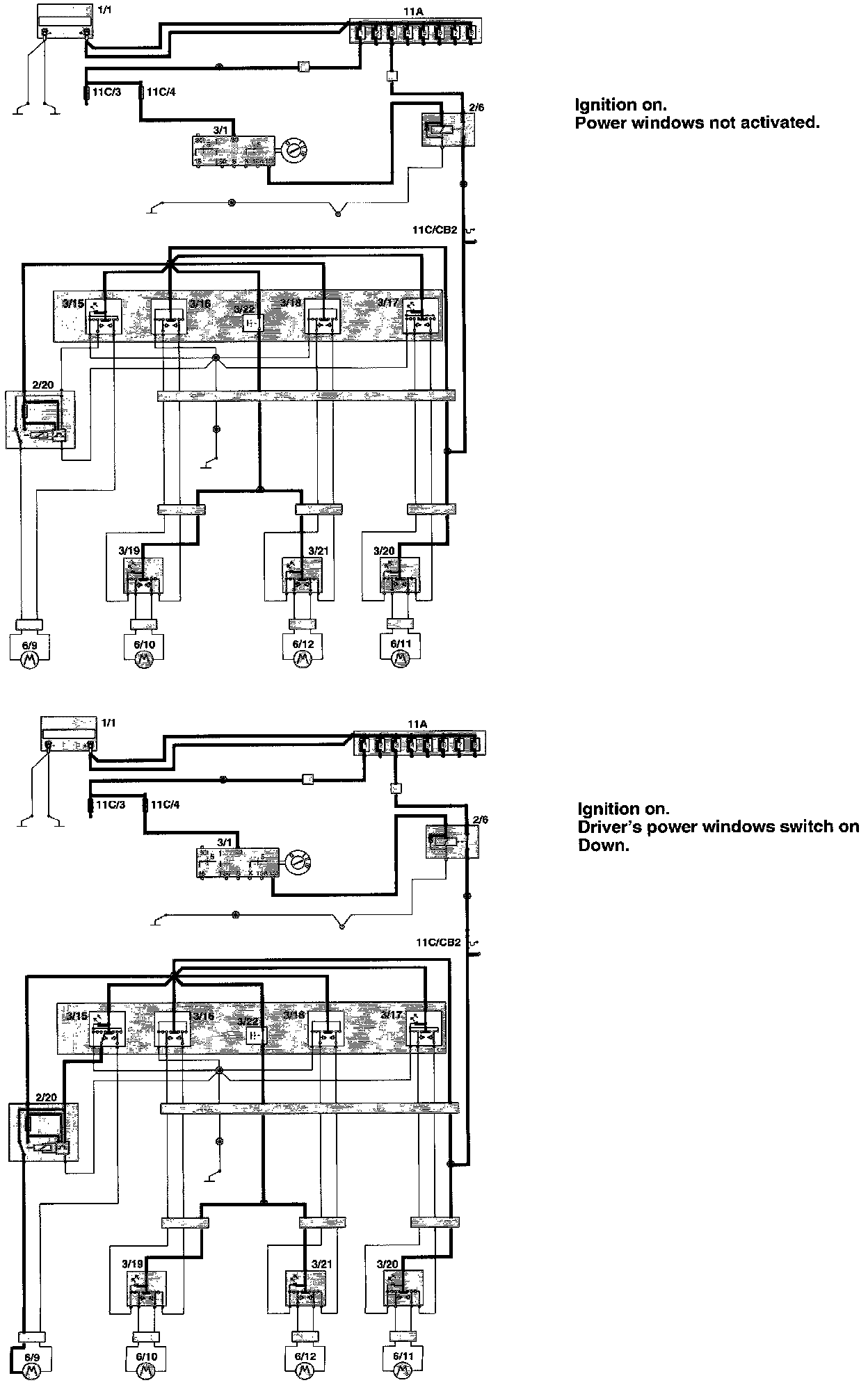
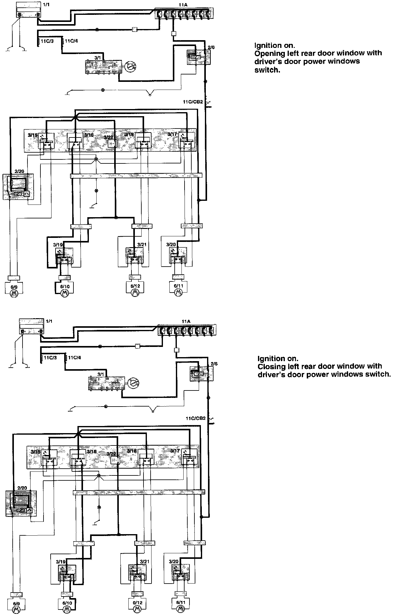
2/6 Overload relay 15I
2/20 Relay auto down power windows
3/15 Power window lift switch driver's door for driver's door
3/16 Power window lift switch driver's door for driver's side, rear
3/17 Power window lift switch driver's door for passenger's side front
3/18 Power window lift switch driver's door for passenger's side rear
3/19 Power window lift switch driver's side rear
3/20 Power window lift switch passenger's side front
3/21 Power window lift switch passenger's side rear
3/22 Switch for rear power window lifts
6/9 Power window lift motor driver's door
6/10 Power window lift motor driver's side rear
6/11 Power window lift motor passenger's side front
6/12 Power window lift motor passenger's side rear
11C/1-24 Fuses in fuse box
31/66 Ground connector left seat lift