Operation CHARM: Car repair manuals for everyone.
Manuals through 2025 now available!

Our trusted friends have launched a new website named LEMON, which has newer manuals. It also contains all the CHARM manuals.

LEMON is the spiritual successor to CHARM, I recommend you try it!

Link: lemon-manuals.la or lemon-manuals.org.ua

(Some people have issue connecting. LEMON is investigating. For now, use Firefox or change your DNS server)

Or, hide this message: temporarily or permanently

Part 1






Function

Start




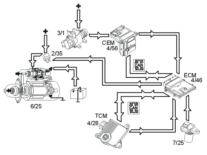
The starter motor (6/25) is supplied with power via the starter motor relay (2/35), the starter motor relay is controlled by the engine control module (ECM) (4/46).

The start process is as follows:
1. The ignition key is turned to start position (position III)
2. A high signal (Ubat) from the ignition switch (3/1) is transmitted to the engine control module (ECM) via the central electronic module (CEM). The engine control module (ECM) interprets this high signal as a request to activate the starter motor.
3. The engine control module (ECM) activates the starter motor solenoid by grounding and powering the coil for the starter motor relay.
4. The relay closes the circuit between the starter motor solenoid and the fuse in the relay/fuse box in the engine compartment, activating the starter motor.
5. The engine control module (ECM) activates the starter motor until the engine starts (the engine speed (rpm) exceeds a certain value)

Auto start
If the ignition key returns to ignition position (position II) before the engine is started, the starter motor continues to run. The starter motor runs until the engine is started or until a certain time has elapsed. The engine temperature dictates the running time of the starter motor:
- 0° C or higher, approximately 3 seconds
- less than 0° C, up to approximately 5 seconds.
If the engine does not turn or if the engine speed is extremely low when the start relay is activated, the engine control module (ECM) interrupts start relay activation.

Activation of the starter motor is not permitted or is interrupted if:

- the engine is running (the engine speed (RPM) above a certain value)
- the immobilizer function does not allow a start. For further information also see Design and Function, Immobilizer
- the gear selector is not in position "P" or "N" (automatic transmissions). The engine control module (ECM) receives a signal indicating the position of the gear selector from the transmission control module (TCM) (4/28) via both the controller area network (CAN) and from a directly connected cable between the engine control module (ECM) and transmission control module (TCM). Also see Design and Function, transmission control module (TCM).

Camshaft control (CVVT)




Both intake camshafts and exhaust camshafts are regulated by the Engine Control Module (ECM). The intake camshafts are located in the middle of the engine, while the exhaust camshafts are located furthest out. The camshafts are divided into two banks.
Bank 1 (front cylinder row); cylinders 1, 3, 5 and 7.
Bank 2 (rear cylinder row, closest to the passenger compartment); cylinders 2, 4, 6 and 8.
The inlet camshafts are driven primarily by the crankshaft and chain, whilst the exhaust camshafts are driven by a chain from the inlet camshafts.
When each camshaft is set at the factory, it is aligned with the position of the crankshaft. The position of the camshaft in relation to the crankshaft is designated the camshaft 0 position (default setting). During camshaft control (CVVT) the camshaft 0-position is offset so that the cam timing changes. The opening and closing of the intake and exhaust valves can be changed to match the camshaft. Engine performance can be increased, idle quality increased and emissions reduced by regulating the camshaft timing changes.
The engine control module (ECM) detects the position of the camshafts by comparing the signals from the engine speed (RPM) sensor (1) (crankshaft position) and the camshaft position (CMP) sensors (2) (camshaft positions). The engine control module (ECM) then controls the angle of the camshaft by controlling the oil flow to the CVVT unit using the reset valve camshaft (3).
There are diagnostics for this function. See also: Camshaft diagnostics (CVVT) Camshaft Diagnostics (CVVT)

Controlling, reset valve camshaft




1: Oil filter reset valve camshaft.
2: Oil duct (pressure, inlet).
3: Duct leading to CVVT unit chamber (deployment).
4: Duct leading to CVVT unit chamber (deployment).
The camshaft reset valve controls the oil flow to the continuous variable valve timing (CVVT) unit. The engine control module (ECM) uses a pulse width modulation (PWM) signal to control the valve. See also:

Controlling, CVVT units




The CVVT units are the "Vane" type which means that the CVVT unit rotors are turned by oil pressure on one, or the other, side of the rotor wings.
A: CVVT unit exhaust
B: CVVT unit inlet
1: Timing belt pulley inlet camshaft (primary, inlet camshaft driven by the crankshaft).
2: Timing belt pulley inlet -/exhaust camshaft (secondary, exhaust camshaft driven by inlet camshaft).
3: Oil duct reset valve camshaft (pressure).
4: Oil duct for controlling CVVT unit.
5: Oil duct for return CVVT unit.
6: Spring (CVVT unit exhaust camshaft only).
The continuous variable valve timing (CVVT) unit allows the position of the camshaft to be adjusted relative to the crankshaft.
The camshaft is secured to the CVVT unit rotor. The rotor (and with it the camshaft) rotates in relation to the timing belt pulley (1) by the oil pressure building up on one or both sides of the rotor vanes in the CVVT unit.
The difference in function between the exhaust camshaft (A) and inlet camshaft (B) CVVT unit is that the exhaust camshaft CVVT unit is equipped with a spring. The force of the spring makes the CVVT unit deploy the camshaft. The function causes faster deployment of the exhaust camshaft at engine start-up, before the oil pressure build in the engine.

Control occurs according to the following during deployment/return of the camshaft.




A: Exhaust camshaft
B: Inlet camshaft
- Oil pressure from the lubrication system (1) of the engine.
- The oil passes the filter for the camshaft reset valve (2) and then on to the reset valve (3).
- The engine control module (ECM) controls the oil flow to one of the CVVT unit chambers (4) depending on whether it is to be deployed/returned by the camshaft.
The reset valve is controlled by the engine control module (ECM) by high frequency, switching for deployment and return. This results in rapid and precise control. Both camshafts can be controlled up to 40 crankshaft degrees.

Controlling the generator




The engine control module (ECM) (4/46) regulates the charge voltage of the generator (GEN) (6/26) (via LIN communication) when requested by the central electronic module (CEM) (4/46) (via CAN communication).
The engine control module (ECM) can change the charge voltage requested by the central electronic module (CEM). to suit certain operating conditions such as engine start, idle speed or high engine load.
The value of requested charge voltage from the engine control module (ECM) and the charge current of the generator can be read off.
The alternator control module (ACM) (6/26) transmits information to the engine control module (ECM) regarding any faults). The diagnostic trouble codes (DTCs) are stored in the engine control module (ECM) in the event of a fault. In the event of certain faults, information about these faults is also transmitted to the central electronic module (CEM).
For further information about generator (GEN) control, see Design and Function, Generator (GEN) and Design and Function, central electronic module (CEM).

Variable intake system




The variable intake system components consist mainly of:
1. Vacuum tank
2. Valve for variable intake
3. Vacuum motor
4. Throttle discs
In order to maintain a high volume of intake air at different engine speeds (RPM) and engine loads, B8444S is equipped with the Variable Intake System. The Variable Intake System divides drawn in air into two volumes. The engine control module (ECM) then regulates the air flow between these volumes using dampers in order to achieve the optimum air flow at specific operating temperatures.
The vacuum from the engine is stored in a vacuum tank (1). The vacuum is then guided to the vacuum motor (3) using the variable intake valves (2). The vacuum motor affects the damper in the intake system.
The variable intake valve is controlled by the engine control module (ECM) (4/46).
The variable intake valve can be activated and the variable intake function can be diagnosed by the engine control module (ECM).

Oil monitoring





General
The following components are used for oil monitoring:
- oil level sensor (7/35)
- engine control module (ECM) (4/46)
- driver information module (DIM) (5/1).
The oil level sensor, via the driver information module (DIM), is used to inform the driver if oil filling is required.

Detecting the oil level
The integrated electronics of the sensor calculates the oil level using the measured value for the oil temperature.
In order for the correct oil level to be calculated, temporary oil level changes in the oil sump must be added to the calculation, for example when driving on an incline, during cornering and the like. These calculations are performed by the engine control module (ECM) using the oil level sensor signal and a number of other parameters such as the vehicle speed signal and load signal.

Regulating the cruise control




The cruise control function is an example of distributed functionality.

The following components are used when regulating the cruise control:
- engine control module (ECM) (4/46)
- steering wheel module (SWM) (3/254)
- cruise control, control unit (3/4)
- central electronic module (CEM) (4/56)
- brake control module (BCM) (4/16) (brake pedal position, speed signal)
- driver information module (DIM) (5/1) (cruise control lamp)
- transmission control module (TCM) (4/28)
- electronic throttle unit (6/120)
- stop lamp switch (3/9).
To activate cruise control the function must be switched on using the "CRUISE" button. A lamp lights up in the driver information module (DIM).
The driver activates the function by pressing the SET+ or SET- button. A message is then transmitted via the low speed side of the Controller area network (CAN) to the central electronic module (CEM) which then transmits the message on via the high speed side of the Controller area network (CAN) to the engine control module (ECM).
The engine control module (ECM) controls the throttle angle so that a constant speed is maintained using the vehicle speed signal from the Brake Control Module (BCM). The transmission control module (TCM) also receives a message indicating that cruise control is active via the Controller area network (CAN), so that the transmission follows certain shifting patterns when the cruise control is active.
If the accelerator pedal (AP) is depressed the speed increases as normal and then resumes to the stored value when the driver releases the accelerator pedal (AP) again.
The engine control module (ECM) continually stores the speed. If the cruise control is disengaged, if for example the driver depresses the brake pedal, the previous speed can be resumed by pressing the "RESUME" button.
The cruise control cannot be activated below a certain speed.

Cruise control is disengaged:
- when the driver depresses the brake pedal
- when the driver presses the "CRUISE" button on the steering wheel
- when the driver depresses the "0" button on the steering wheel
- if "P" or "N" position is transmitted on the controller area network (CAN)
- if the speed deviates too much from the set value
- when the control system detects a fault that prevents activation. (For further information, see diagnostic trouble code (DTC) information for the relevant diagnostic trouble codes (DTCs)).

Fuel trim





Overview
Fuel trim reduces exhaust emissions. Fuel trim reduces nitrous oxides (NOx), carbon monoxide (CO) and hydrocarbon (HC) emissions.
Theoretically, if the correct amount of oxygen is added during combustion, fuel can be converted to water (H2O) and carbon dioxide (CO2). Emissions would then be completely safe.
In practice considerable amounts of hydro-carbons (HC) and varying amounts of carbon monoxide (CO) and carbon dioxide (CO2) remain.




Due to the high temperature and pressure, nitrous oxides such as NO and NO2 are also formed. The common designation for these gases is nitrous oxides NOx.




By speeding up the reaction between the remaining reactive components using a catalytic converter, these can be converted to water (H2O), carbon dioxide (CO2) and nitrogen (N2).
However this can only happen if the balance of hydro-carbons (HC), carbon monoxide (CO), oxygen (O2) and nitrous oxides (NOx) is exactly right in the exhaust. This happens when the fuel air mixture before combustion is 14.7 kg of air per kg of fuel. The Lambda value is then said to be one, (lambda=1).




A base program in the engine control module (ECM) calculates the injection period based on data about load, i.e. the measured air mass and engine speed (rpm). The calculated injection time (from the base program) is then modified by a circuit (short-term fuel trim). The signal from the heated oxygen sensor (HO2S) is used to finely adjust the injection period so that lambda=1 is reached. The short-term fuel trim is a circuit that finely adjusts the injection period so that the fuel/air mixture is optimized (lambda=1). The control module also used the signals from the front and rear heated oxygen sensors (HO2S) to correct the front heated oxygen sensor (HO2S) (offset adjustment) and thereby the injection period. This gives a higher degree of accuracy during fuel trim. Fuel trim is a rapid process which may take place several times a second. Adjustment of the injection period calculated in the base program is limited.
The short-term fuel trim can be read off.