Operation CHARM: Car repair manuals for everyone.
Manuals through 2025 now available!

Our trusted friends have launched a new website named LEMON, which has newer manuals. It also contains all the CHARM manuals.

LEMON is the spiritual successor to CHARM, I recommend you try it!

Link: lemon-manuals.la or lemon-manuals.org.ua

(Some people have issue connecting. LEMON is investigating. For now, use Firefox or change your DNS server)

Or, hide this message: temporarily or permanently

Oxygen Sensor: Service and Repair

REMOVAL
1. Disconnect the negative battery cable.
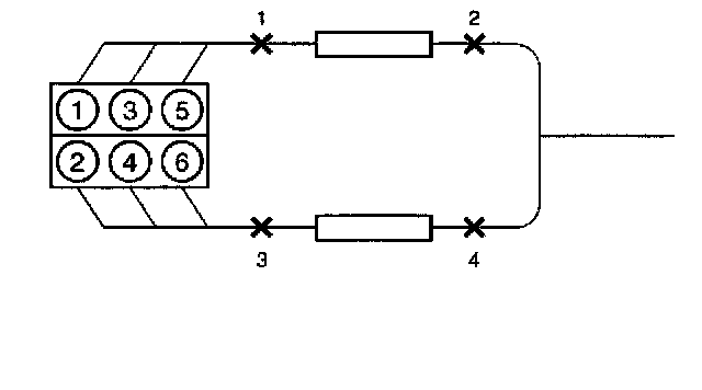
2. Locate the four oxygen sensors.




- Automatic transmission model




- Manual transmission model




- Bank 1 sensor 1 is mounted on the exhaust pipe ahead of the right-hand catalytic converter.




- Bank 1 sensor 2 (automatic transmission only) is mounted behind the right-hand catalytic converter.
- Bank 1 sensor 2 (manual transmission) (2) is mounted between the exhaust pipe and the catalytic converter.
- Bank 1 sensor 3 (manual transmission) (4) is mounted behind the catalytic converter.




- Bank 2 sensor 1 is mounted on the exhaust pipe ahead of the left-hand catalytic converter.




- Bank 2 sensor 2 (automatic transmission) is mounted behind the left-hand catalytic converter.




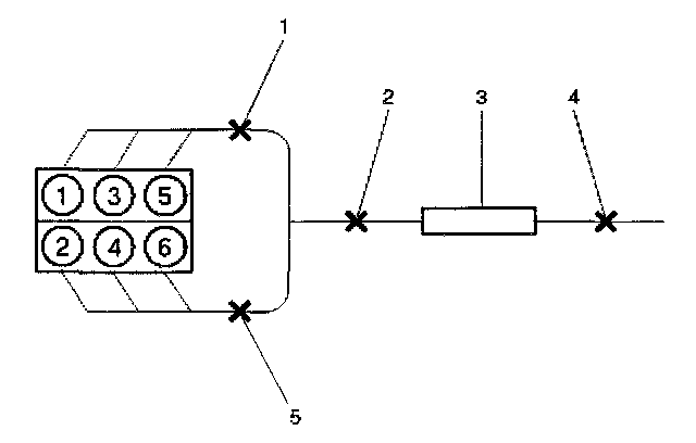
3. Disconnect the pigtail from the wiring harness.

IMPORTANT: The pigtail is permanently attached to the sensor. Be careful not to pull the wires out.

NOTE: Do not use a torch to remove an HO2S unless the sensor is being replaced. Using a torch could damage the sensor.




4. Remove the sensor from the exhaust pipe.
- Because of the expansion and contraction of the metal in the exhaust system over time, this may be difficult if the engine temperature is below 48 °C (120 °F).

INSTALLATION

IMPORTANT:
- A special anti-seize compound, PIN 5613695, is used on the HO2S threads. This compound consists of glass beads suspended in a liquid graphite solution. The graphite burns away with engine heat, but the glass beads will remain, making the sensor easier to remove.
- New or service sensors will already have the compound applied to the threads. If a sensor is removed and is to be reinstalled for any reason, the threads must have anti-seize compound applied.

1. Apply anti-seize compound or the equivalent to the threads of the oxygen sensor, if necessary.




2. Install the oxygen sensor on the exhaust pipe in its original position.

Tighten
Tighten the oxygen sensor to 55 Nm (40 lb in.).

3. Connect the pigtail to the wiring harness.
4. Connect the negative battery cable.