Operation CHARM: Car repair manuals for everyone.
Manuals through 2025 now available!

Our trusted friends have launched a new website named LEMON, which has newer manuals. It also contains all the CHARM manuals.

LEMON is the spiritual successor to CHARM, I recommend you try it!

Link: lemon-manuals.la or lemon-manuals.org.ua

(Some people have issue connecting. LEMON is investigating. For now, use Firefox or change your DNS server)

Or, hide this message: temporarily or permanently

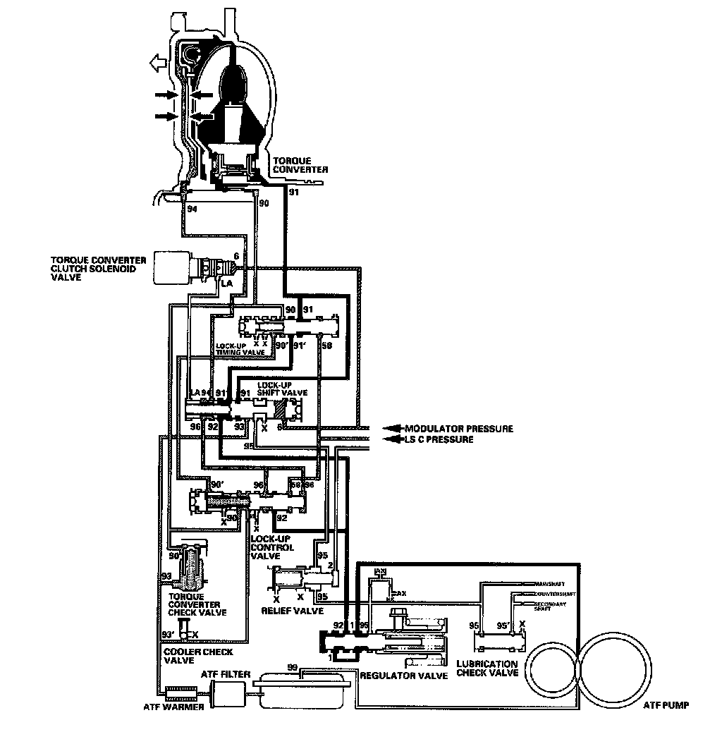
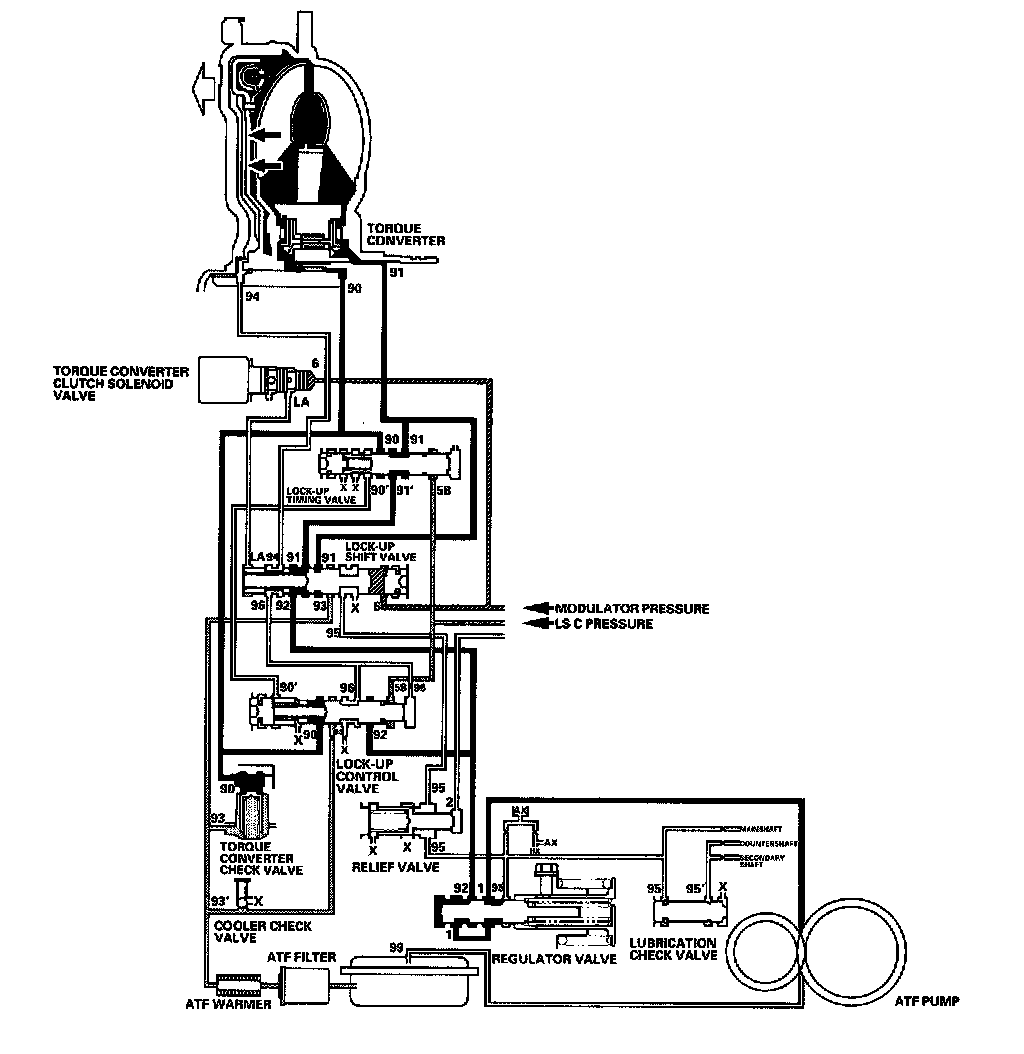
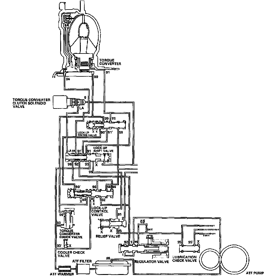
Lock-Up System

Lock-up System





In D5 position (3rd, 4th, and 5th), in D4 position (3rd and 4th), and D3 position (3rd), pressurized fluid is drained from the back of the torque converter through a fluid passage, causing the lock-up piston to be held against the torque converter cover. As this takes place, the mainshaft rotates at the same speed as the engine crankshaft. Together with hydraulic control, the PCM optimizes the timing of the lock-up mechanism. When the torque converter clutch solenoid valve activates, modulator pressure changes to switch lock-up ON and OFF. The lock-up control valve and the lock-up timing valve control the range of lock-up according to A/T clutch pressure control solenoid valve C. The torque converter clutch solenoid valve is mounted on the torque converter housing, and A/T clutch pressure control solenoid valve C is mounted on the transmission housing. They are controlled by the PCM.

General Operation





1. Operation (clutch on)
With the lock-up clutch on, fluid in the chamber between the torque converter cover and the lock-up piston is drained off, and the converter fluid exerts pressure through the piston against the torque converter cover. As a result, the converter turbine is locked to the converter cover. The effect is to bypass the converter, placing the vehicle in direct drive.





2. Operation (clutch off)
With the lock-up clutch off, fluid flows in the reverse of CLUTCH ON. As a result, the lock-up piston moves away from the converter cover, and torque converter lock-up is released.

No Lock-up





The torque converter clutch solenoid valve is turned OFF by the PCM. The lock-up shift valve receives LC pressure (LA) on the led side, and modulator pressure (6) on the right side. The lock-up shift valve is in the right side to uncover the port leading torque converter pressure (92) to the led side of the torque converter. Torque converter pressure (92) becomes torque converter pressure (94), and enters into the led side of the torque converter to disengage the lock-up clutch. The lock-up clutch is OFF.

NOTE: When used, "left" or "right" indicates direction on the hydraulic circuit.

Partial Lock-up





As the speed of the vehicle reaches the prescribed value, the torque converter clutch solenoid valve is turned ON by the PCM to release LC pressure (LA) in the led cavity of the lock-up shift valve. Modulator pressure (6) is applied to the right side of the lock-up shift valve, then the lock-up shift valve is moved in the led side to switch the port leading torque converter pressure to the right side of the torque converter. Torque converter pressure (91) is applied to the right side of the torque converter to engage the lock-up clutch. The PCM also controls A/T clutch pressure control solenoid valve C, and LS C pressure (58) is applied to the lock-up control valve and the lock-up timing valve. When LS C pressure (58) is lower, torque converter pressure (91) from the lock-up timing valve is lower. The lock-up clutch is engaged partially. LS C pressure (58) increases, and the lock-up timing valve is moved to the led side to uncover the port leading torque converter pressure to high. The lock-up clutch is then engaged securely. Under this condition, the lock-up clutch is engaged by pressure from the right side of the torque converter; this lock-up condition is partial lock-up.

NOTE: When used, "left" or "right" indicates direction on the hydraulic circuit.

Full Lock-up





When the vehicle speed further increases, the PCM controls A/T clutch pressure control solenoid valve C to increase LS C pressure (58). The LS C pressure (58) is applied to the lock-up control valve and the lock-up timing valve, and moves them to the led side. Under this condition, torque converter back pressure (F2) is released fully, causing the lock-up clutch to be fully engaged.

NOTE: When used, "left" or "right" indicates direction on the hydraulic circuit.

Shift Lever/Sequential Sportshift Mode Mechanism
The shift lever has 9 positions: P, R, N, D5, D4, D3, 2, 1 positions, and the sequential sportshift mode position. The shift lever shifts between positions along the gate in the A/T gear position indicator panel. The shift lever can shift out of P position and into R position without pressing the shift lever. The shift lock/reverse lock mechanism is an additional shift lever lockout mechanism. The shift lever is engaged with the shift cable bracket in P, R, N, D5, D4, D3, 2, and 1 positions. This unit shifts the transmission using the shift cable connected between the shift cable bracket and the transmission control shaft.





In the sequential sportshift mode position, the shift lever is disengaged from the cable bracket, and the shift lever can be used to shift gears electronically between 1st through 5th, much like a manual transmission.
When the shift lever shifts to the sequential sportshift mode position, the lock lever is released, and it pops up to engage the shift cable bracket to the detent bracket; the shift cable bracket and the shifting positions in the transmission are held in lima position.





The lock lever receives its spring load, pops up in the sequential sportshift mode position, and is pressed by the shift lever and does not engage the shift cable bracket to the shift lever base bracket in any position except sequential sportshift mode.





The shift lever fits into the sequential sportshift mode position by using a detent plunger with a spring. When shifting to upshift or downshift positions, the detent plunger is pressed by the detent bracket inner wall, and the detent plunger spring puts the shift lever back into the neutral position. The detent plunger also works in P position.

Shift Lock/Reverse Lock Mechanism
The shift lock system reduces the risk of unintentional engine starting. Starting the engine is possible only in P and N positions. The shift lock system and the key interlock system make up the interlock control system. The key interlock mechanism is located in the steering lock assembly.
The shift lock mechanism consists of the shift lock solenoid, shift lock stop, shift lock release, and related parts. The reverse lock mechanism shares the shift lock solenoid with the shift lock mechanism. The reverse lock stop and the shift lock stop are interlocked with the shift lock solenoid operation. The shift lock solenoid is electronically controlled by these shift lock control system signals: brake signal, interlock control signal, and transmission range switch P position signal. If the shift lock solenoid does not operate, the shift lock/reverse lock mechanism can be released by depressing the shift lock release.





In P position while pressing the brake pedal, the shift lock solenoid is turned ON, and the shift lock solenoid plunger is retracted to release the shift lock stop. This allows the shift lever to be moved.





When the brake pedal is released, the shift lock solenoid remains OFF, and the shift lock stop locks to block the shift lever in P position.





When the shift lever is shifted to R position from D5 position and N position (under certain conditions), the shift lock solenoid is turned ON, and the shift lock solenoid plunger is retracted to release the reverse lock stop. This allows the shift lever to be moved to R position.





If the allowable conditions of turning ON the solenoid are not met, the shift lock solenoid remains OFF, and the reverse lock stop locks to block the shift lever in the N position.