Operation CHARM: Car repair manuals for everyone.
Manuals through 2025 now available!

Our trusted friends have launched a new website named LEMON, which has newer manuals. It also contains all the CHARM manuals.

LEMON is the spiritual successor to CHARM, I recommend you try it!

Link: lemon-manuals.la or lemon-manuals.org.ua

(Some people have issue connecting. LEMON is investigating. For now, use Firefox or change your DNS server)

Or, hide this message: temporarily or permanently

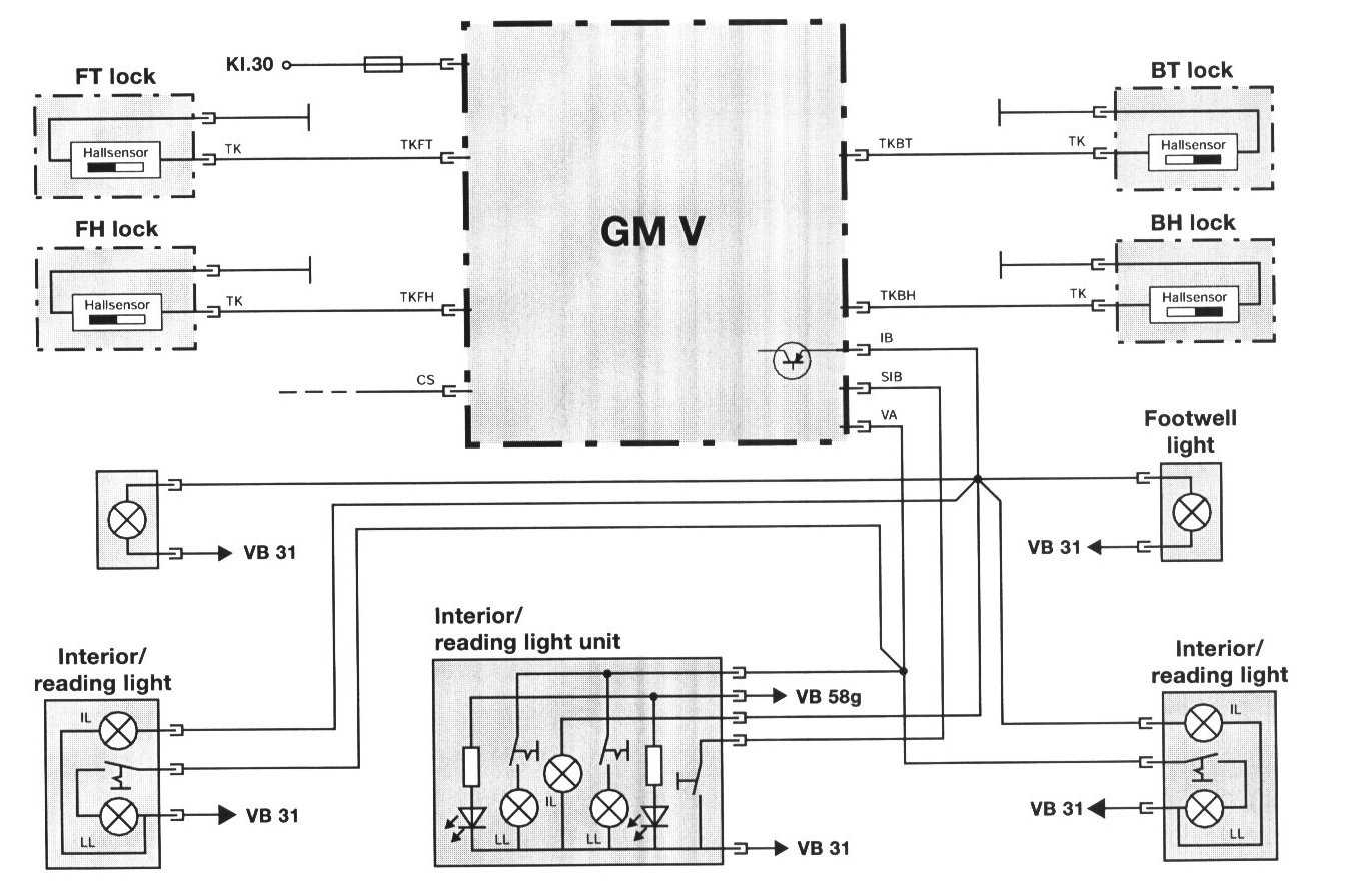
Interior Lighting Module: Description and Operation




Interior Lighting







The GM controls the interior lighting automatically with the status change of several monitored inputs. The lighting can also be manually controlled using the interior light switch.

Components

Door Contacts

As mentioned in the Central Locking Section, the new style door lock actuators contain a hall effect sensor for the purpose of monitoring door open/closed status (hall sensor 3 in the driver's door actuator). The hall effect sensor is located directly behind the rotary latch plate encased in the actuator. The sensor is activated by the rotary latch plate's position.

- Door closed, the rotary latch plate is in the latched position. Current flow through the hall sensor is < 5 mA.
- Door open, the rotary latch plate is in the open position. Current flow through the hall sensor is > 12 mA.

A change in current flow informs the General module when a door is opened or closed.

Interior Light Unit Assemblies

Front seat interior/map light unit:







The overhead front seat interior/map light unit contains a single main interior light. The light is controlled by the GM automatically or by momentarily pressing interior light switch located on the light assembly.

The switch provides a momentary ground signal that the GM recognizes as a request to either turn the light on (if off) or turn the light oft (if on).

If the switch is held for more than 3 seconds, the GM interprets the continuous ground signal as a request to turn the interior light circuit off for the Workshop Mode as on previous systems. The workshop mode is stored in memory and will not come back on even if the GM is removed from it's power supply and reconnected. The switch must be pressed to turn the lights back on.

There are two reading/map lights also located in the assembly. Each map light is mechanically controlled by depressing it's corresponding on/off switch. The power supply for the map lights is supplied by the GM through the Consumer Cut Off circuit.

Rear seat interior/reading light units:

In each C pillar trim panel is an interior/reading light unit. These units each contain an interior light that is controlled with the front interior light and a mechanically switched reading light on the consumer cut off circuit.

Front footwell lights:

In each front footwell, there is also a courtesy light. These lights are only operated when the GM provides power to the interior lighting circuit.

Automatic Control Function

The GM provides 12 volts (linear application providing soft on feature) to the interior lighting circuit when the one of the following input signal statuses change:
- Door contact hall sensor active (door opened)
- An Unlock request from the driver's door key lock hall sensors are received. This only occurs if the ignition switch is off.
- An Unlock request is from the FZV keyless entry system is received via the K bus. This only occurs if the ignition switch is off as well.
- The ignition switch is switched off and the vehicle exterior lights (LSZ) have been on for a minimum of 2 minutes prior. This information is provided to the GM via the K bus.
- Active crash signal from the MRS II control module.
- Lock button of FZV key is pressed with the vehicle is already locked (interior search function).

The GM gradually reduces the full 12 volt power supply (linear reduction providing soft off) until the lights are off when the following input signal statuses change:
- Immediately after the ignition switch is turned to KL R with the driver's door hall sensor door contact closed.
- When the vehicle is locked (single or double) with the door contacts closed.
- When the vehicle door contacts are closed. The lights remain on for 20 seconds and then go to soft off.
- After the interior search function is activated, the lights will automatically turn off (soft off) after 8 seconds.
- After 16 minutes with a door contact active (open door) and the key off, the lights are switched off (consumer cutoff function).
- The component activation function of the DIS also has the ability to switch the lights.

The Interior lighting output circuit of the GM is approximately 3.5 amps with all lights on.