Operation CHARM: Car repair manuals for everyone.
Manuals through 2025 now available!

Our trusted friends have launched a new website named LEMON, which has newer manuals. It also contains all the CHARM manuals.

LEMON is the spiritual successor to CHARM, I recommend you try it!

Link: lemon-manuals.la or lemon-manuals.org.ua

(Some people have issue connecting. LEMON is investigating. For now, use Firefox or change your DNS server)

Or, hide this message: temporarily or permanently

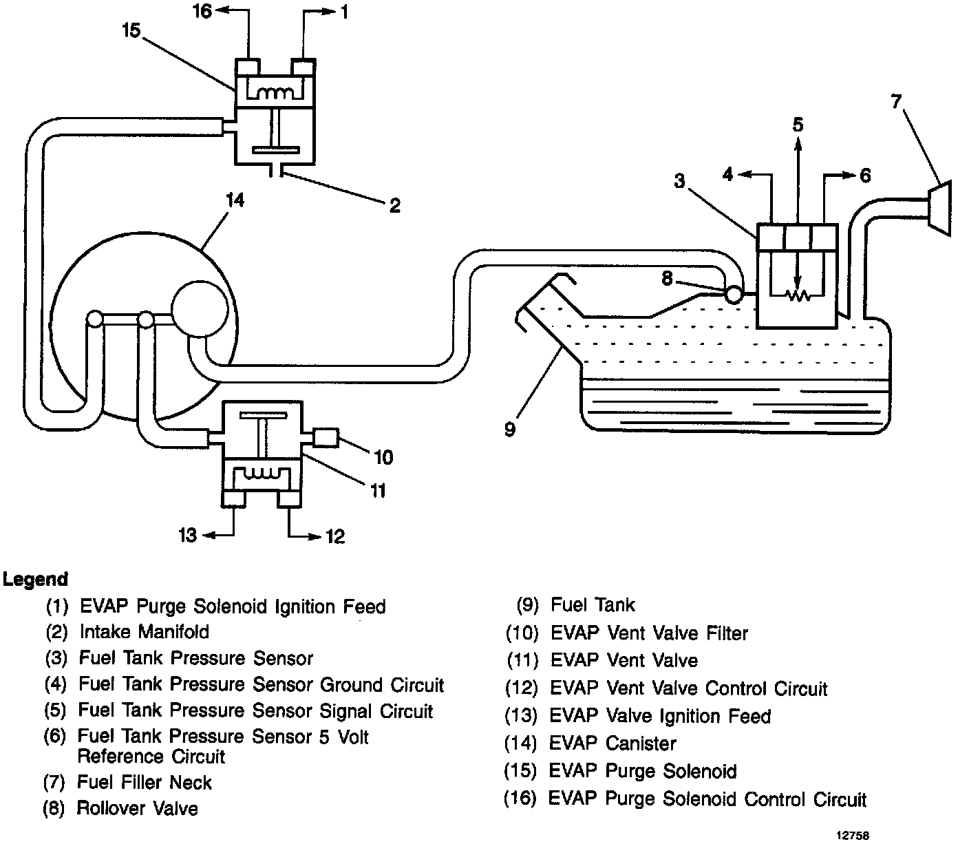
EVAP Purge System Switch

EVAP System:





PURPOSE
The EVAP system uses a switch located in the purge line between the canister and the purge valve in order to detect when the purge is occurring. This switch senses the flow from the engine through the purge valve. When no purge is present, the switch is closed, applying a 12 volt signal to the control module as a NO PURGE signal. When canister purging occurs, the switch opens, interrupting off the 12 volt signal to the control module. A scan tool display will indicate that purge is occurring.

OPERATION
Clogging of the canister fresh air vent could allow the purge hose between the switch and canister to trap vacuum with the purge valve closed. This would result in a diagnostic indication of a purge valve stuck open or a vacuum switch failure. Similarly, leaks or blockages in the purge hoses may result in misdiagnosis of the purge valve or vacuum switch.

When servicing a purge valve diagnostic trouble code, check the canister fresh air vent, vacuum switch and the integrity of all purge hoses prior to servicing the valve.