Operation CHARM: Car repair manuals for everyone.
Manuals through 2025 now available!

Our trusted friends have launched a new website named LEMON, which has newer manuals. It also contains all the CHARM manuals.

LEMON is the spiritual successor to CHARM, I recommend you try it!

Link: lemon-manuals.la or lemon-manuals.org.ua

(Some people have issue connecting. LEMON is investigating. For now, use Firefox or change your DNS server)

Or, hide this message: temporarily or permanently

Engine Cranks, But Will Not Run















Circuit Description

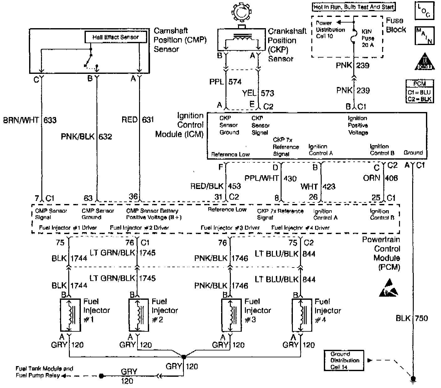
Important: The Camshaft Position (CMP) Sensor is only used for misfire detection and is not part of the ignition system.

This engine is equipped with a Distributorless ignition system called, the Electronic Ignition (EI) system. The primary circuit of the EI system consists of two separate ignition coils, an Electronic Ignition Control Module (ICM) and Crankshaft Position (CKP) sensor as well as the related connecting wires and the ignition control portion of the PCM. Each secondary circuit consists of the secondary winding of the coil, two connecting metal strips are molded into the coil housing, the spark plug boot/connector assemblies and spark plugs.

Diagnostic Aids
^ A small amount of resistance in the battery positive voltage circuit may cause a no start with a functioning Malfunction Indicator Lamp (MIL). Check the battery positive voltage circuit for excessive resistance or corrosion.

^ Check the Throttle Position (TP) sensor for binding or sticking or for being intermittently shorted or open.

^ If the THEFT SYSTEM telltale is flashing on the Instrument Panel Cluster (IPC), the theft deterrent system has been activated, refer to DTC P1629 Theft Deterrent Crank Signal Malfunction. P1629

^ Check for water or foreign material in the fuel system.

^ Check for a basic engine problem (low compression).

^ Verify that only resistor spark plugs are used.

^ A scan tool can be used to energize the fuel pump ON to check fuel pump operation and for ignition voltage at the injector harness.


Test Description

Number(s) below refer to the step number(s) on the Diagnostic Table.

1. The Powertrain OBD System Check prompts the technician to complete some basic checks and store the freeze frame and failure records data on the scan tool if applicable. This creates an electronic copy of the data taken when the malfunction occurred. The information is then stored in the scan tool for later reference.

2. Diagnosis of DTCs that may be set could lead to the cause of the Cranks But Will Not Run condition.

3. PCM grounds will only cause a problem if all the grounds are not making a good connection. If a PCM ground problem is suspected, the most probable place to check is where all the grounds meet at the engine block.

7. Locate and repair any shorts that may have caused the fuse to open before replacing the fuse.

8. A Throttle Position (TP) sensor that reads TCC high may cause an incorrect fueling condition.

9. An engine that has not been started should display ECT and IAT temperatures that are relatively close to each other. During warmer weather, the IAT readings maybe slightly higher than the ECT readings.

10. This step looks for a normal barometer reading and a change in MAP sensor values while cranking the engine. This step verifies the MAP sensor can detect the change in the manifold pressure that occurs while cranking the engine. Compare any questionable barometer readings with readings from another vehicle.

11. While cranking the engine, the CKP Activity (7X reference) should increment to 255, then rollover to 0.

12. If the scan tool loses serial data only while cranking the ignition switch is not sending voltage to the PCM while in the crank position.

13. Check for possible voltage loss to the PCM including the ignition switch itself.

14. By installing the spark plug jumper leads and testing for spark on all 4 plug wire leads, each ignition coil's ability to produced at least 25,000 volts is verified.

16. The CKP sensor core is a magnet, therefore it should be magnetized.

17. The CKP sensor should output a voltage near 1100-1300 mV as the crankshaft turns. It is possible to trigger the ICM with a voltage as low as 200 mV. If no voltage is produced, a poor sensor connection or malfunctioning sensor is indicated.

18. The test light connected to B+ simulates a reference signal to the PCM. An injector test light can be installed and will blink for every other touch of the test light if the CKP Activity (7X reference) circuit, the PCM and the injector driver are all functioning properly.

CAUTION: Do not leave the jumper wire connected to the PCM IC circuit connector for no longer than 5 seconds at a time. Failure to do so may damage the ignition coil and/or the ignition control module.

26. This step checks the ignition control circuits and the ICM.

34. The replacement PCM must be reprogrammed and the crankshaft position system variation procedure must be performed. Refer to the latest Techline information for PCM programming procedures and to DTC 1336 for the crankshaft position system variation procedure.

37. Battery voltage should be available at the injector ignition feed circuit whenever the fuel pump power feed circuit is switched ON and when the PCM is receiving ignition pulses, during engine cranking or when running. The ignition must be turned OFF for at least 10 seconds to assure that the PCM powers down and will then switch the fuel pump back ON for 2-3 seconds when the ignition is turned back ON.

38. The fuel pump is turned ON by the PCM for 2-3 seconds after ignition is first turned ON. This step checks to see if the fuel pump and fuel pump relay are operating correctly and if the fuel pressure is within the proper range. Refer to Fuel System Diagnosis for fuel pressure gage Installation Procedure. System Diagnosis - Fuel System