Operation CHARM: Car repair manuals for everyone.
Manuals through 2025 now available!

Our trusted friends have launched a new website named LEMON, which has newer manuals. It also contains all the CHARM manuals.

LEMON is the spiritual successor to CHARM, I recommend you try it!

Link: lemon-manuals.la or lemon-manuals.org.ua

(Some people have issue connecting. LEMON is investigating. For now, use Firefox or change your DNS server)

Or, hide this message: temporarily or permanently

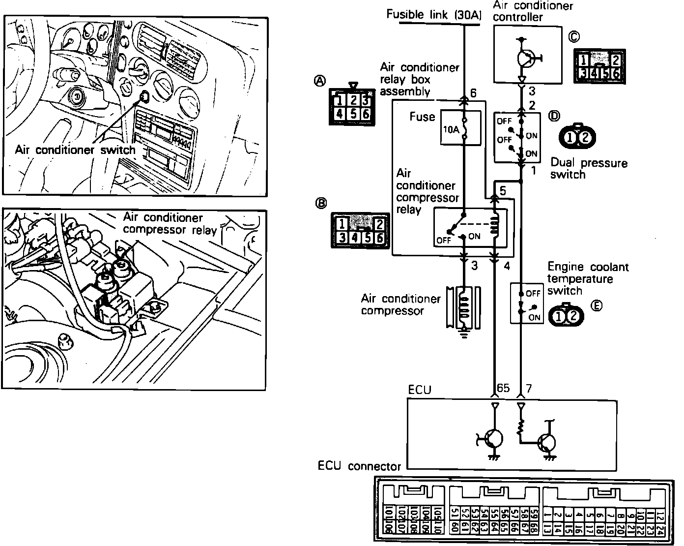
A/C Signal: Description and Operation

A/C Circuit:






OPERATION
When the driver turns on the A/C system, a positive voltage signal is supplied to the ECU (as an indication that the A/C system is needed) and to one side of the A/C relay coil, located on the left fender apron near the firewall. The ECU determines if engine conditions are suitable for A/C operation (engine temperature, idle speed, ignition timing and air/fuel mixture).

If the the engine coolant temperature switch is closed (temp. below 239° F) the A/C ON signal is transmitted to the ECU. If the ECU senses that conditions are suitable for A/C operation, it supplies the ground circuit for the A/C relay coil, energizing it. This allows the relay to supply voltage to the compressor clutch.