Operation CHARM: Car repair manuals for everyone.
Manuals through 2025 now available!

Our trusted friends have launched a new website named LEMON, which has newer manuals. It also contains all the CHARM manuals.

LEMON is the spiritual successor to CHARM, I recommend you try it!

Link: lemon-manuals.la or lemon-manuals.org.ua

(Some people have issue connecting. LEMON is investigating. For now, use Firefox or change your DNS server)

Or, hide this message: temporarily or permanently

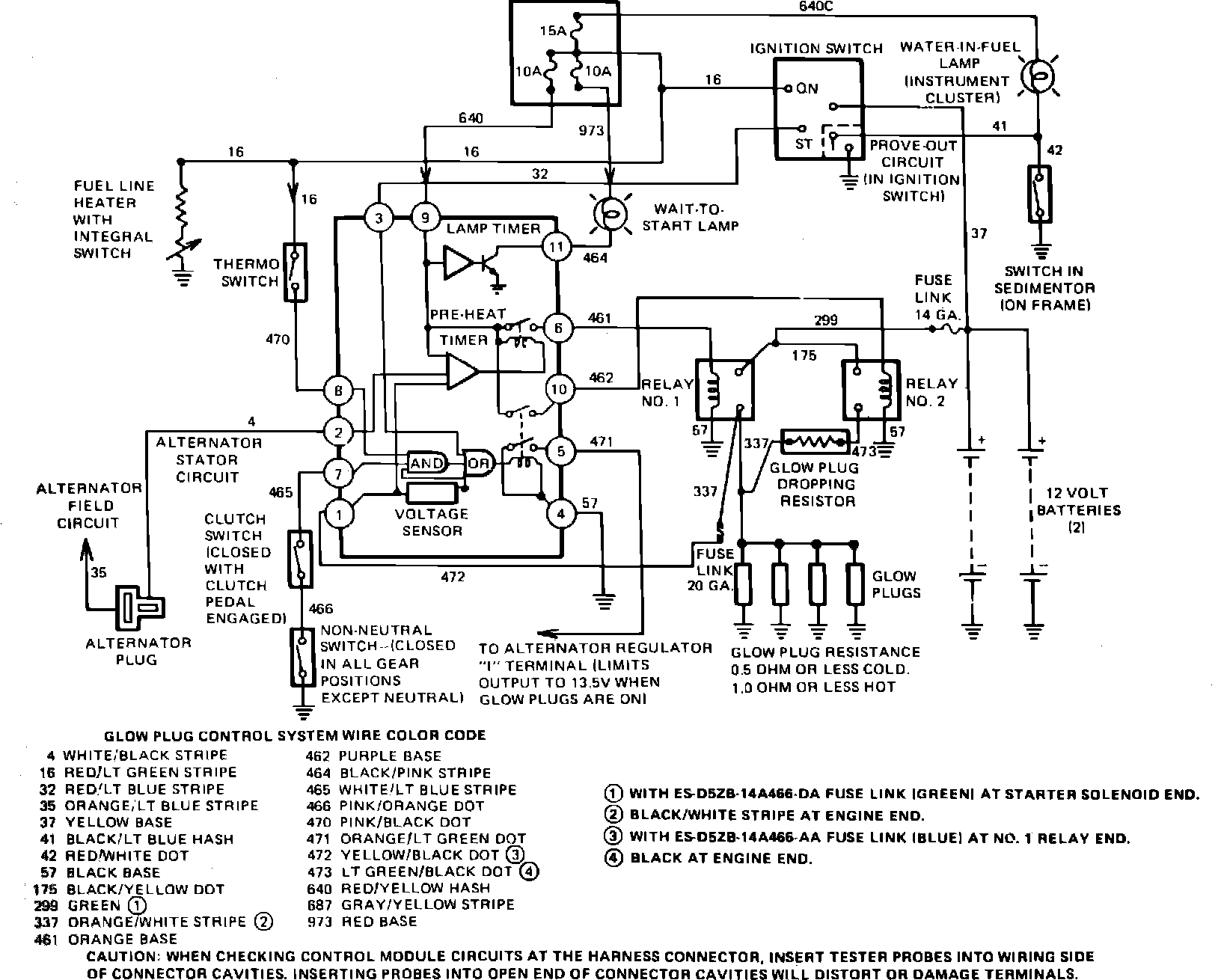
Glow Plug System: Testing and Inspection

Fig. 1 Glow plug control system:





Refer to wiring schematic, Fig. 1, when troubleshooting this system.
1. Measure voltage at each glow plug lead with transmission in Neutral and ignition switch in Run position. Voltage at each lead should measure 11 volts for 6 seconds, then drop to 4.2---5.3 volts. If engine coolant temperature is higher than 86° F, connect jumper wire between coolant thermoswitch connector terminals.
2. If no voltage is recorded at any of the glow plugs, proceed to step 3. If voltmeter reads 11 volts for 6 seconds, then drops to zero, proceed to step 8. If voltage is satisfactory, remove jumper wire from coolant thermoswitch and proceed to step 15. If there is no voltage at 1, 2 or 3 glow plugs, replace glow plug harness and recheck voltage.
3. Disconnect glow plug harness from engine electrical harness and glow plugs, then connect a suitable self-powered test lamp between each glow plug terminal and harness connector. If test lamp lights, reconnect harness and proceed to step 4. If test lamp does not light, repair or replace glow plug harness as necessary and recheck.
4. Connect a suitable 12 volt test lamp between glow plug control module terminal 9 and ground. Observe test lamp with ignition in Run. If test lamp lights, proceed to step 5. If test lamp does not run, repair or replace ignition switch and switch wiring as necessary and recheck.
5. Connect a suitable 12 volt test lamp between glow plug control module terminal 6 and ground. Observe test lamp with ignition in Run. If test lamp lights for 6 seconds, proceed to step 6. If test lamp does not light, replace quick start control unit and recheck.
6. Connect a suitable 12 volt test lamp between No. 1 glow plug relay signal terminal and ground. Observe test lamp with ignition in Run. If test lamp lights for 6 seconds, proceed to step 7. If test lamp does not light, repair open or short in circuit 461 and recheck.
7. Measure voltage between No. 1 glow plug relay output terminal and ground with ignition in Run. If voltmeter reads 11 volts or more for 6 seconds, proceed to step 14. If voltage is less than 11 volts, replace No. 1 glow plug relay and recheck.
8. Connect a suitable 12 volt test lamp between glow plug control module terminal 10 and ground. Observe test lamp with ignition in Run. If test lamp does not light, proceed to step 9. If test lamp lights, proceed to step 10.
9. Check operation of clutch and neutral switches using a suitable self-powered test lamp. With transmission in gear and clutch pedal released, both switches should be closed (test lamp on). With transmission in Neutral and clutch pedal depressed, both switches should be open (test lamp off). If both switches operate satisfactorily, proceed to step 10, otherwise replace defective switch and recheck.
10. Connect a suitable 12 volt test lamp between No. 2 glow plug relay signal terminal and ground. Observe test lamp with transmission in Neutral and ignition in Run. If test lamp lights, proceed to step 11. If test lamp does not light, repair open or short in circuit 462 and recheck.
11. Connect a suitable 12 volt test lamp between No. 2 glow plug relay output terminal and ground. Observe test lamp with ignition in Run. If test lamp lights, proceed to step 12. If test lamp does not light, replace No. 2 glow plug relay and recheck.
12. Disconnect dropping resistor electrical connector and connect a suitable 12 volt test lamp between connector input terminal and ground. Observe test lamp with ignition in Run. If test lamp lights, proceed to step 13. If test lamp does not light, repair open or short in circuit 473 and recheck.
13. Measure resistance across dropping resistor connector terminals. If ohmmeter reads less than 1 ohm, reconnect dropping resistor and proceed to step 14. If resistance is 1 ohm or greater, replace dropping resistor and recheck.
14. Connect a suitable 12 volt test lamp between any glow plug terminal and ground. Observe test lamp with ignition in Run. If test lamp lights, repeat steps 1 and 2. If test lamp does not light, repair open or short in circuit 337 between No. 1 glow plug relay and glow plug harness and recheck.
15. Disconnect glow plug leads and measure resistance between each glow plug terminal and ground. If ohmmeter reads less than 1 ohm, the glow plug system is operating satisfactorily; refer to ``Poor Engine Performance'' diagnosis. If resistance is 1 ohm or greater, replace defective glow plug(s) and recheck.