Operation CHARM: Car repair manuals for everyone.
Manuals through 2025 now available!

Our trusted friends have launched a new website named LEMON, which has newer manuals. It also contains all the CHARM manuals.

LEMON is the spiritual successor to CHARM, I recommend you try it!

Link: lemon-manuals.la or lemon-manuals.org.ua

(Some people have issue connecting. LEMON is investigating. For now, use Firefox or change your DNS server)

Or, hide this message: temporarily or permanently

Powertrain Management: Diagrams



Powertrain Wiring Diagrams

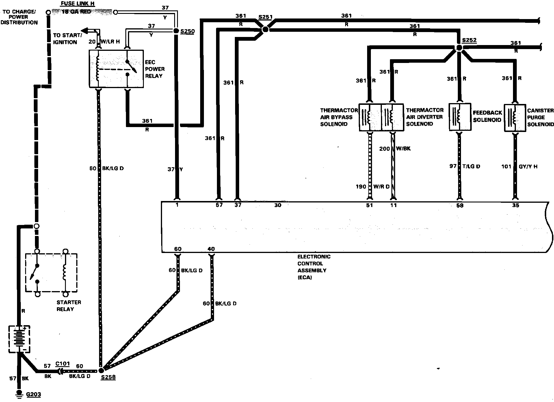
Fig. 56 Electronic engine control wiring circuit (Part 1 of 2). 1984 Bronco & F100-350 with V8 engine:






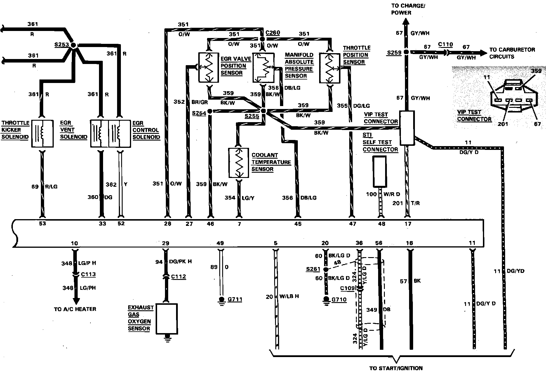
Fig. 56 Electronic engine control wiring circuit (Part 2 of 2). 1984 Bronco & F100-350 with V8 engine:






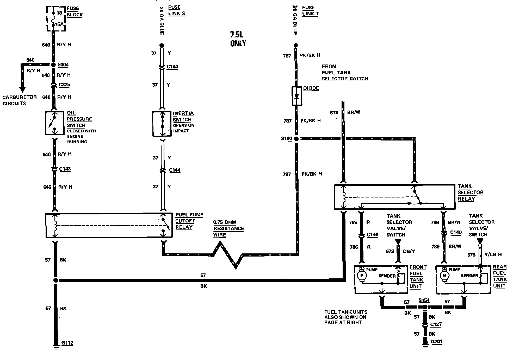
Fig. 43 Electric fuel pump wiring circuit. 1983 Bronco & F100-350 With Single Fuel Tank:






Fig. 44 Electric fuel pump wiring circuit (Part 1 of 2). 1983 Bronco & F100-350 with dual fuel tank:






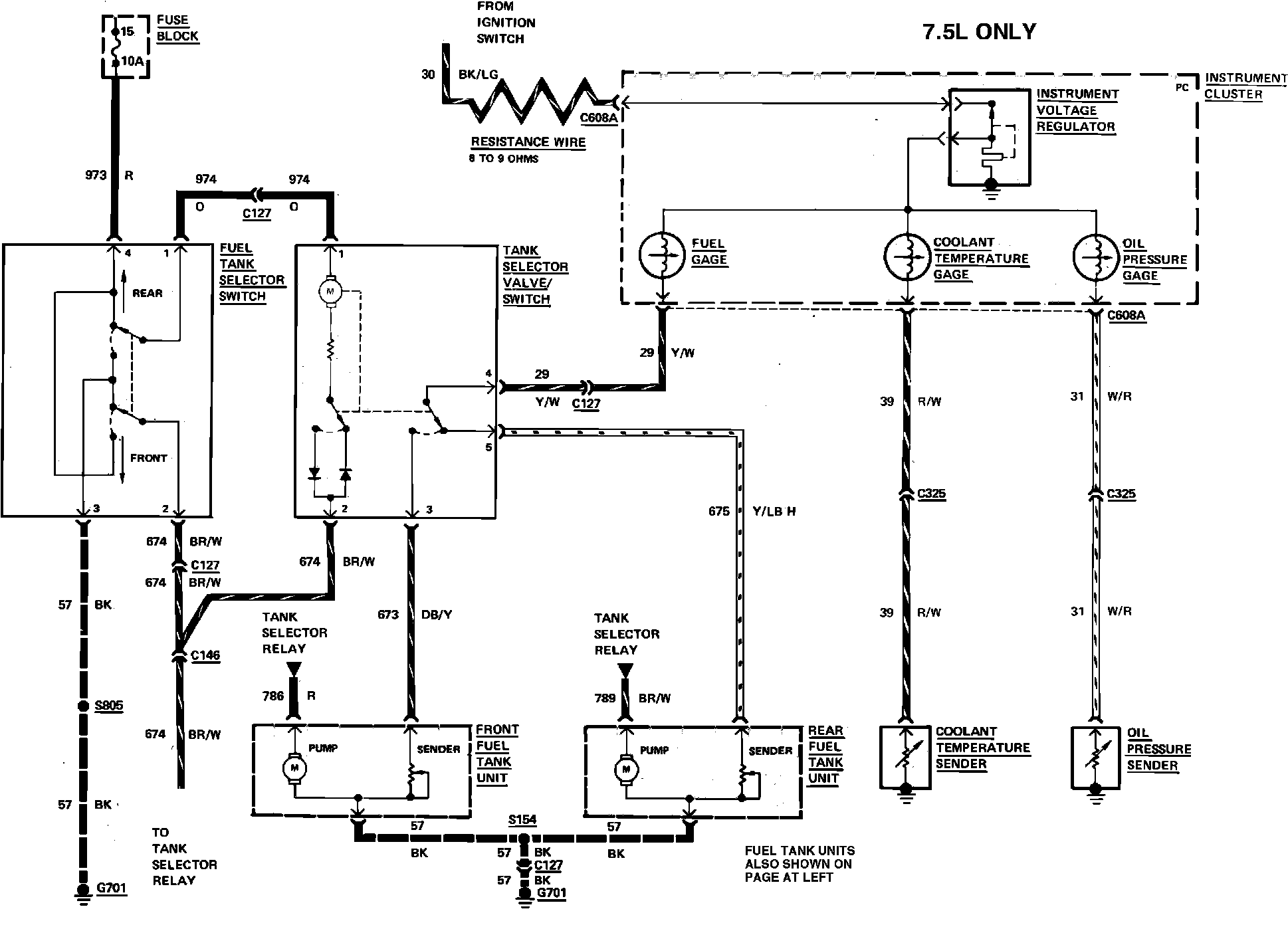
Fig. 44 Electric fuel pump wiring circuit (Part 2 of 2). 1983 Bronco & F100-350 with dual fuel tank: