Operation CHARM: Car repair manuals for everyone.
Manuals through 2025 now available!

Our trusted friends have launched a new website named LEMON, which has newer manuals. It also contains all the CHARM manuals.

LEMON is the spiritual successor to CHARM, I recommend you try it!

Link: lemon-manuals.la or lemon-manuals.org.ua

(Some people have issue connecting. LEMON is investigating. For now, use Firefox or change your DNS server)

Or, hide this message: temporarily or permanently

Cooling Fan Module - Electrical Schematic Correction

84ford1

Article No. 84-25-3

SHOP MANUAL - CORRECTION OF ELECTRICAL SCHEMATIC FOR COOLING FAN CONTROL MODULE


FAN - COOLING MODULE - ELECTRICAL SCHEMATIC REVISION


FORD 1984 TEMPO

LINCOLN-MERCURY 1984 TOPAZ

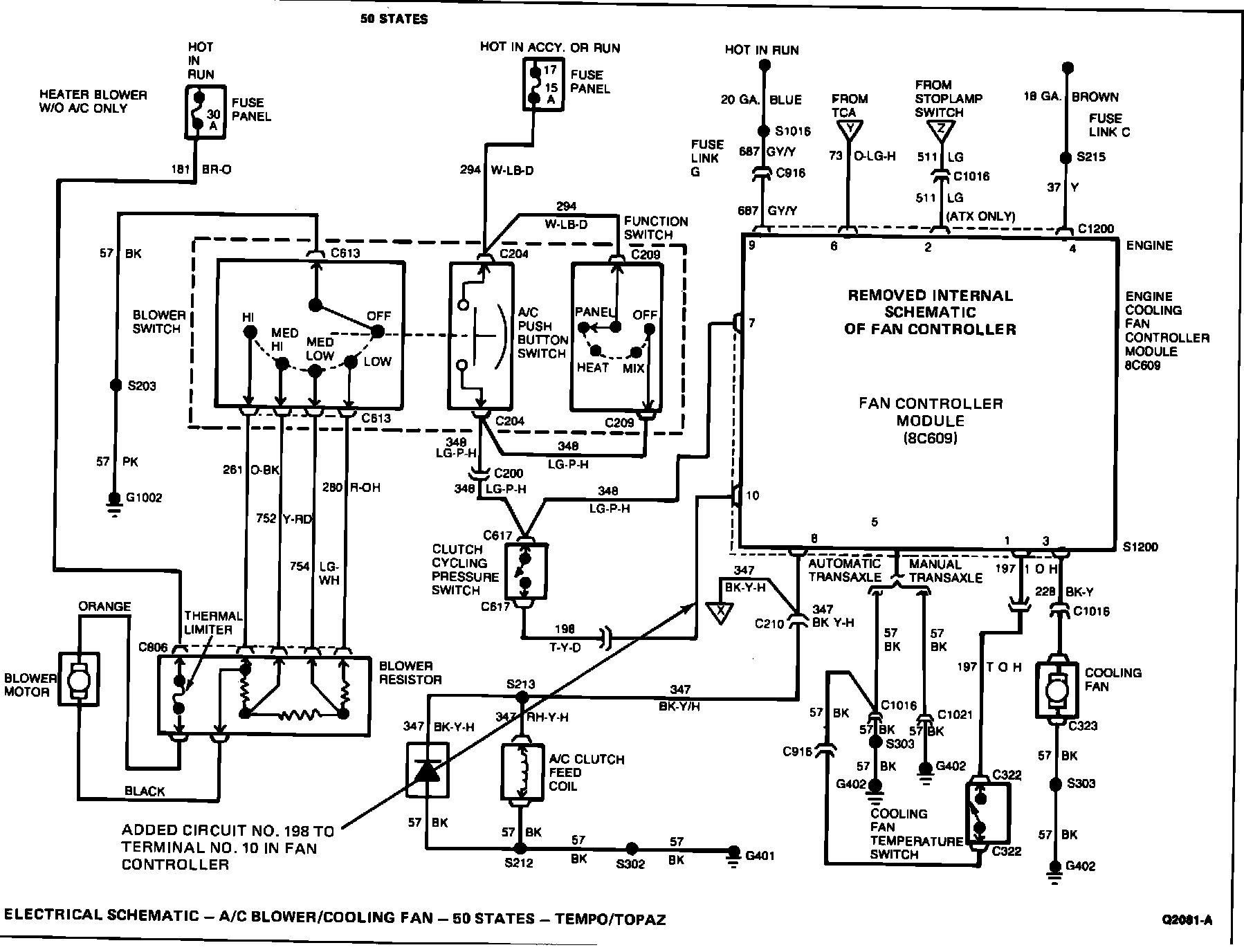
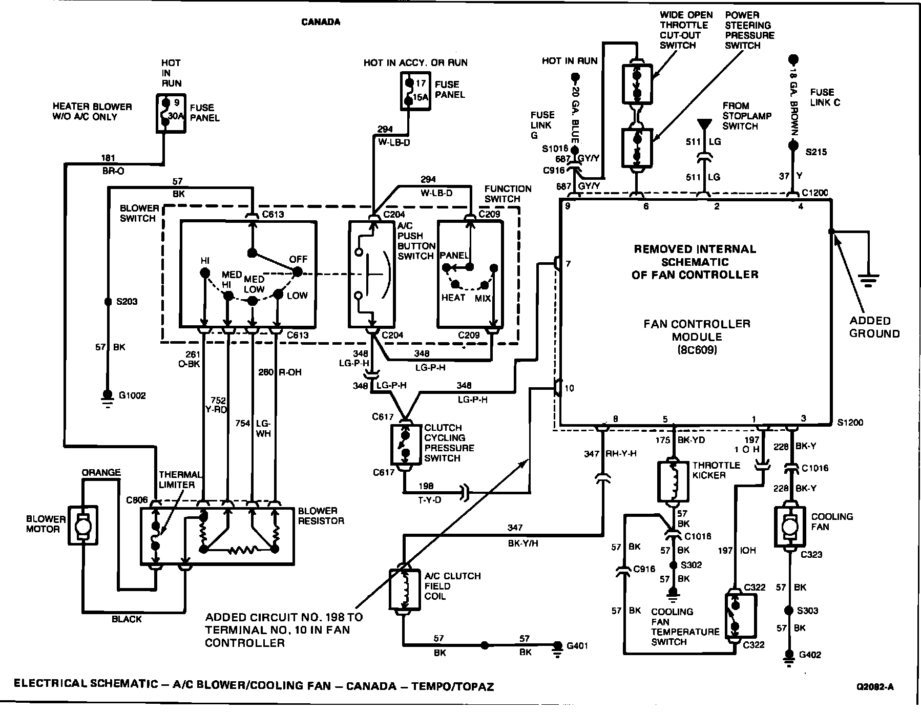
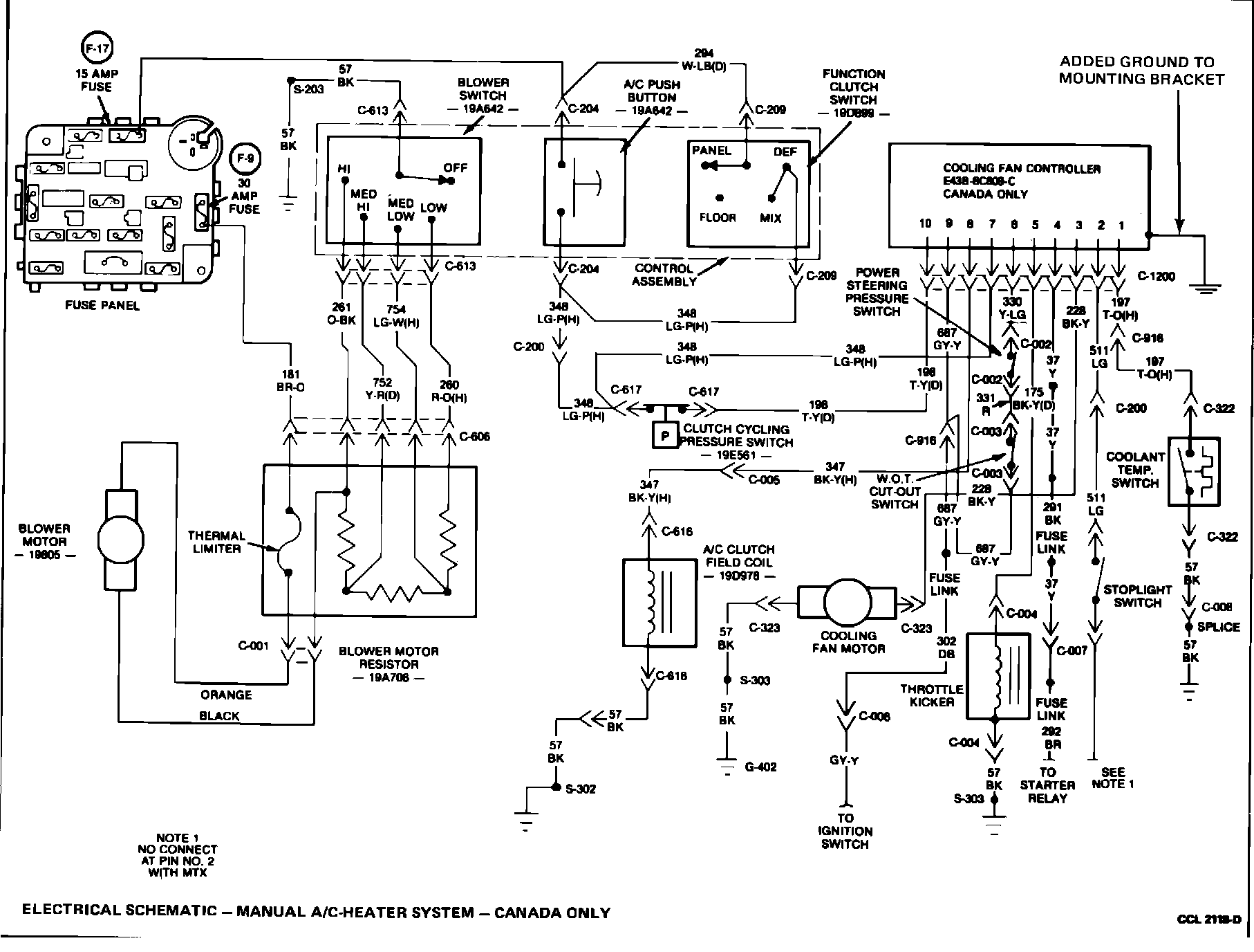
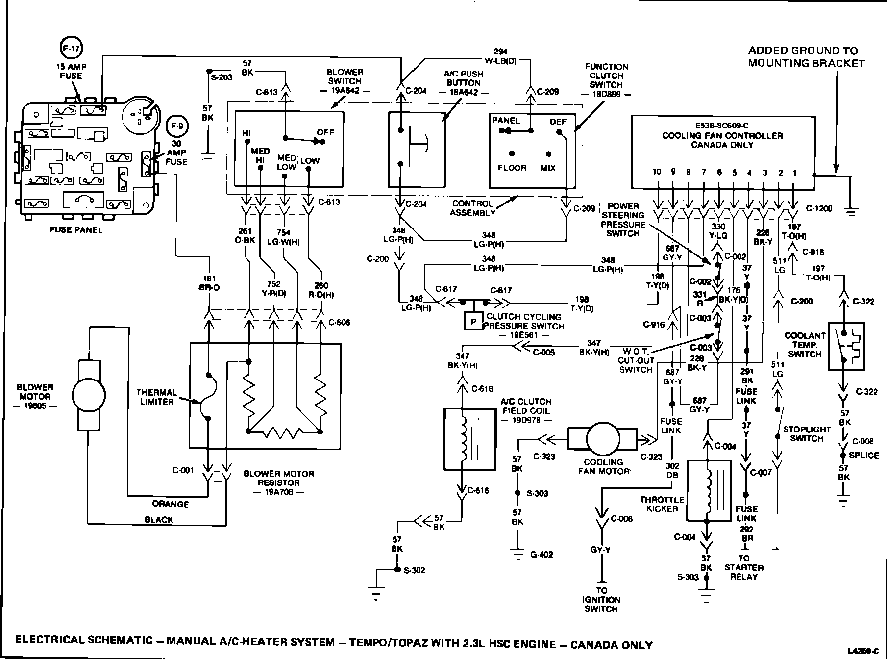
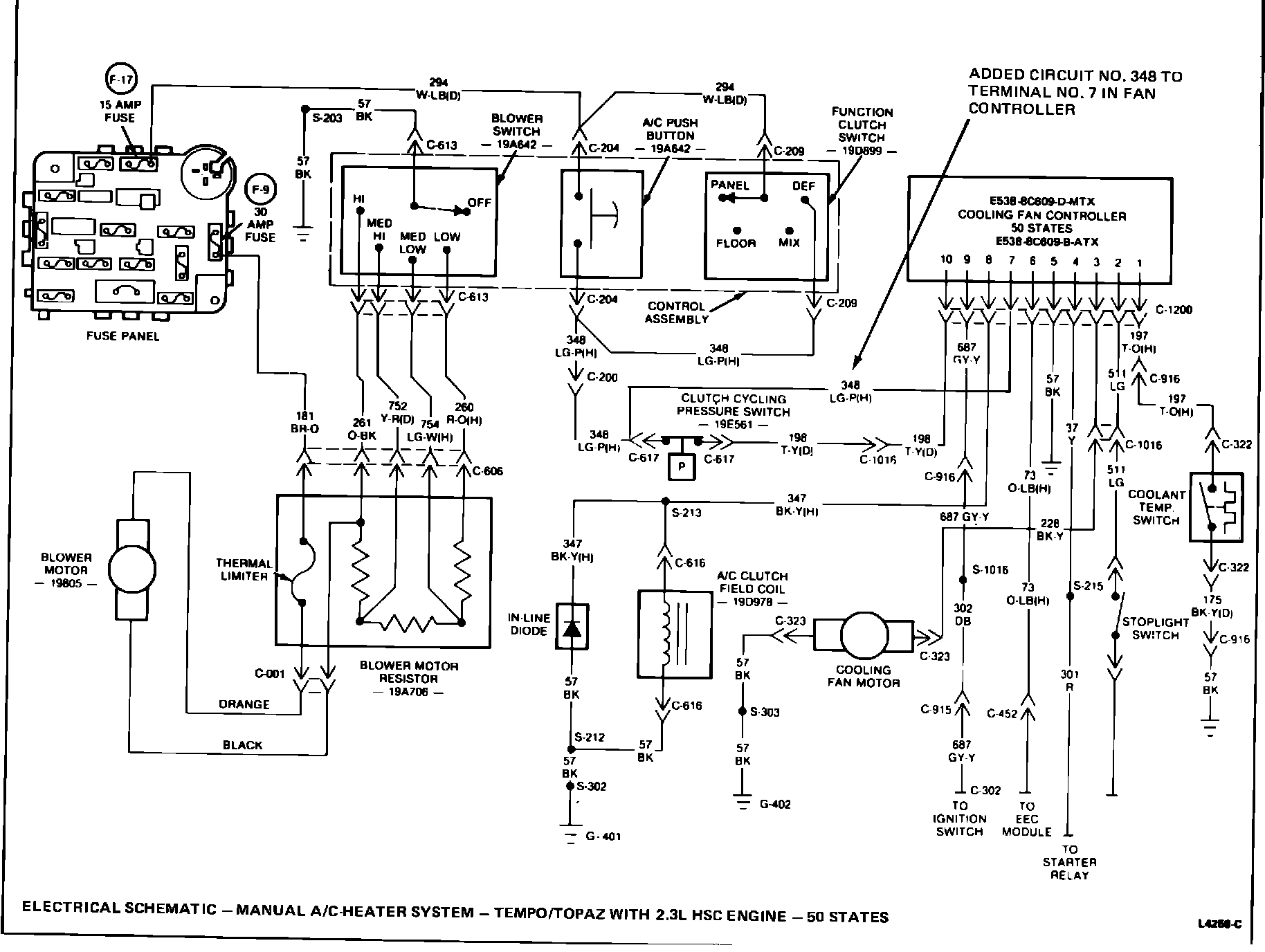
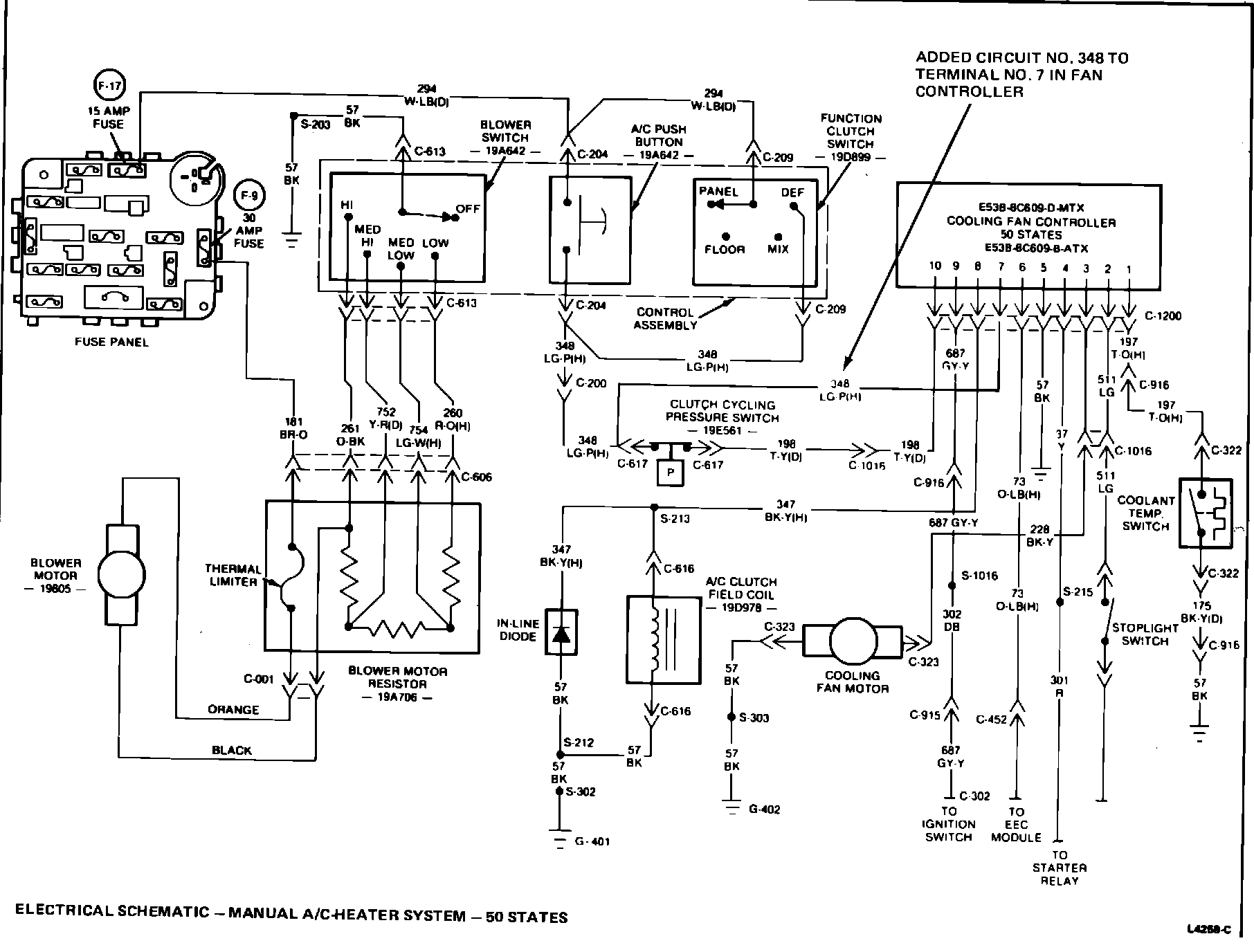
Several of the electrical schematics for the cooling fan controller in Sections 27-10 and 36-47 of the 1985 car shop manuals have been revised. The following revisions to the electrical schematics listed below should be inserted in the 1985 Tempo/Topaz manuals.

Shop Manual "E" (Power train - Lubrication - Maintenance) Section 27-10


















^ Page 4, Figure 3 - Removed Internal Schematic of Fan Controller and added Circuit #198 to Terminal #10 in fan controller.
^ Page 5, Figure 4 - Removed Internal Schematic of Fan Controller and added ground to mounting bracket and added Circuit #198 to Terminal #10 in fan controller.
^ Page 11, Figure 10 - Added Circuit #348 to Terminal #7 on Fan Controller.
^ Page 12, Figure 11 - Added Ground to Mounting Bracket.

Shop "C" (Body - Chassis - Electrical) Section 36-47

^ Page 7, Figure 6 - Added Circuit #348 to Terminal #7 on Fan Controller.
^ Page 8, Figure 7 - Added Ground to Mounting Bracket.
OTHER APPLICABLE ARTICLES: None
WARRANTY STATUS: "INFORMATION ONLY"