Operation CHARM: Car repair manuals for everyone.
Manuals through 2025 now available!

Our trusted friends have launched a new website named LEMON, which has newer manuals. It also contains all the CHARM manuals.

LEMON is the spiritual successor to CHARM, I recommend you try it!

Link: lemon-manuals.la or lemon-manuals.org.ua

(Some people have issue connecting. LEMON is investigating. For now, use Firefox or change your DNS server)

Or, hide this message: temporarily or permanently

Cooling Fan Module - Revision to Electrical Schematics

86ford25 Article No. 86-1-4

ELECTRICAL - SHOP MANUAL REVISIONS


FAN CONTROL MODULE - REVISION TO ELECTRICAL SCHEMATICS IN 1986 SHOP MANUAL


FORD 1986 TEMPO, ESCORT

LINCOLN-MERCURY 1986 TOPAZ, LYNX

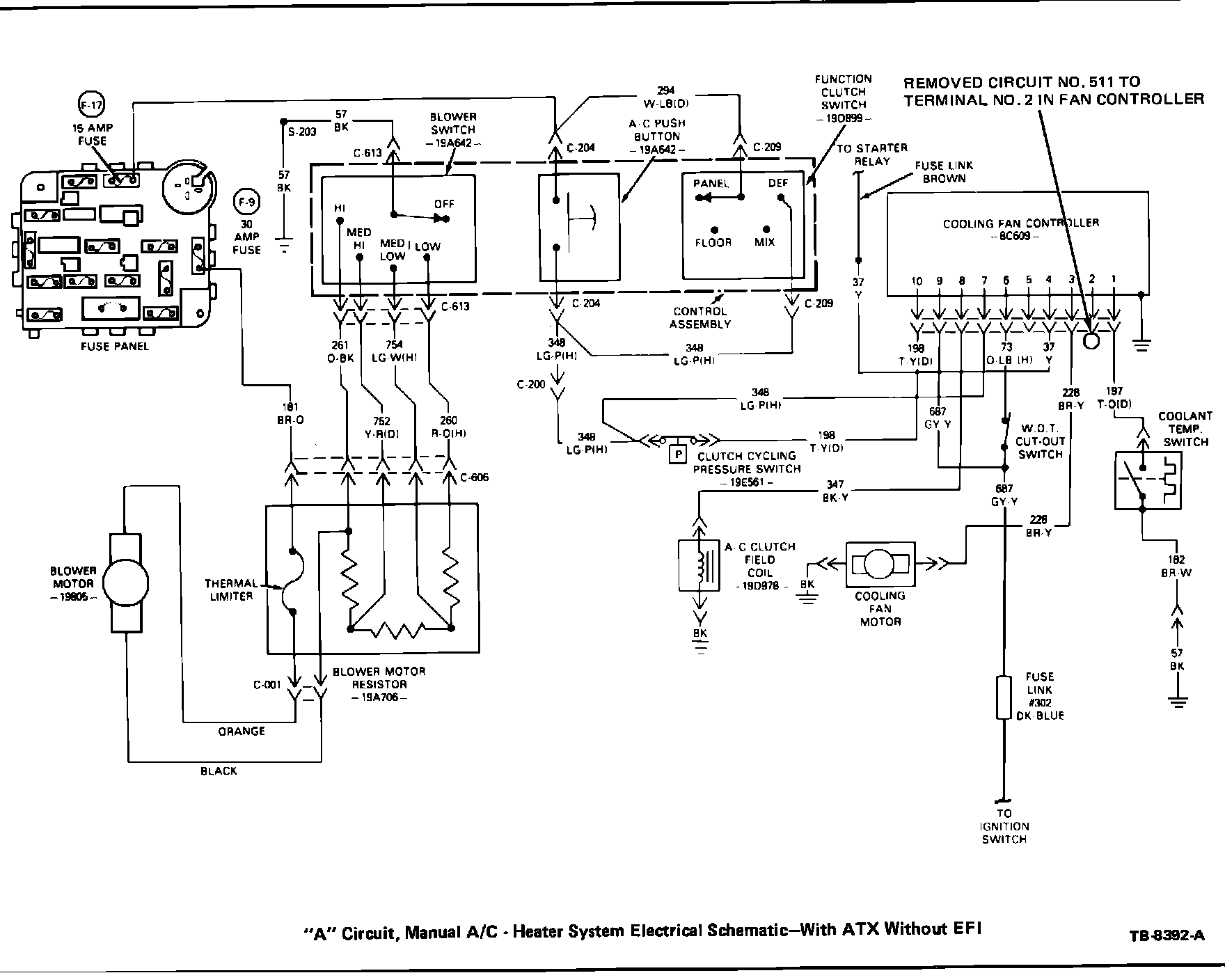
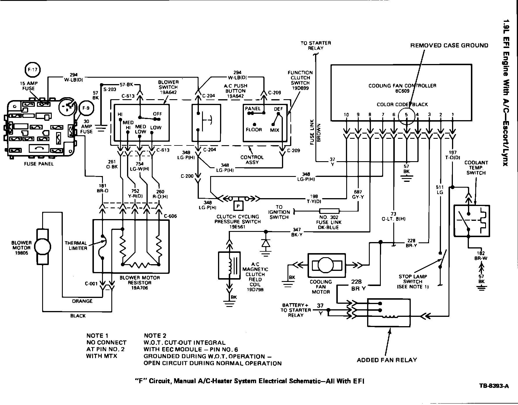
Several of the electrical schematics for the cooling fan controller in Sections 27-10, 36-44 and 36-47 of the Car Shop Manuals have been revised.

The following revisions to the electrical schematics should be noted in your copies of the 1986 Tempo/ Topaz, Escort/Lynx Shop Manuals.

Shop Manual "E" (Powertrain-Lubrication-Maintenance)

Figure 4:




Section 27-10

^ Page 4 - added ground to mounting bracket and added Circuit No. 198 to Terminal No. 10 in fan controller. Figure 4.

Figure 5:




^ Page 21 - revision Circuit Nos. 73 and 228 to fan relay and removed case ground. Figure 5.
Shop Manual "C" (Body-Chassis-Electrical)

Figure 6:




Section 36-44

^ Page 7 - remove Circuit No. 511 to Terminal No. 2 in fan controller. Figure 6.

Figure 7:




^ Page 10 - added fan relay and removed case ground. Figure 7.

Figure 8:




Section 36-47

^ Page 8 - added Circuit No. 348 to Terminal No. 7 in fan controller. Figure 8.

Figure 9:




^ Page 9 - added ground to mounting bracket. Figure 9.
OTHER APPLICABLE ARTICLES: None
WARRANTY STATUS: "INFORMATION ONLY"