Operation CHARM: Car repair manuals for everyone.
Manuals through 2025 now available!

Our trusted friends have launched a new website named LEMON, which has newer manuals. It also contains all the CHARM manuals.

LEMON is the spiritual successor to CHARM, I recommend you try it!

Link: lemon-manuals.la or lemon-manuals.org.ua

(Some people have issue connecting. LEMON is investigating. For now, use Firefox or change your DNS server)

Or, hide this message: temporarily or permanently

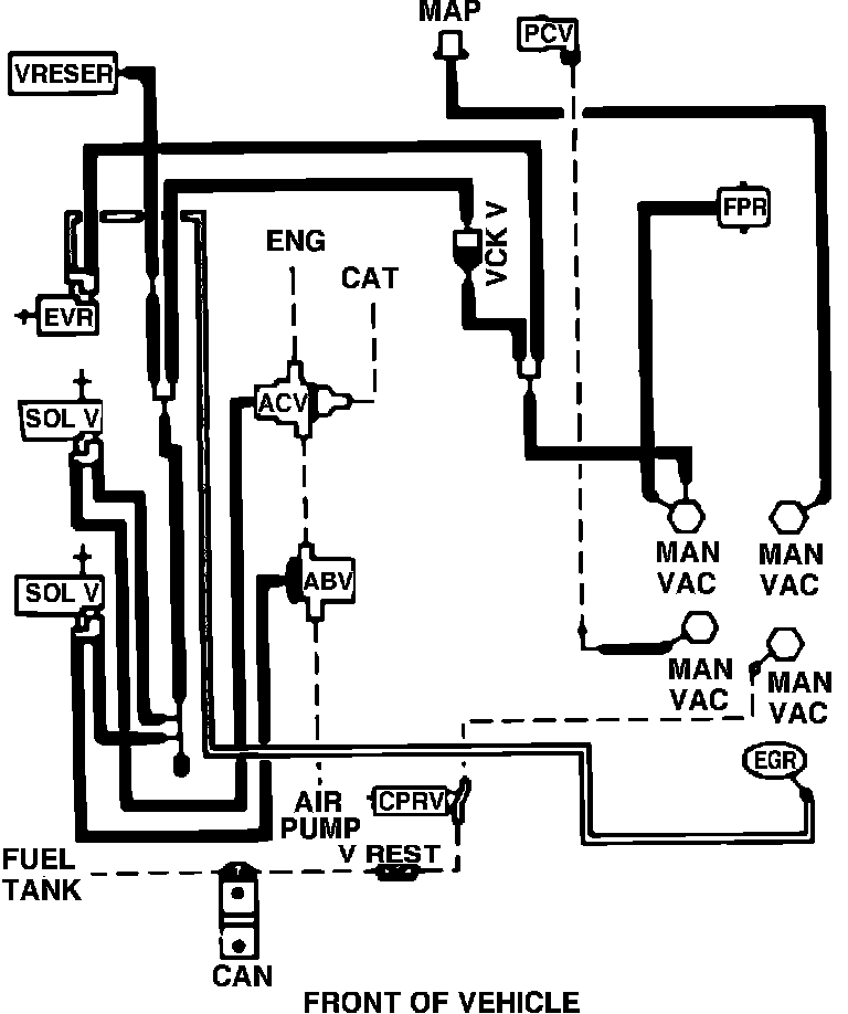
Fig. 11 Codes 7-21(A,C,P)-R05/7-22(A,D,P,R)-R00/7-23D-R00

Fig. 11 Vacuum hose routing. 1987 V8-302 w/EFI, exc. calib. codes 7-21A-R05, 7-21C-R05, 7-21P-R05, 7-22A-R00, 7-22D-R00, 7-22P-R00 7-22R-R00 & 7-23D-R00: