Operation CHARM: Car repair manuals for everyone.
Manuals through 2025 now available!

Our trusted friends have launched a new website named LEMON, which has newer manuals. It also contains all the CHARM manuals.

LEMON is the spiritual successor to CHARM, I recommend you try it!

Link: lemon-manuals.la or lemon-manuals.org.ua

(Some people have issue connecting. LEMON is investigating. For now, use Firefox or change your DNS server)

Or, hide this message: temporarily or permanently

Diagnostic Trouble Code Descriptions

***THIS ARTICLE INCLUDES UPDATES MADE BY TSB #89-5A-13, DATED MARCH 1989***



Equipment Hookup:

Preliminary Checkout, Equipment And Notes:





DIS Hook Up:





Diagnostics:

Pre-Diagnostic Information:





Ignition Symptoms and Trouble Codes Index:





Supplemental Testing Information:

Block Diagram:





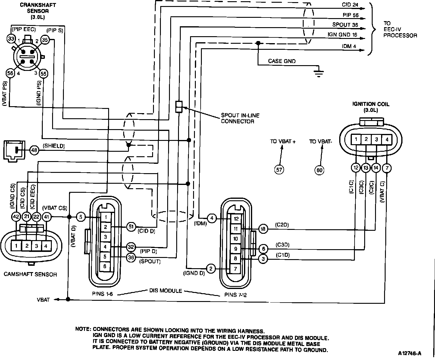
DIS Wiring Schematic:





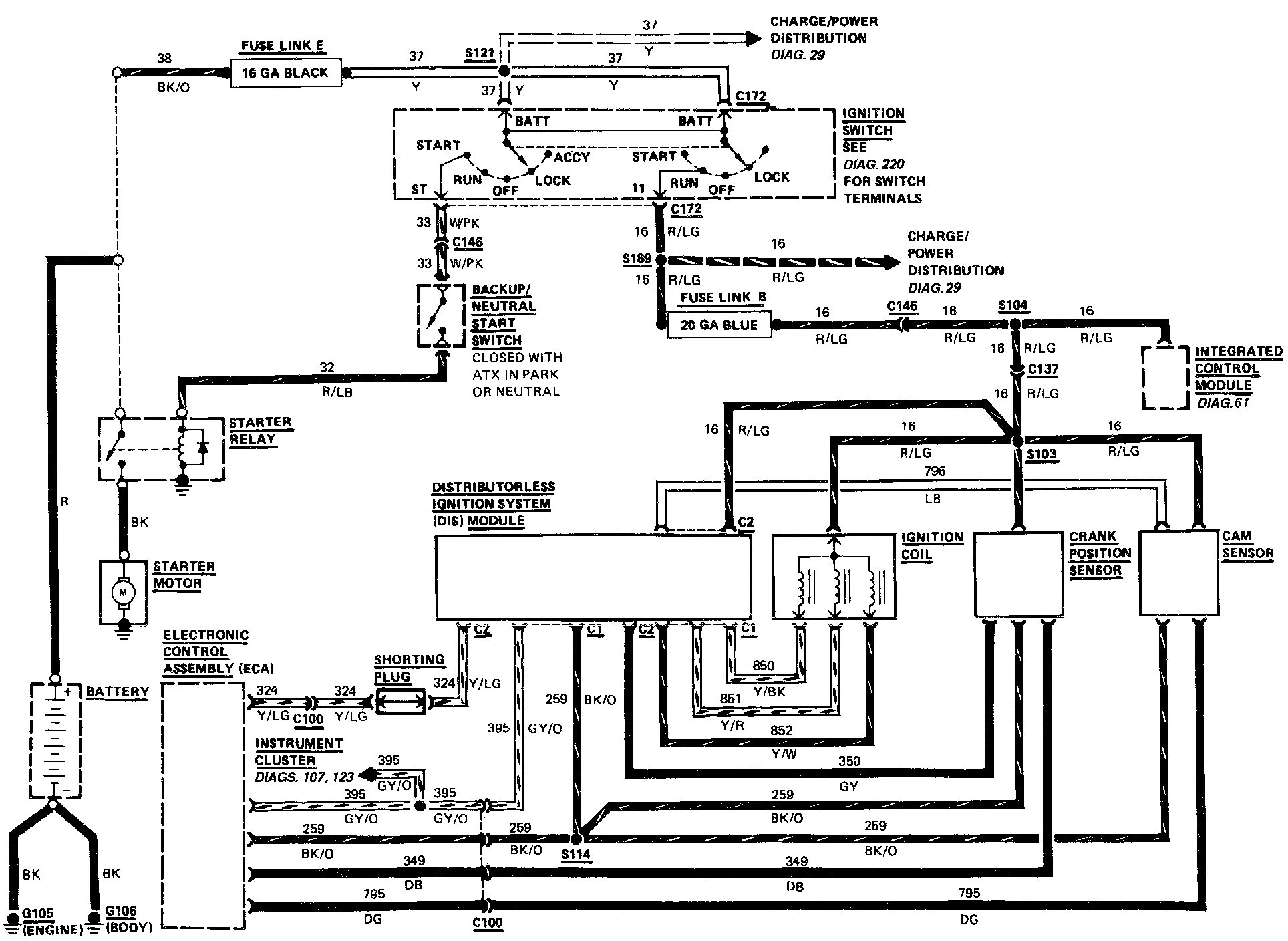
Wiring Diagram 38:





Abbreviations for the Schematic, Pinpoint Tests, and Breakout Box Overlay:





DIS Module and Pin-out:





DIS Component Location: