Operation CHARM: Car repair manuals for everyone.
Manuals through 2025 now available!

Our trusted friends have launched a new website named LEMON, which has newer manuals. It also contains all the CHARM manuals.

LEMON is the spiritual successor to CHARM, I recommend you try it!

Link: lemon-manuals.la or lemon-manuals.org.ua

(Some people have issue connecting. LEMON is investigating. For now, use Firefox or change your DNS server)

Or, hide this message: temporarily or permanently

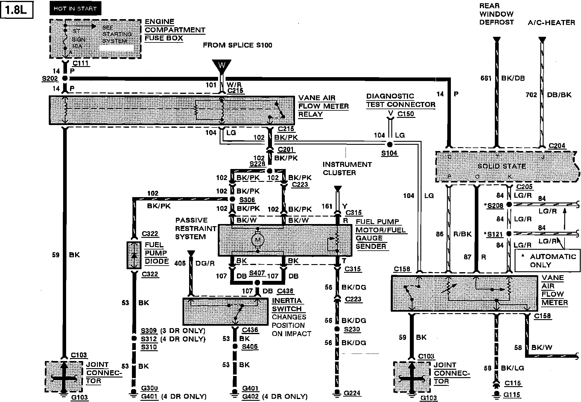
Engine Controls


Electronic Engine Control:






ENGINE COMPARTMENT FUSE BOX
DIAGNOSTIC TEST CONNECTOR
FUEL GAUGE SENDER
FUEL PUMP DIODE
FUEL PUMP MOTOR
INERTIA SWITCH
INSTRUMENT CLUSTER
JOINT CONNECTOR
VANE AIR FLOW METER RELAY


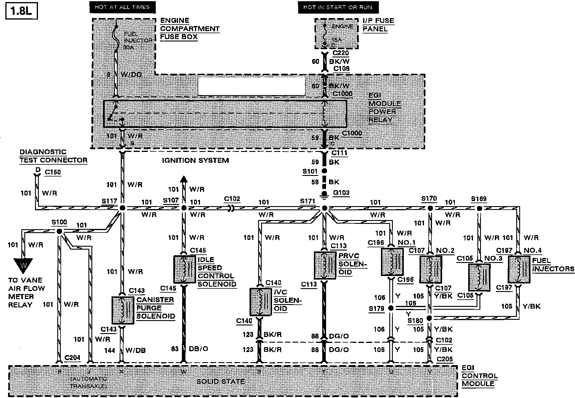
Electronic Engine Control:






DIAGNOSTIC TEST CONNECTOR
EGI CONTROL MODULE
ENGINE COOLANT TEMPERATURE (ECT) SENSOR
IGNITION SWITCH
INSTRUMENT CLUSTER
INSTRUMENT PANEL FUSE PANEL
THROTTLE POSITION SENSOR (TPS)
THROTTLE POSITION SWITCH


Electronic Engine Control:






CANISTER PURGE SOLENOID
DIAGNOSTIC TEST CONNECTOR
EGI CONTROL MODULE
ENGINE COMPARTMENT FUSE BOX
FUEL INJECTORS
IDLE SPEED CONTROL SOLENOID
INSTRUMENT PANEL FUSE PANEL
IVC SOLENOID
PRVC SOLENOID

Electronic Engine Control:






CLUTCH INTERRUPT SWITCH
COURTESY LAMPS
DIAGNOSTIC TEST CONNECTOR
EGI CONTROL MODULE
EGO SENSOR SIGNAL SHIELD
INSTRUMENT PANEL FUSE PANEL
JOINT CONNECTOR
NEUTRAL SWITCH
POWER STEERING PRESSURE SWITCH
STOP LAMP SWITCH