Operation CHARM: Car repair manuals for everyone.
Manuals through 2025 now available!

Our trusted friends have launched a new website named LEMON, which has newer manuals. It also contains all the CHARM manuals.

LEMON is the spiritual successor to CHARM, I recommend you try it!

Link: lemon-manuals.la or lemon-manuals.org.ua

(Some people have issue connecting. LEMON is investigating. For now, use Firefox or change your DNS server)

Or, hide this message: temporarily or permanently

Engine Controls


Engine Controls:






A/C RELAY
BATTERY
COOLING FAN MOTOR
COOLING FAN RELAY
COOLING FAN TEMPERATURE SWITCH
FUEL PUMP INERTIA SWITCH
FUEL PUMP RELAY
FUEL TANK SENDING UNIT
FUSE PANEL
IGNITION SWITCH
KICKDOWN SWITCH (ATX)
MAIN FUSE LINK PANEL
MAIN RELAY
PASSIVE RESTRAINT MODULE
TIMER/BUZZER
WAC RELAY


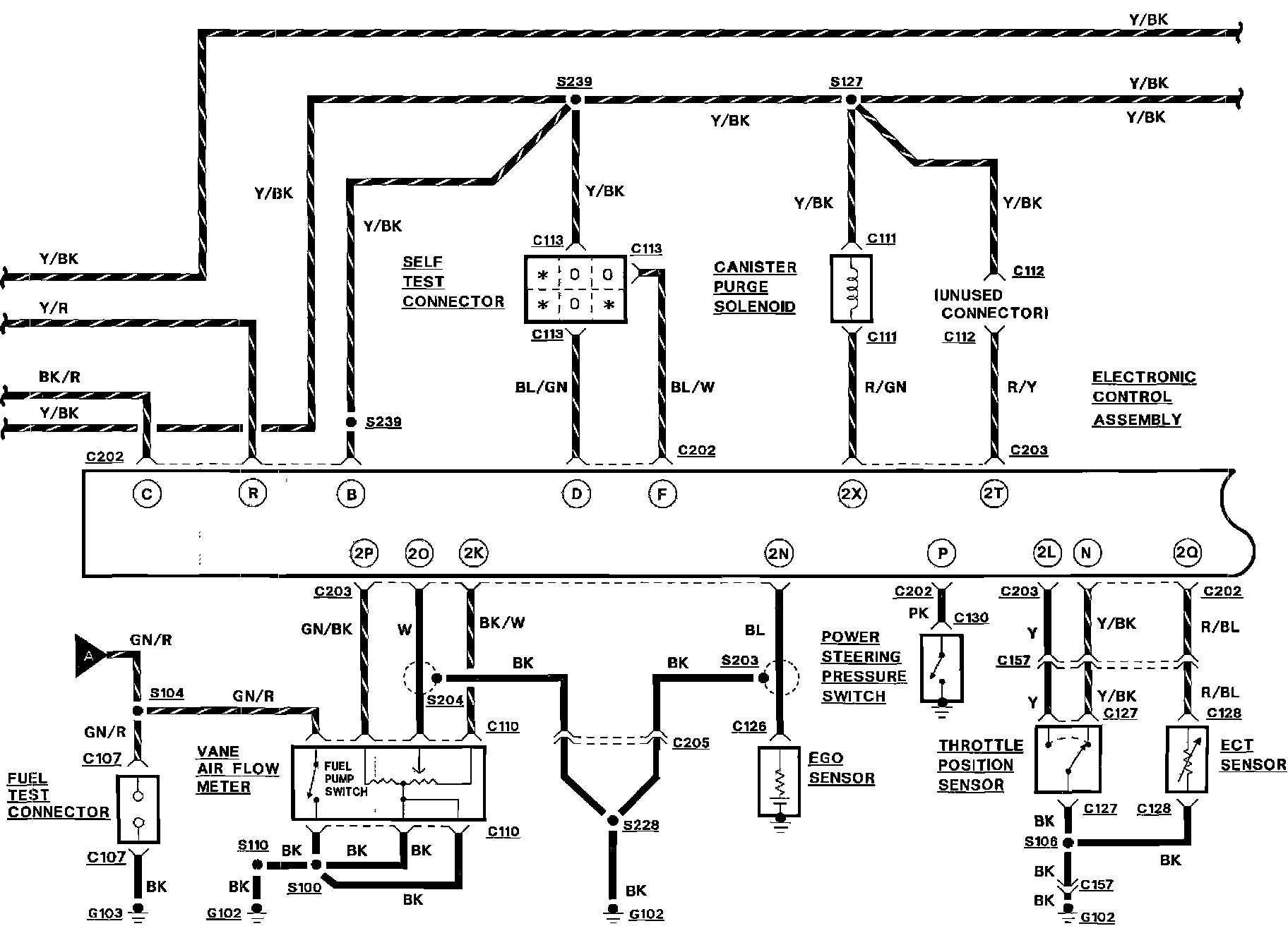
Engine Controls:






CANISTER PURGE SOLENOID
ECT SENSOR
EGO SENSOR
ELECTRONIC CONTROL ASSEMBLY
FUEL TEST CONNECTOR
POWER STEERING PRESSURE SWITCH
SELF TEST CONNECTOR
THROTTLE POSITION SENSOR
VANE AIR FLOW METER


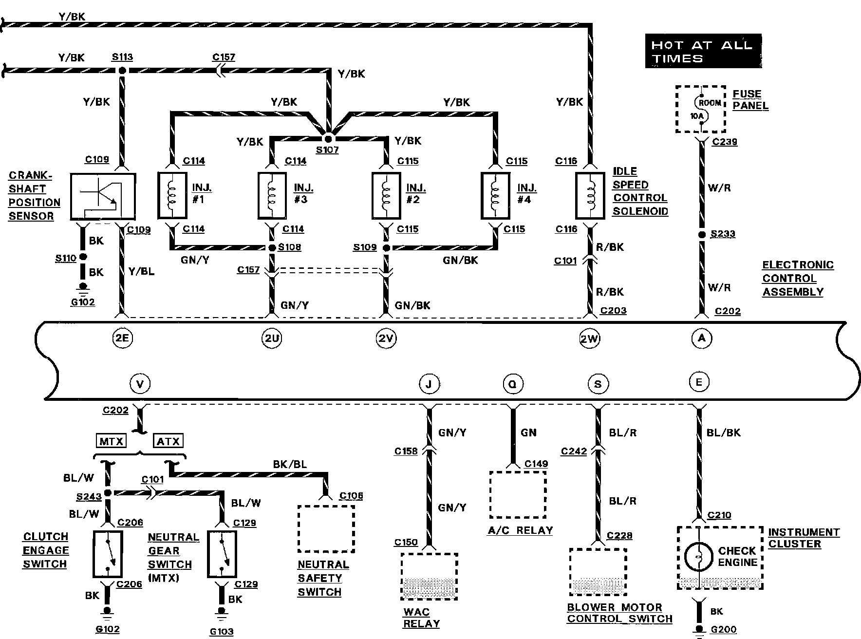
Engine Controls:






A/C RELAY
BLOWER MOTOR CONTROL SWITCH
CLUTCH ENGAGE SWITCH
CRANKSHAFT POSITION SENSOR
ELECTRONIC CONTROL ASSEMBLY
FUEL INJECTORS
FUSE PANEL
IDLE SPEED CONTROL SOLENOID
INSTRUMENT CLUSTER
NEUTRAL GEAR SWITCH (MTX)
NEUTRAL SAFETY SWITCH
WAC RELAY


Engine Controls:






CONDENSER
DAYTIME RUNNING LAMP RELAY
ELECTRONIC CONTROL ASSEMBLY
HEADLAMP RELAY
IGNITION COIL
IGNITION MODULE
RPM TEST CONNECTOR
REAR DEFROSTER SWITCH
SELF TEST CONNECTOR
STOP LAMP SWITCH