Operation CHARM: Car repair manuals for everyone.
Manuals through 2025 now available!

Our trusted friends have launched a new website named LEMON, which has newer manuals. It also contains all the CHARM manuals.

LEMON is the spiritual successor to CHARM, I recommend you try it!

Link: lemon-manuals.la or lemon-manuals.org.ua

(Some people have issue connecting. LEMON is investigating. For now, use Firefox or change your DNS server)

Or, hide this message: temporarily or permanently

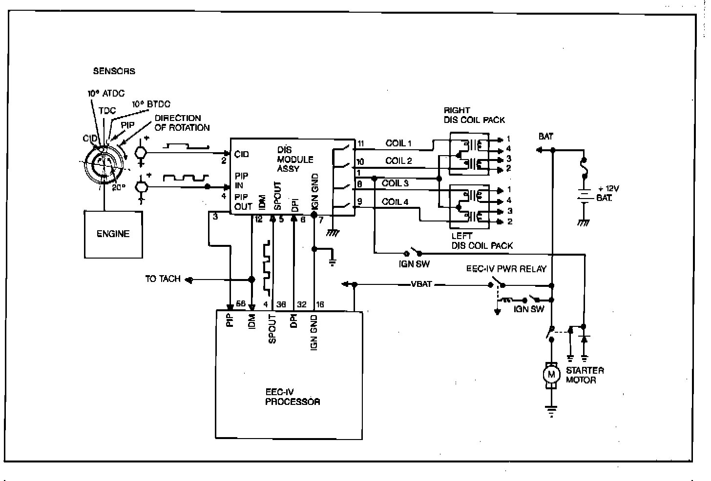
System Description

EDIS 4 Dual Plug:





The Distributorless Ignition System (DIS) consists of a crankshaft mounted Dual Hall Sensor, two 4-tower DIS coil packs, and a DIS ignition module.
The DIS eliminates the need for a distributor by using multiple ignition coils. Each coil fires two spark plugs at the same time. The coils are paired so that as one fires during the compression cycle the other fires during the exhaust stroke. The next time the coil is fired, the plug that fired on the exhaust stroke will fire on the compression stroke and the one that was on the compression stroke will fire on the exhaust stroke (the spark in the exhaust cylinder is wasted but little of the coil energy is lost). Two coils are mounted together in a "coil pack". Each coil pack has two tach wires, one for each coil. Since there are two plugs per cylinder, two coil packs are required. One is called the Right Coil Pack (on right side of engine) and the other, the Left Coil Pack (left side). The Right Coil Pack and plugs operate continuously but the Left Coil Pack and plugs may be switched on or off by EEC-IV processor. The EEC-IV processor computes the spark angle and dwell for the ignition system.