Operation CHARM: Car repair manuals for everyone.
Manuals through 2025 now available!

Our trusted friends have launched a new website named LEMON, which has newer manuals. It also contains all the CHARM manuals.

LEMON is the spiritual successor to CHARM, I recommend you try it!

Link: lemon-manuals.la or lemon-manuals.org.ua

(Some people have issue connecting. LEMON is investigating. For now, use Firefox or change your DNS server)

Or, hide this message: temporarily or permanently

Engine Controls


Engine Controls:






ALTERNATOR/REGULATOR
CHECK ENGINE WARNING INDICATOR
ELECTRONIC CONTROL ASSEMBLY
IGNITION MODULE
INTERIOR FUSE PANEL
KNOCK CONTROL MODULE
KNOCK SENSOR
MAIN FUSE PANEL
MAIN RELAY
POWER STEERING PRESSURE SWITCH
RADIATOR TEMPERATURE SWITCH
VIP TEST CONNECTOR


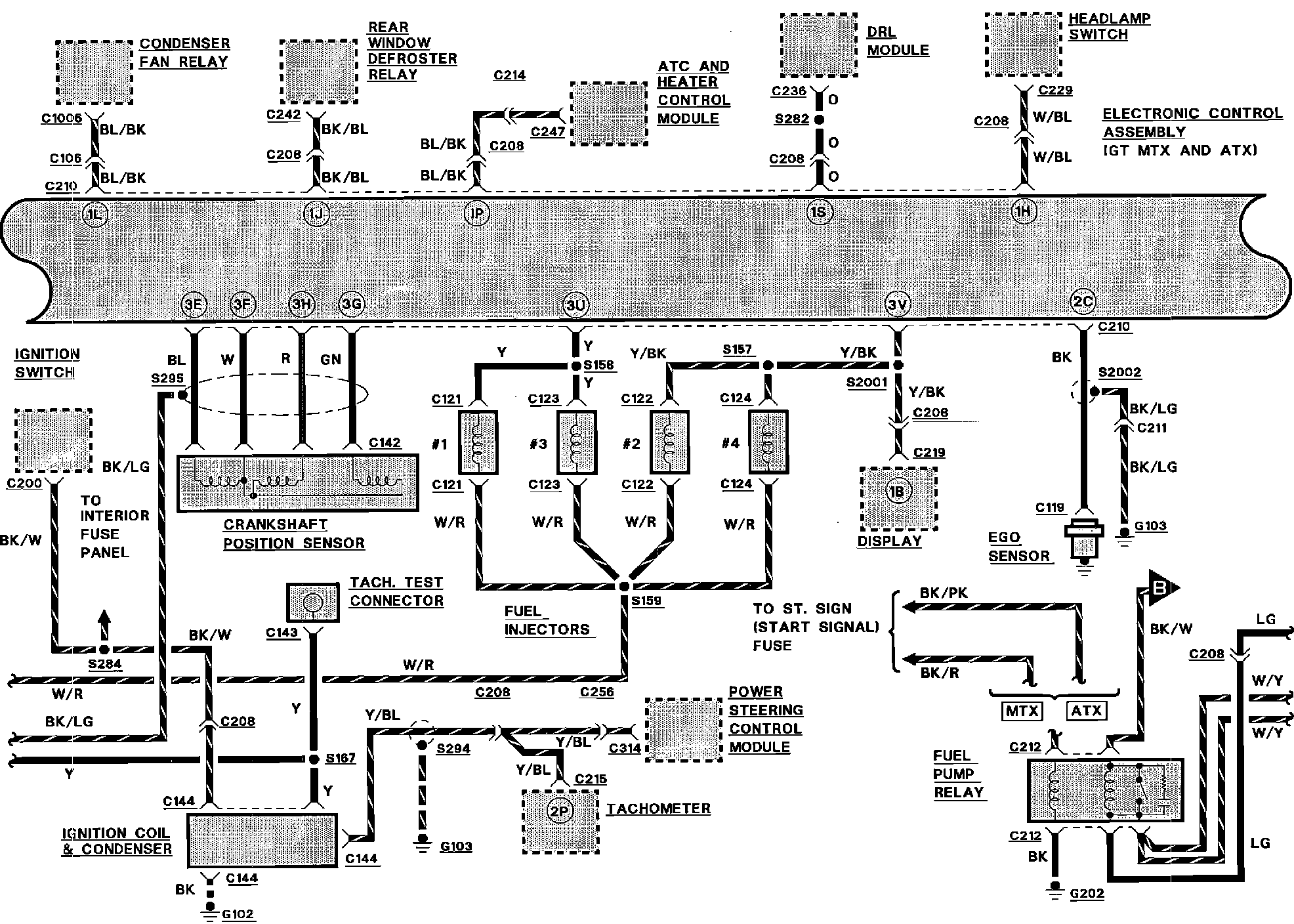
Engine Controls:






ATC AND HEATER CONTROL MODULE
CONDENSER FAN RELAY
CRANKSHAFT POSITION SENSOR
DISPLAY
DRL MODULE
EGO SENSOR
ELECTRONIC CONTROL ASSEMBLY
FUEL PUMP RELAY
HEADLAMP SWITCH
IGNITION COIL & CONDENSER
IGNITION SWITCH
POWER STEERING CONTROL MODULE
REAR WINDOW DEFROSTER RELAY
TACH. TEST CONNECTOR
TACHOMETER


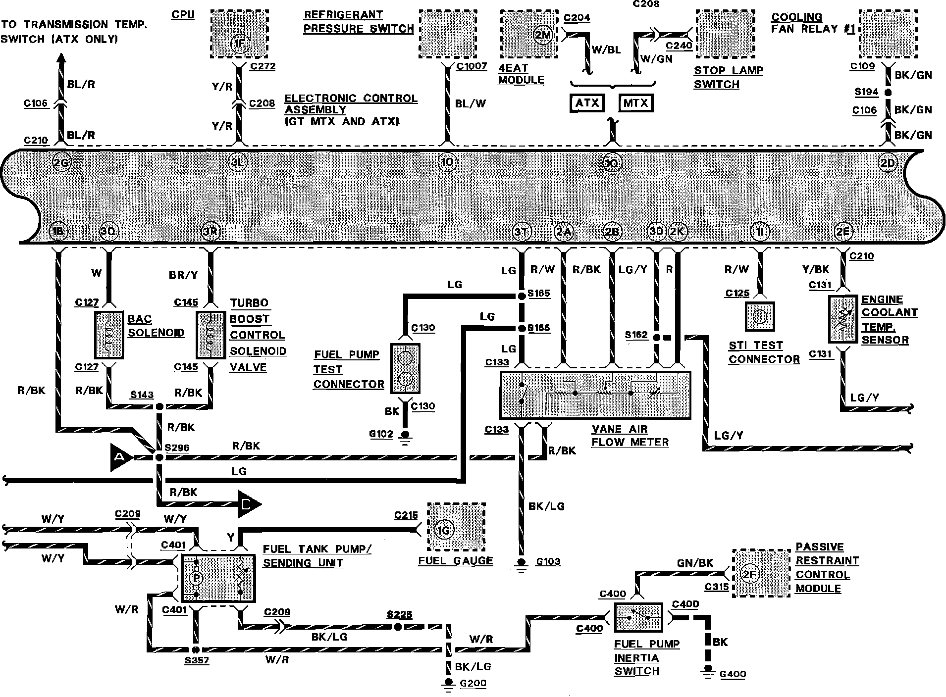
Engine Controls:






BAC SOLENOID
CENTRAL PROCESSING UNIT (CPU)
COOLING FAN RELAY
ELECTRONIC CONTROL ASSEMBLY
ENGINE COOLANT TEMPERATURE SENSOR
FUEL GAUGE
FUEL PUMP INERTIA SWITCH
FUEL PUMP TEST CONNECTOR
FUEL TANK PUMP/SENDING UNIT
PASSIVE RESTRAINT CONTROL MODULE
REFRIGERANT PRESSURE SWITCH
STI TEST CONNECTOR
STOP LAMP SWITCH
[1][2]TURBO BOOST CONTROL SOLENOID VALVE
VANE AIR FLOW METER
4EAT MODULE


Engine Controls:






CANISTER PURGE SOLENOID VALVE
CLUTCH ENGAGE SWITCH
EGR SOLENOID VALVE
EGR VALVE POSITION SENSOR
ELECTRONIC CONTROL ASSEMBLY
IDLE SWITCH
MAIN RELAY
NEUTRAL GEAR SWITCH
PRC SOLENOID VALVE
SPEED CONTROL MODULE
THROTTLE POSITION SENSOR
VIP TEST CONNECTOR
4EAT CONTROL MODULE