Operation CHARM: Car repair manuals for everyone.
Manuals through 2025 now available!

Our trusted friends have launched a new website named LEMON, which has newer manuals. It also contains all the CHARM manuals.

LEMON is the spiritual successor to CHARM, I recommend you try it!

Link: lemon-manuals.la or lemon-manuals.org.ua

(Some people have issue connecting. LEMON is investigating. For now, use Firefox or change your DNS server)

Or, hide this message: temporarily or permanently

Automatic


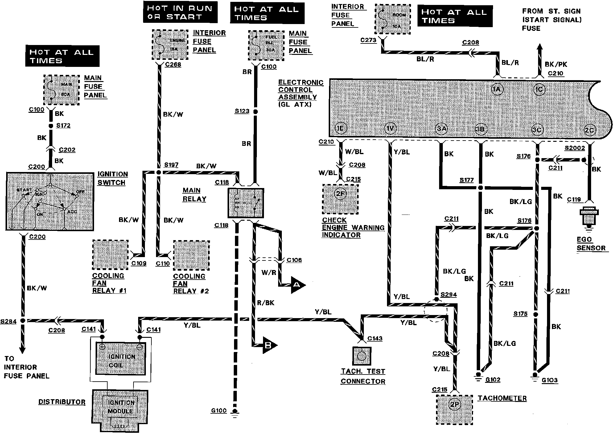
Engine Controls:






COOLING FAN RELAY
CHECK ENGINE WARNING INDICATOR
DISTRIBUTOR
EGO SENSOR
ELECTRONIC CONTROL ASSEMBLY
IGNITION SWITCH
INTERIOR FUSE PANEL
MAIN FUSE PANEL
TACH TEST CONNECTOR
TACHOMETER



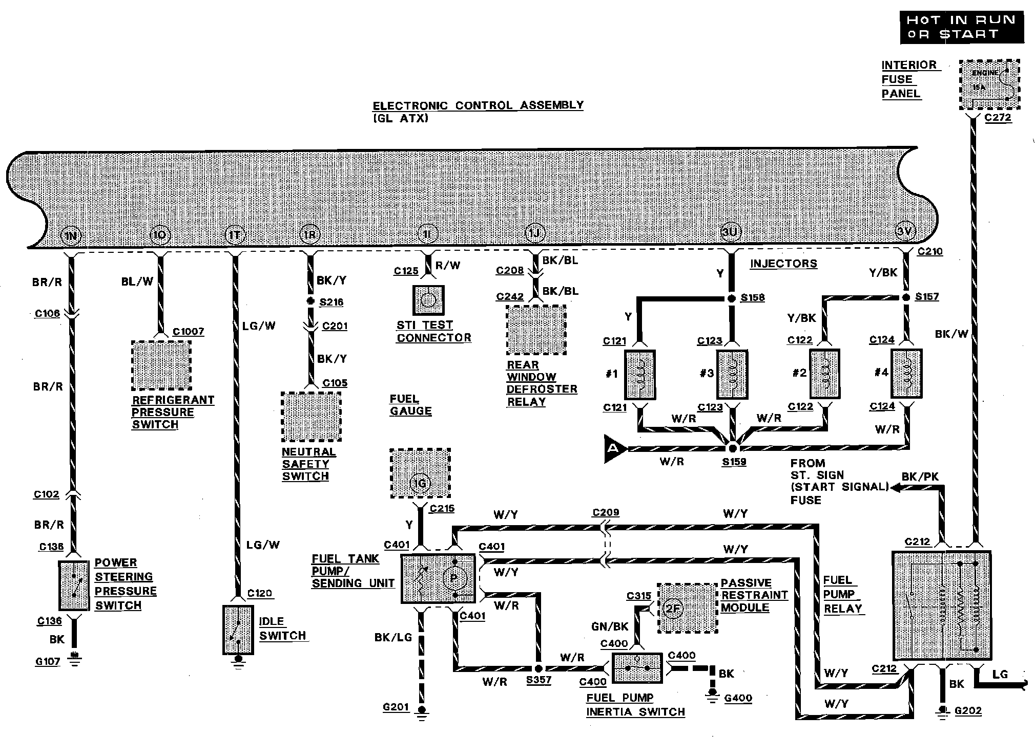
Engine Controls:






ELECTRONIC CONTROL ASSEMBLY
FUEL GAUGE
FUEL PUMP INERTIA SWITCH
FUEL PUMP RELAY
FUEL TANK PUMP/SENDING UNIT
IDLE SWITCH
INTERIOR FUSE PANEL
NEUTRAL SAFETY SWITCH
PASSIVE RESTRAINT MODULE
POWER STEERING PRESSURE SWITCH
REAR WINDOW DEFROSTER RELAY
REFRIGERANT PRESSURE SWITCH
STI TEST CONNECTOR


Engine Controls:






BAC SOLENOID
CANISTER PURGE SOLENOID
EGR CONTROL SOLENOID
ELECTRONIC CONTROL ASSEMBLY
ENGINE COOLANT TEMPERATURE SENSOR
FUEL PUMP TEST CONNECTOR
PRC SOLENOID VALVE
TRANSMISSION TEMPERATURE SWITCH
VANE AIR FLOW METER
VIP TEST CONNECTOR


Engine Controls:






CONDENSER FAN RELAY
COOLING FAN RELAY
EGR VALVE POSITION SENSOR
ELECTRONIC CONTROL ASSEMBLY
HEADLAMP SWITCH
HEATER CONTROL MODULE
STOP LAMP SWITCH
THROTTLE POSITION SENSOR