Operation CHARM: Car repair manuals for everyone.
Manuals through 2025 now available!

Our trusted friends have launched a new website named LEMON, which has newer manuals. It also contains all the CHARM manuals.

LEMON is the spiritual successor to CHARM, I recommend you try it!

Link: lemon-manuals.la or lemon-manuals.org.ua

(Some people have issue connecting. LEMON is investigating. For now, use Firefox or change your DNS server)

Or, hide this message: temporarily or permanently

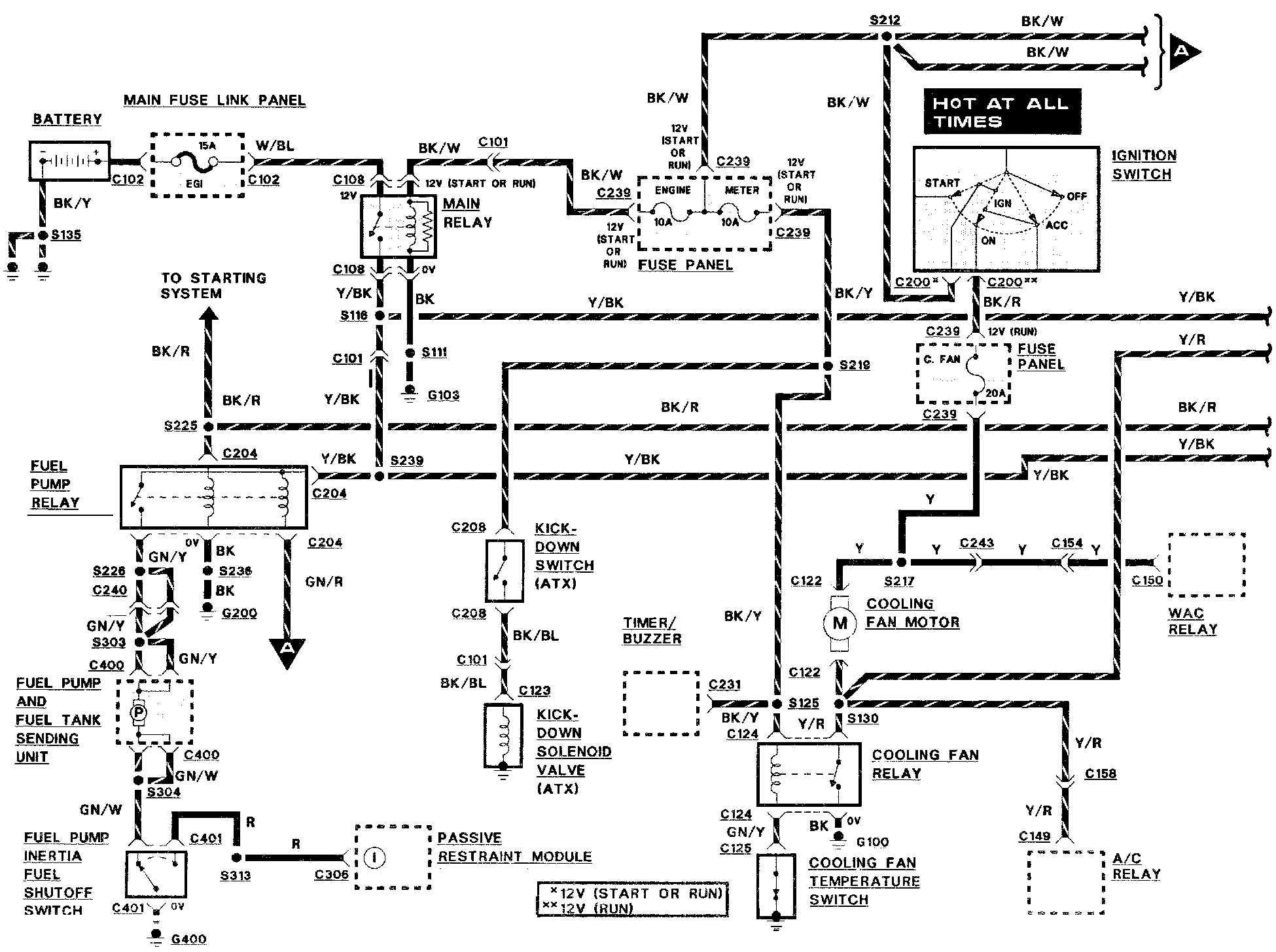
Engine Controls

Engine Controls:







A/C RELAY
BATTERY
COOLING FAN MOTOR
COOLING FAN RELAY
COOLING FAN TEMPERATURE SWITCH
FUEL PUMP INERTIA SWITCH
FUEL PUMP RELAY
FUEL TANK SENDING UNIT
FUSE PANEL
IGNITION SWITCH
KICKDOWN SWITCH (ATX)
MAIN FUSE LINK PANEL
MAIN RELAY
PASSIVE RESTRAINT MODULE
TIMER/BUZZER
WAC RELAY



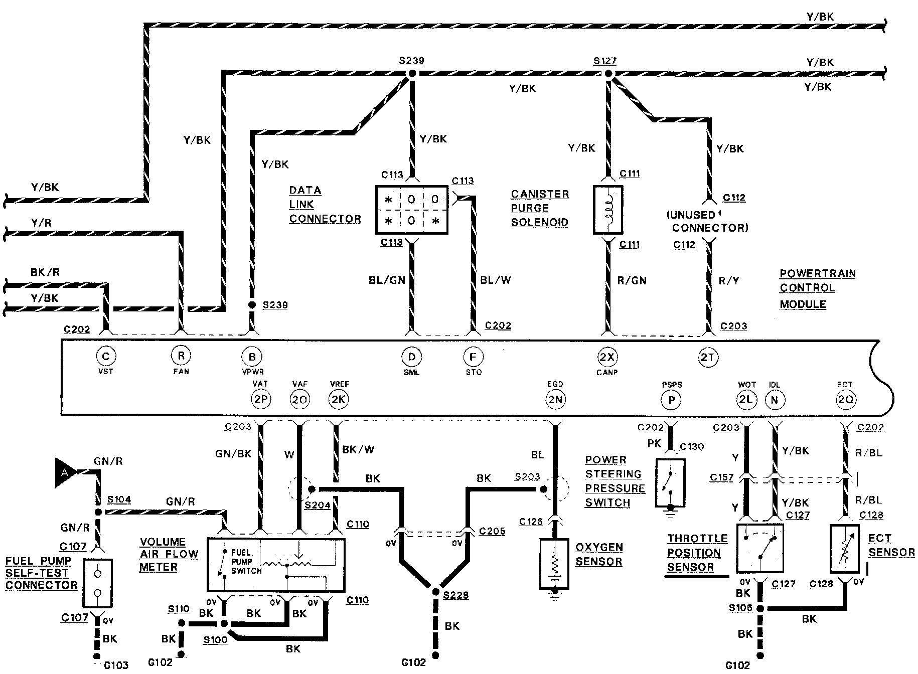
Engine Controls:







CANISTER PURGE SOLENOID
DATA LINK CONNECTOR
ECT SENSOR
OXYGEN SENSOR
FUEL TEST CONNECTOR
POWER STEERING PRESSURE SWITCH
POWERTRAIN CONTROL MODULE (PCM)
THROTTLE POSITION SENSOR
VOLUME AIR FLOW METER



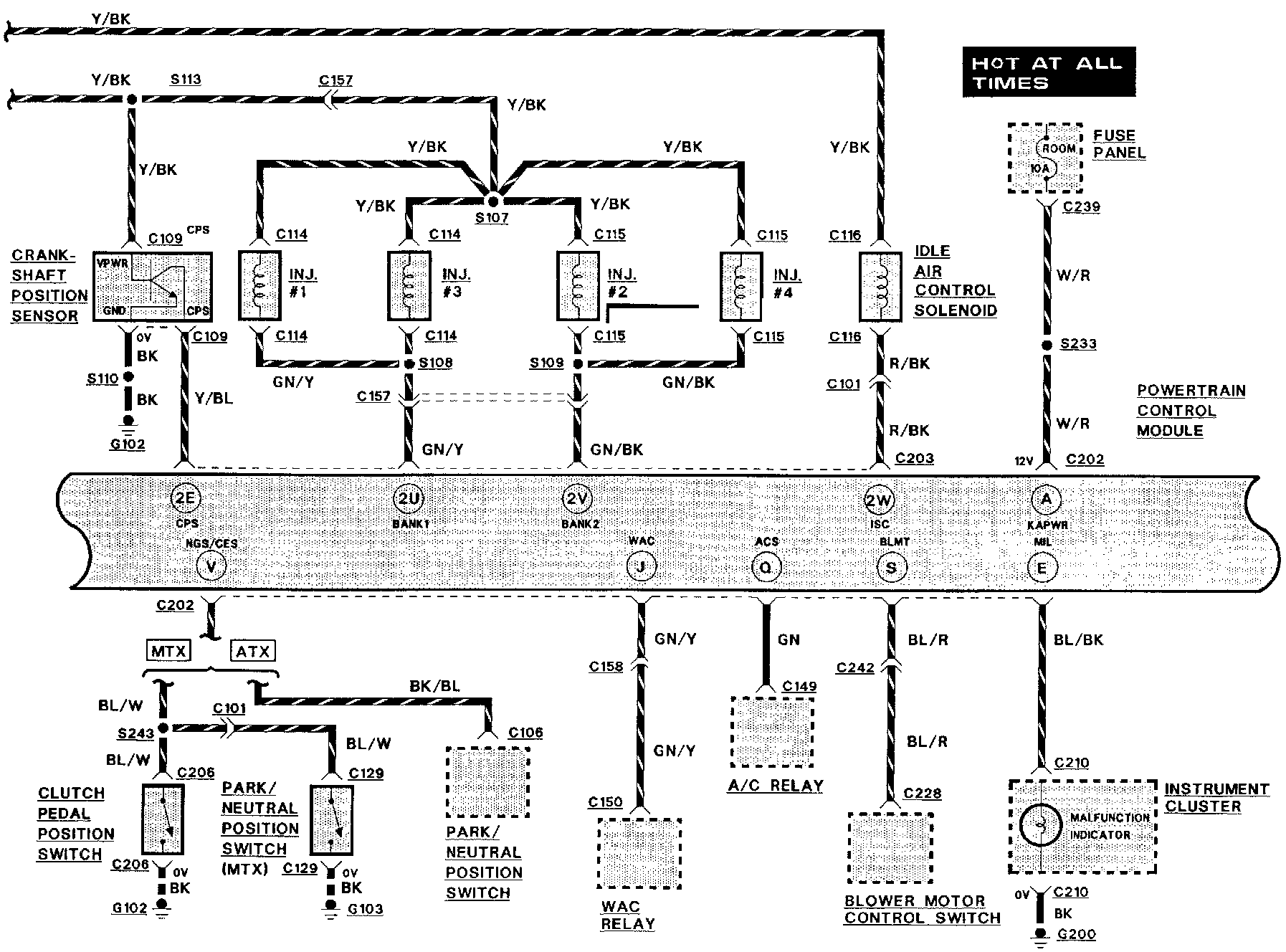
Engine Controls:







A/C RELAY
BLOWER MOTOR CONTROL SWITCH
CLUTCH PEDAL POSITION SWITCH
CRANKSHAFT POSITION SENSOR
FUEL INJECTORS
FUSE PANEL
IDLE AIR CONTROL SOLENOID
MALFUNCTION INDICATOR LAMP
PARK/NEUTRAL POSITION SWITCH
POWERTRAIN CONTROL MODULE (PCM)
WAC RELAY



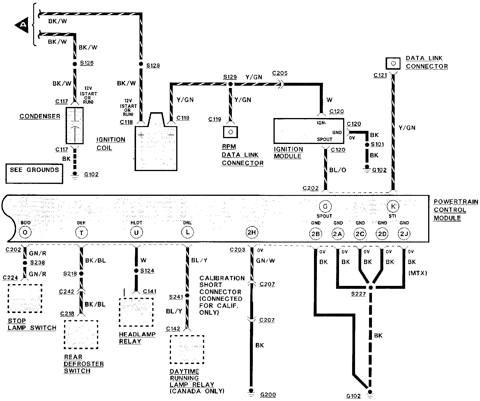
Engine Controls:







CONDENSER
DAYTIME RUNNING LAMP RELAY
HEADLAMP RELAY
IGNITION COIL
IGNITION MODULE
POWERTRAIN CONTROL MODULE (PCM)
RPM TEST CONNECTOR
REAR DEFROSTER SWITCH
DATA LINK CONNECTOR
STOP LAMP SWITCH