Operation CHARM: Car repair manuals for everyone.
Manuals through 2025 now available!

Our trusted friends have launched a new website named LEMON, which has newer manuals. It also contains all the CHARM manuals.

LEMON is the spiritual successor to CHARM, I recommend you try it!

Link: lemon-manuals.la or lemon-manuals.org.ua

(Some people have issue connecting. LEMON is investigating. For now, use Firefox or change your DNS server)

Or, hide this message: temporarily or permanently

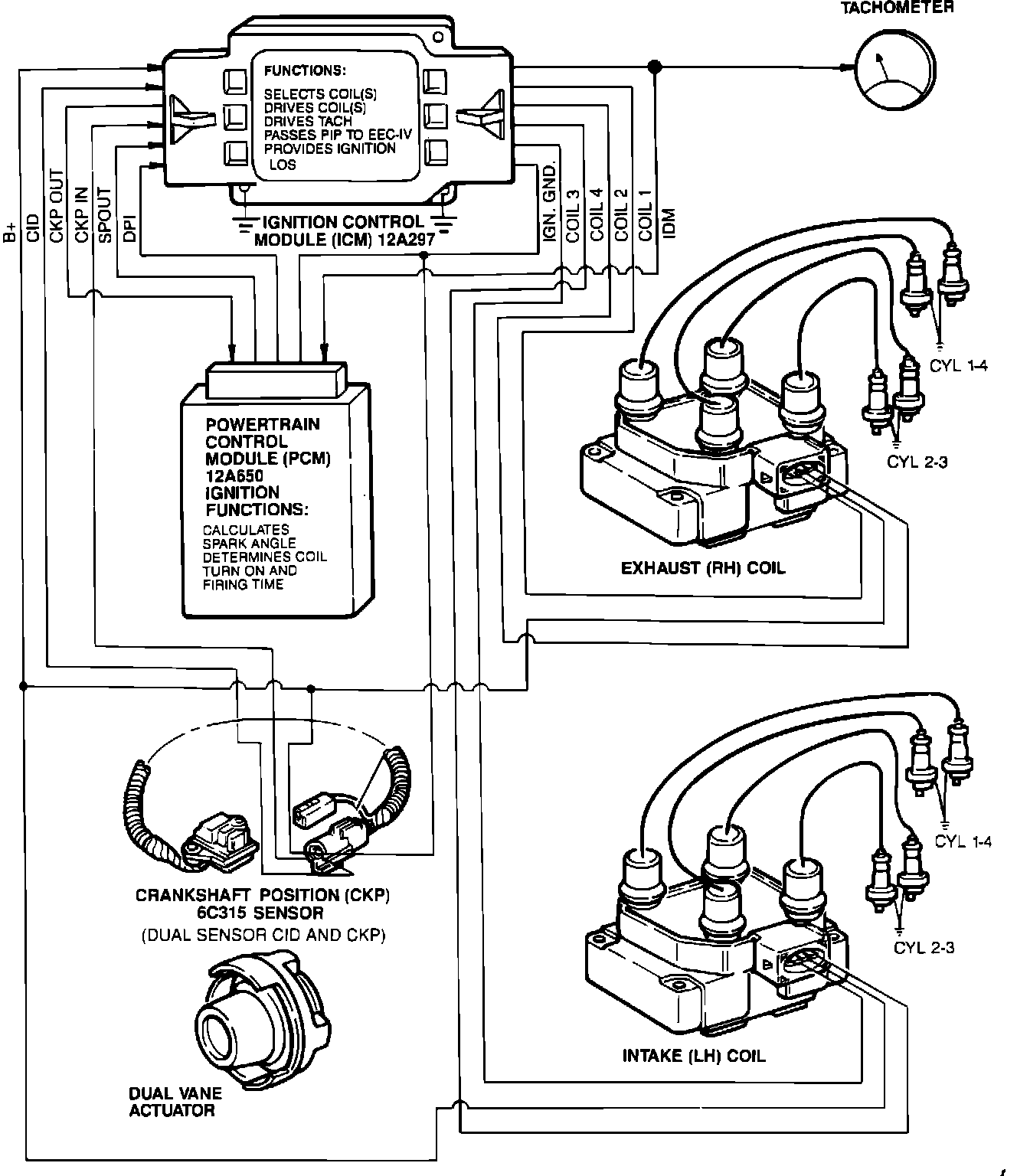
System Description

DPI System Diagram:






The Dual Plug Electronic Ignition (EI) system eliminates the need for a distributor. Using multiple ignition coils, each coil fires two spark plugs simultaneously. One plug on the compression stroke and one on the exhaust stroke. The spark plug fired on the exhaust stroke uses very little of the ignition coils stored energy. Since these two spark plugs are connected in series, the firing voltage of one plug will be negative with respect to ground, while the firing voltage of the other plug will be positive with respect to ground.

The EI system for the dual spark plug engine consists of the following components:
- Crankshaft Position (CKP) sensor.
- Two ignition coil packs.
- Ignition Control Module (ICM).
- Spark angle portion of the Powertrain Control Module (PCM).

The PCM computes the spark angle for the ignition system using the Profile Ignition Pickup (PIP) signal to establish base timing.

The Ignition Diagnostic Monitor (IDM) is an output from the ICM to the PCM providing diagnostic information about the ignition system for self-test.

Dual Plug Inhibit (DPI) allows the PCM to switch the ignition system from single to dual plug operation.