Operation CHARM: Car repair manuals for everyone.
Manuals through 2025 now available!

Our trusted friends have launched a new website named LEMON, which has newer manuals. It also contains all the CHARM manuals.

LEMON is the spiritual successor to CHARM, I recommend you try it!

Link: lemon-manuals.la or lemon-manuals.org.ua

(Some people have issue connecting. LEMON is investigating. For now, use Firefox or change your DNS server)

Or, hide this message: temporarily or permanently

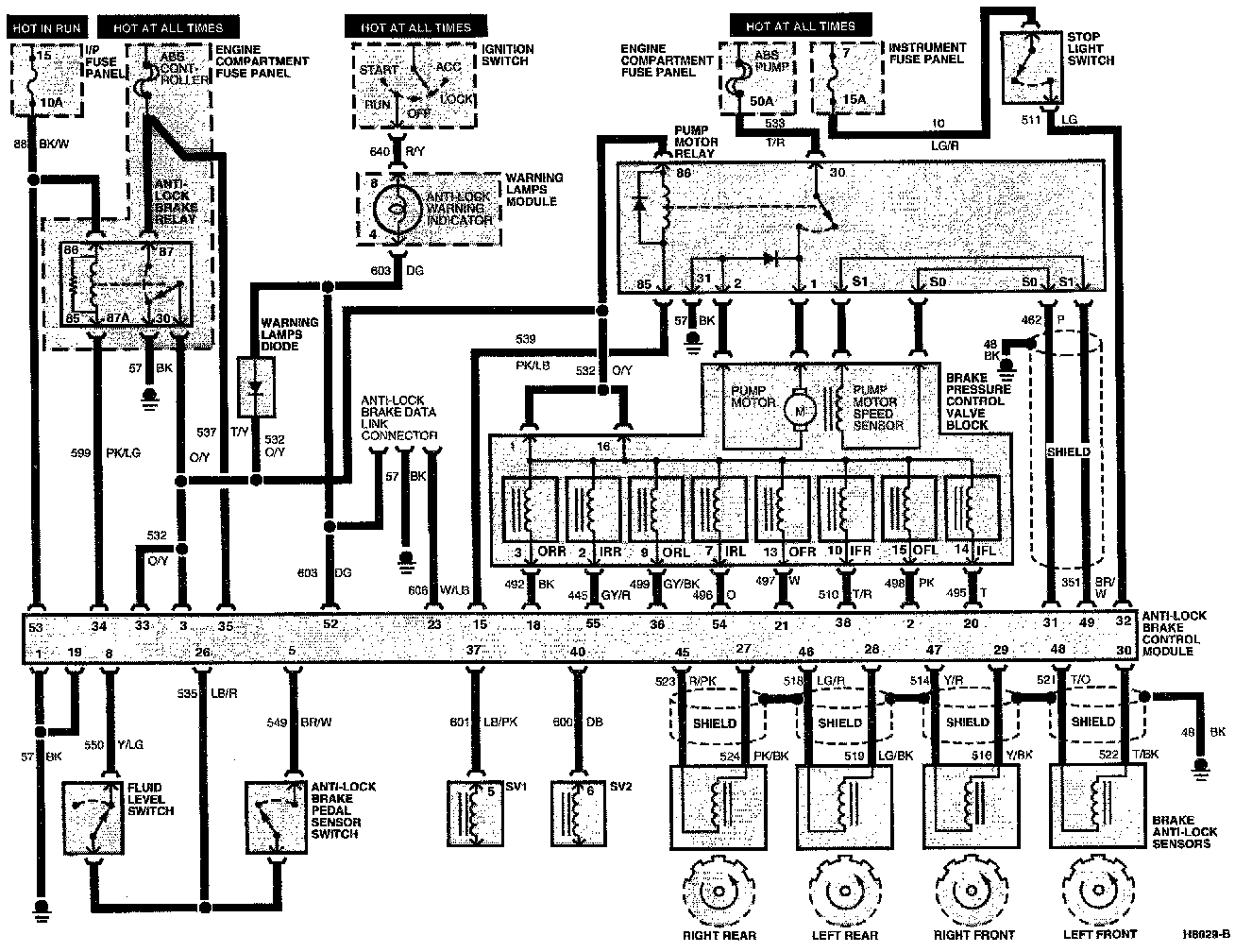
Electronic Brake Control Module







With Traction Assist

Schematic:





Wire Harness Connector End Views

Connector:





Pin Number Circuit Circuit Function

1 57 (BK) Ground
2 498 (PK) Front Left Outlet Valve Output
3 532 (O/Y) "Switched" Power
4 -- Not Used
5 549 (BR/W) Anti-Lock Brake Pedal Sensor Switch Input
6 -- Not Used
7 -- Not Used
8 550 (Y/LG) Fluid Level Switch Input
9 -- Not Used
10 -- Not Used
11 -- Not Used
12 -- Not Used
13 -- Not Used
14 -- Not Used
15 539 (PK/LB) Anti-Lock Brake Motor Relay Output
16 -- Not Used
17 -- Not Used
18 492 (BR) Right Rear Outlet Valve Output
19 57 (BK) Ground
20 495 (T) Front Left Inlet Valve Output
21 497 (W) Front Right Outlet Valve Output
22 -- Not Used
23 606 (W/LB) Data Link Test Connector Input
24 -- Not Used
25 -- Not Used
26 535 (LB/R) Switch Reference Voltage Output
27 524 (PK/BK) Right Rear Brake Anti-Lock Sensor Input
28 519 (LG/PK) Left Rear Brake Anti-Lock Sensor Input
29 516 (Y/BK) Right Front Brake Anti-Lock Sensor Input
30 522 (T/BK) Left Front Brake Anti-Lock Sensor Input
31 462 (P) Pump Motor Speed Sensor Input
32 511 (LG) Stoplight Switch Input
33 532 (O/Y) "Switched" Power
34 599 (PK/LG) Anti-Lock Brake Relay Output
35 537 (T/Y) Keep Alive Power
36 499 (GY/BK) Rear Left Outlet Valve Output
37 601 (LB/PK) Special Valve #1-Traction Assist
38 510 (T/R) Front Right Inlet Valve Output
39 -- Not Used
40 677 (LB) Special Valve #2-Traction Assist
41 -- Not Used
42 -- Not Used
43 -- Not Used
44 -- Not Used
45 523 (R/PK) Rear Right Rear Brake Anti-Lock Sensor Input
46 518 (LG/R) Rear Left Rear Brake Anti-Lock Sensor Input
47 514 (Y/R) Front Right Front Brake Anti-Lock Sensor Input
48 521 (T/O) Front Left Front Brake Anti-Lock Sensor Input
49 351 (BR/W) Pump Motor Speed Sensor Input
50 -- Not Used
51 -- Not Used
52 603 (DG) Anti-Lock Indicator Output
53 88 (BK/W) "RUN" Power
54 496 (O) Rear Left Inlet Valve Output
55 455 (GY/R) Rear Right Inlet Valve Output