Operation CHARM: Car repair manuals for everyone.
Manuals through 2025 now available!

Our trusted friends have launched a new website named LEMON, which has newer manuals. It also contains all the CHARM manuals.

LEMON is the spiritual successor to CHARM, I recommend you try it!

Link: lemon-manuals.la or lemon-manuals.org.ua

(Some people have issue connecting. LEMON is investigating. For now, use Firefox or change your DNS server)

Or, hide this message: temporarily or permanently

Engine Controls

Engine Controls:





DATA LINK CONNECTOR
FUEL PUMP DIODE
FUEL PUMP MOTOR/FUEL GAUGE SENDER
FUEL PUMP RELAY
INERTIA FUEL SHUTOFF
VANE AIR FLOW METER

Engine Controls:





DATA LINK CONNECTOR
ENGINE COOLANT TEMPERATURE SENSOR
THROTTLE POSITION SENSOR
THROTTLE POSITION SWITCH
VANE AIR FLOW METER

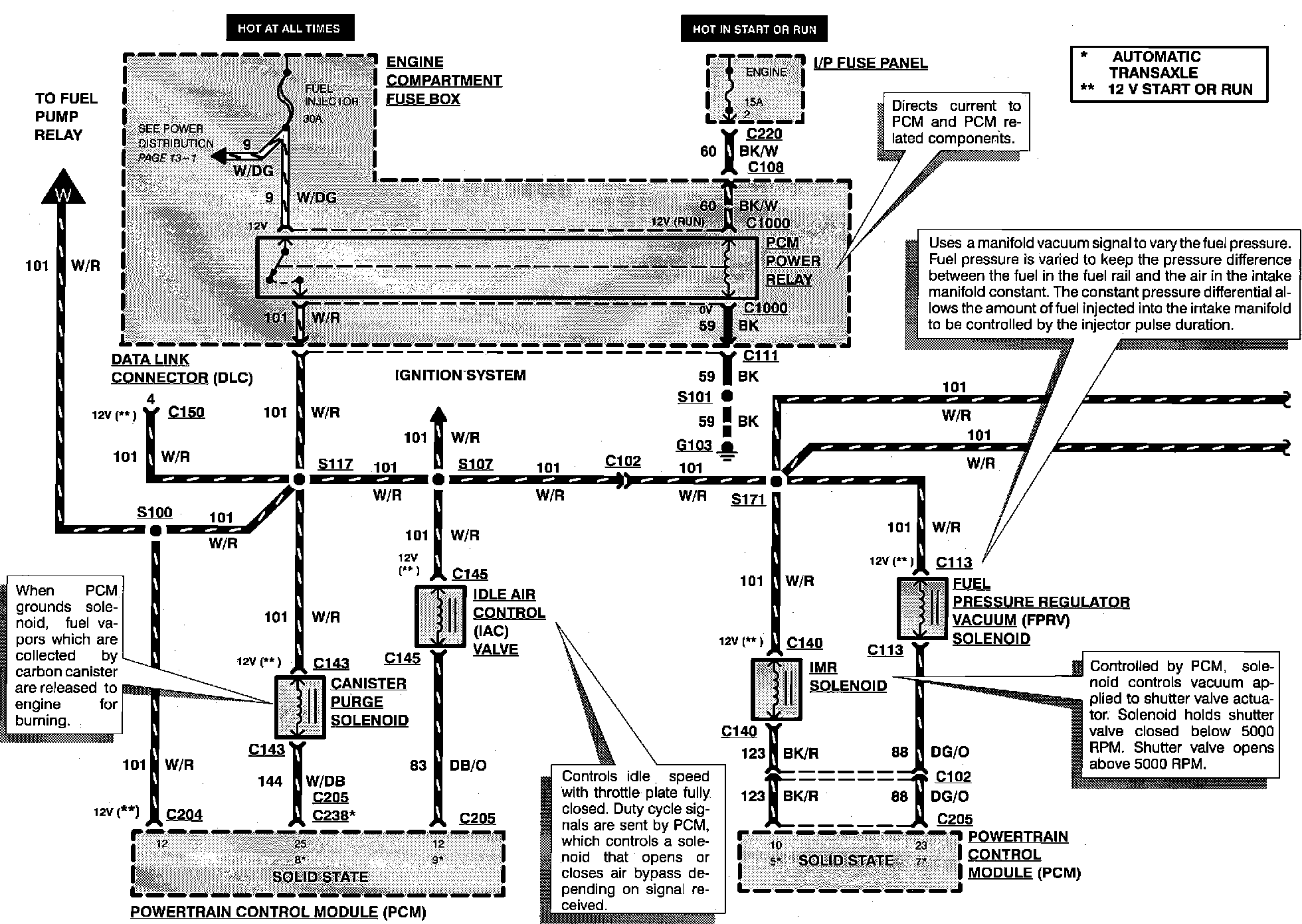
Engine Controls:





CANISTER PURGE SOLENOID
DATA LINK CONNECTOR
FUEL PRESSURE REGULATOR VACUUM SOLENOID
IDLE AIR CONTROL VALVE
IMR SOLENOID

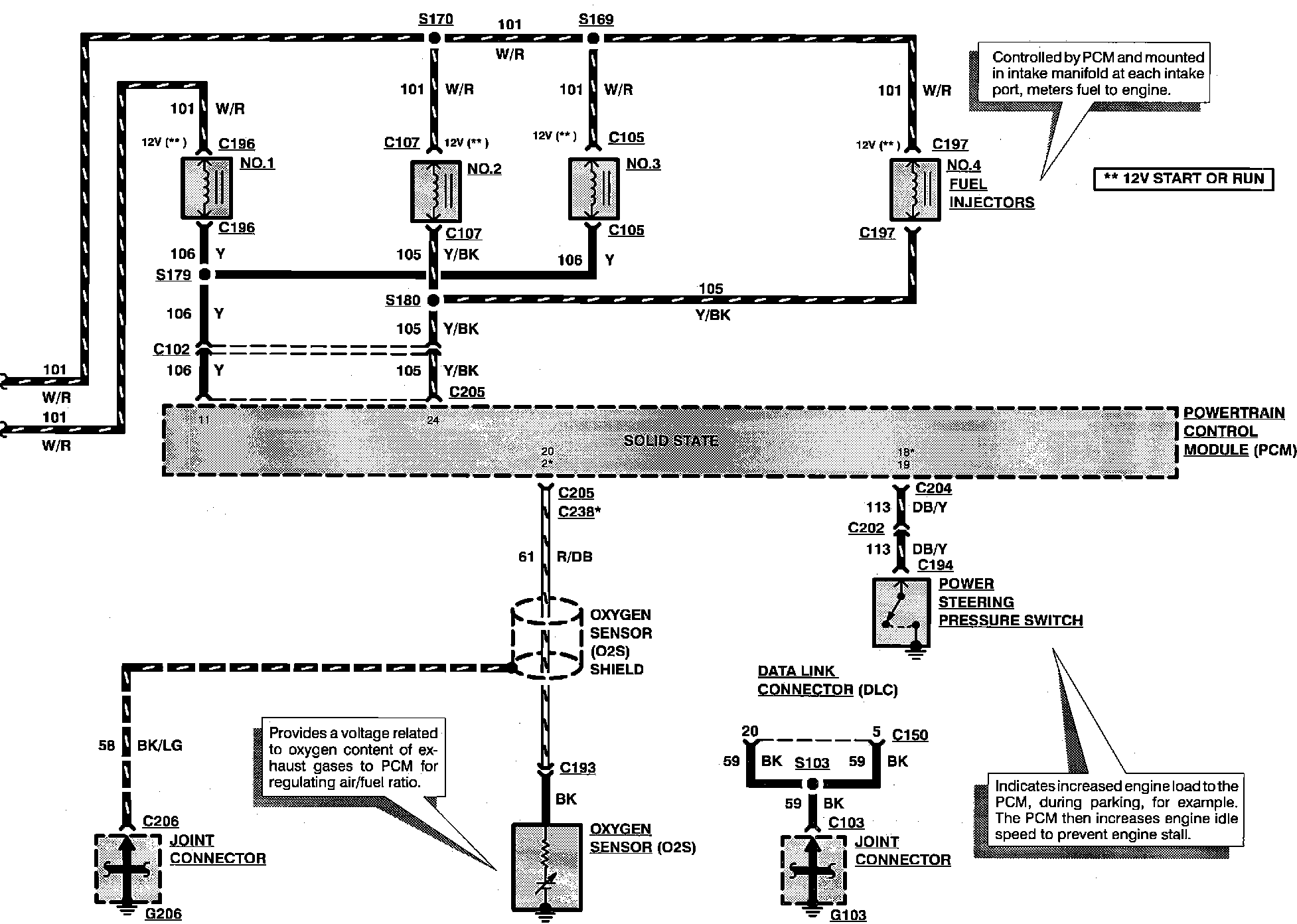
Engine Controls:





DATA LINK CONNECTOR
FUEL INJECTORS
OXYGEN SENSOR
POWER STEERING SWITCH


Engine Controls:





BRAKE ON/OFF SWITCH
CLUTCH PEDAL POSITION SWITCH
NEUTRAL SWITCH

Engine Controls: