Engine Controls
Engine Controls:
DATA LINK CONNECTOR
FUEL PUMP DIODE
FUEL PUMP MOTOR/FUEL GAUGE SENDER
FUEL PUMP RELAY
INERTIA FUEL SHUTOFF
SELF-TEST INPUT CONNECTOR
Engine Controls:
CANISTER PURGE SOLENOID
EGR VACUUM REGULATOR
FUEL INJECTORS
IDLE AIR CONTROL VALVE
MASS AIR FLOW SENSOR
Engine Controls:
CLUTCH PEDAL POSITION SWITCH
DATA LINK CONNECTOR
NEUTRAL SWITCH
OCTANE ADJUST PLUG
PCM POWER RELAY
Engine Controls:
DATA LINK CONNECTOR
ENGINE COOLANT TEMPERATURE SENSOR
INTAKE AIR TEMPERATURE SENSOR
PRESSURE FEEDBACK EGR SENSOR
THROTTLE POSITION SENSOR
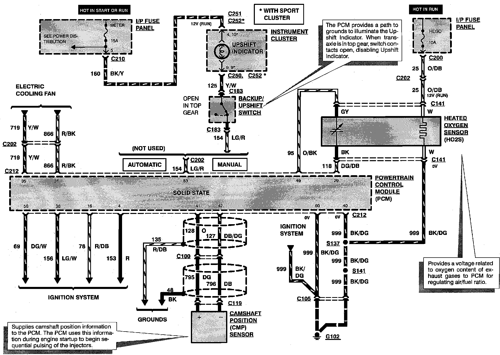
Engine Controls:
BACKUP/UPSHIFT SWITCH
CAMSHAFT POSITION SENSOR
HEATED OXYGEN SENSOR
UPSHIFT INDICATOR
Engine Controls:
BRAKE ON/OFF SWITCH
VEHICLE SPEED SENSOR