Operation CHARM: Car repair manuals for everyone.
Manuals through 2025 now available!

Our trusted friends have launched a new website named LEMON, which has newer manuals. It also contains all the CHARM manuals.

LEMON is the spiritual successor to CHARM, I recommend you try it!

Link: lemon-manuals.la or lemon-manuals.org.ua

(Some people have issue connecting. LEMON is investigating. For now, use Firefox or change your DNS server)

Or, hide this message: temporarily or permanently

Electrical Diagrams

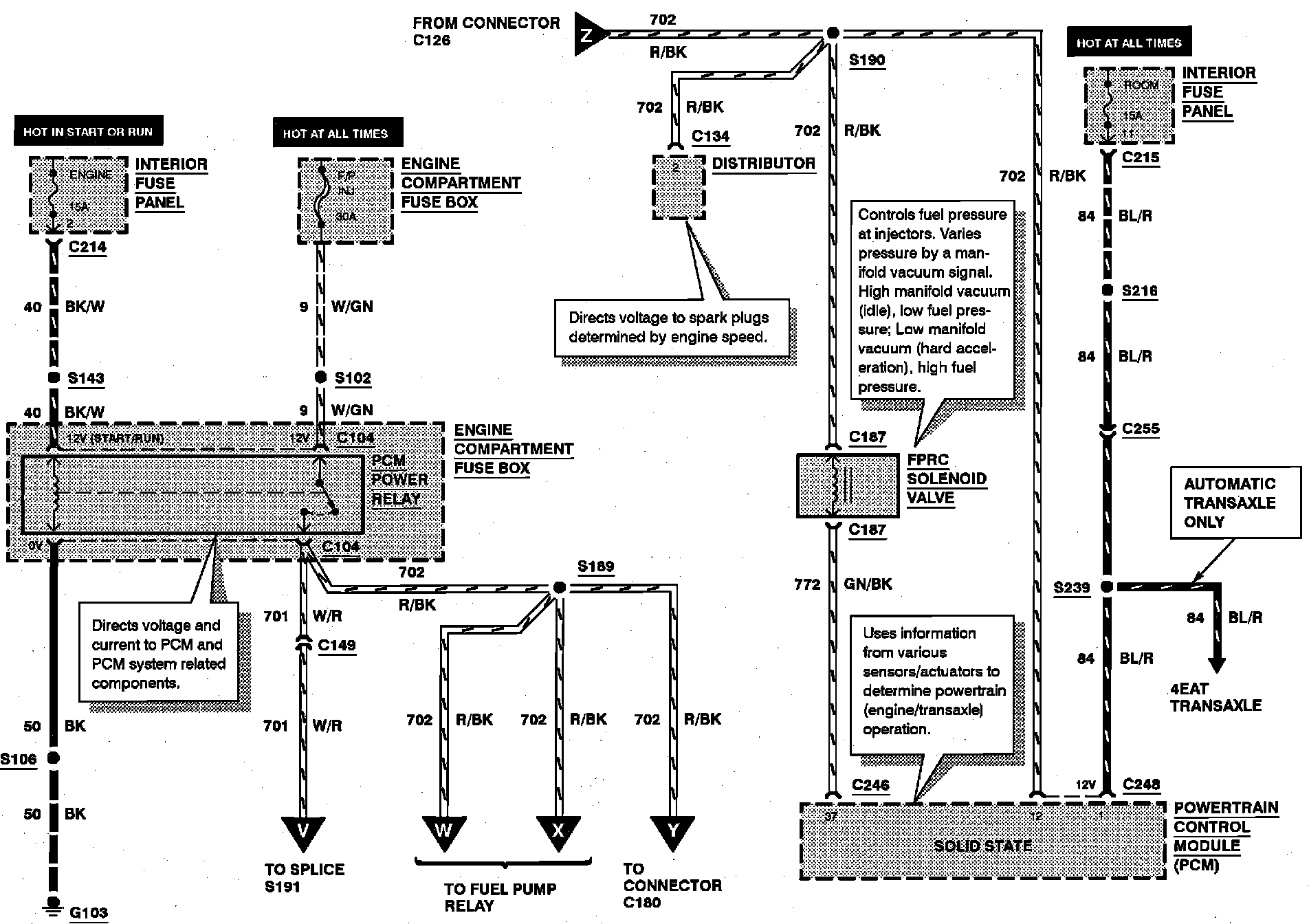
Electronic Engine Control:





FPRC SOLENOID VALVE
PCM POWER RELAY

Electronic Engine Control:





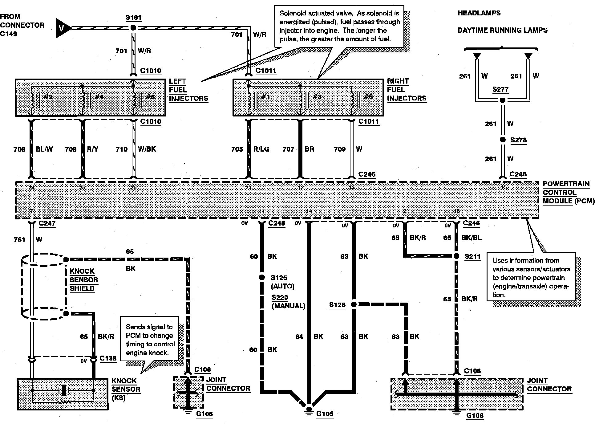
KNOCK SENSOR (KS)
LEFT FUEL INJECTORS
RIGHT FUEL INJECTORS

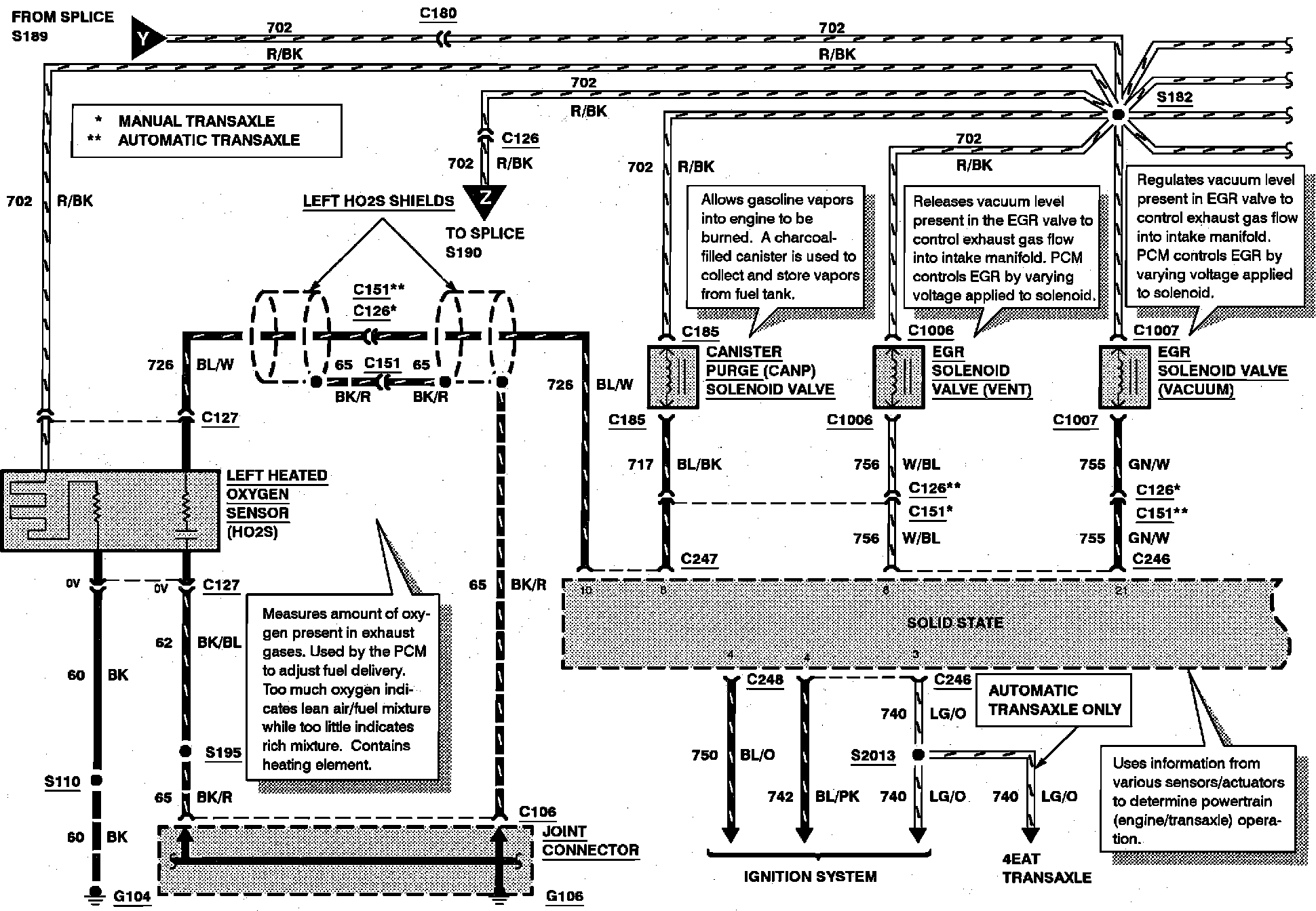
Electronic Engine Control:





CANISTER PURGE (CANP) SOLENOID VALVE
EGR SOLENOID VALVE (VACUUM)
EGR SOLENOID VALVE (VENT)
LEFT HEATED OXYGEN SENSOR (H02S)

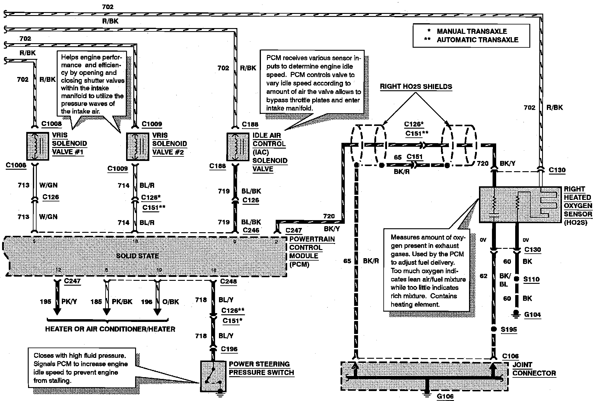
Electronic Engine Control:





IDLE AIR CONTROL (IAC) SOLENOID VALVE
POWER STEERING PRESSURE SWITCH
RIGHT HEATED OXYGEN SENSOR (H02S)
VRIS SOLENOID VALVE #1
VRIS SOLENOID VALVE #2


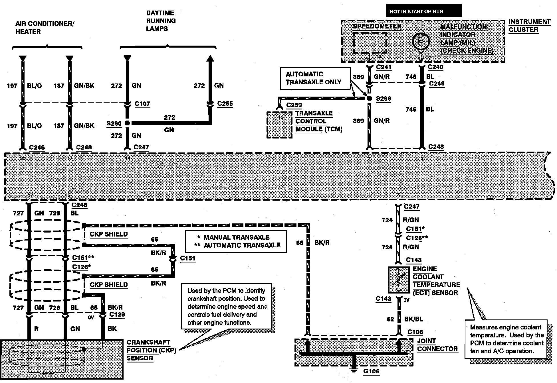
Electronic Engine Control:





CRANKSHAFT POSITION (CKP) SENSOR
ENGINE COOLANT TEMPERATURE (ECT) SENSOR
MALFUNCTION INDICATOR LAMP (MIL)

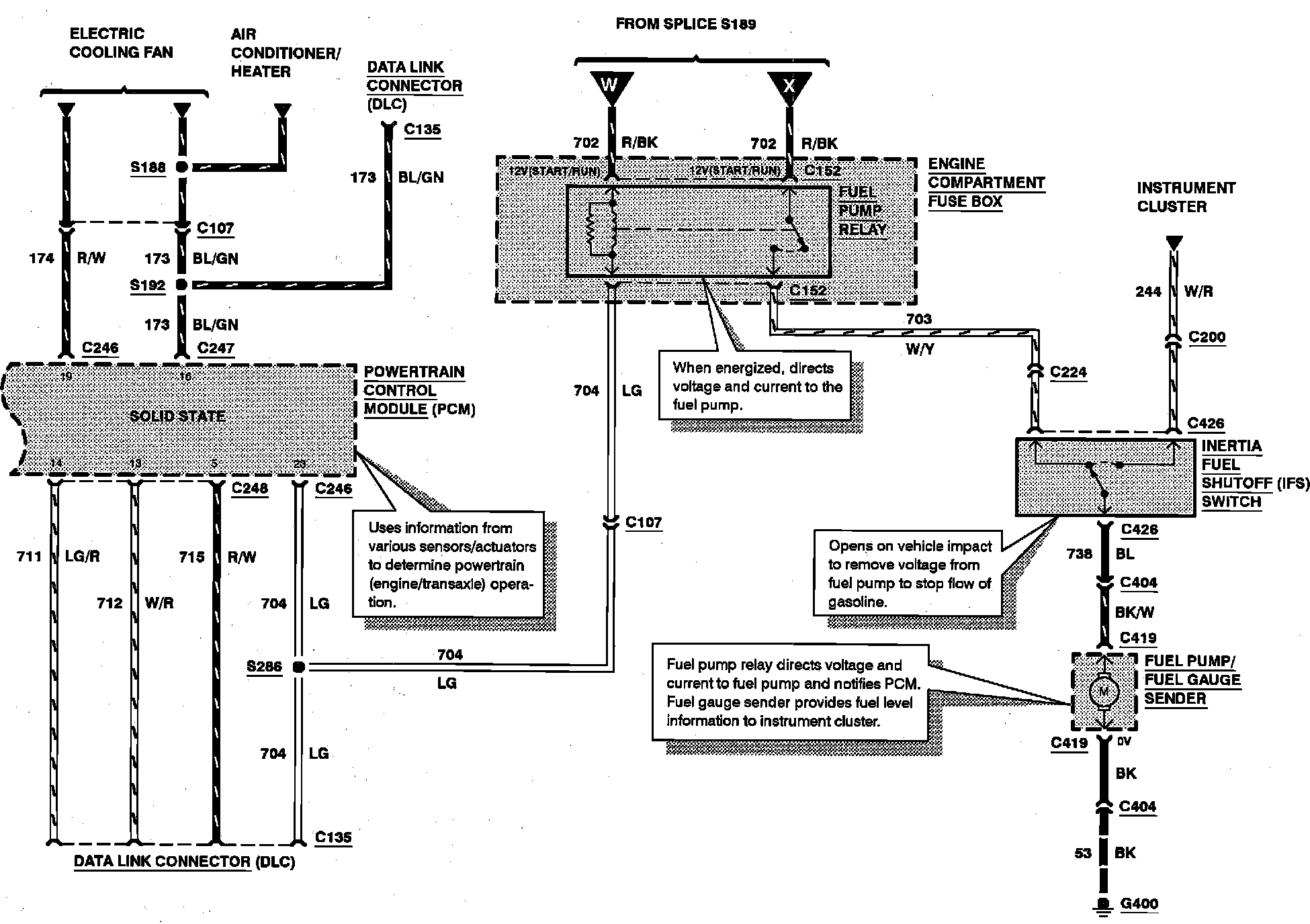
Electronic Engine Control:





FUEL PUMP/FUEL GAUGE SENDER
FUEL PUMP RELAY
INERTIA FUEL SHUTOFF SWITCH


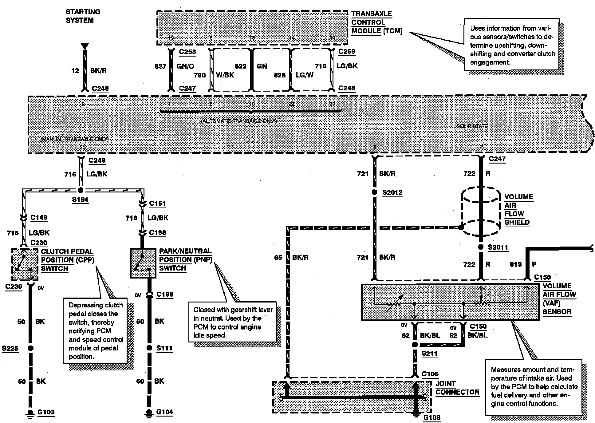
Electronic Engine Control:





CLUTCH PEDAL POSITION (CPP) SWITCH
PARK/NEUTRAL POSITION (PNP) SWITCH
VOLUME AIR FLOW (VAF) SENSOR


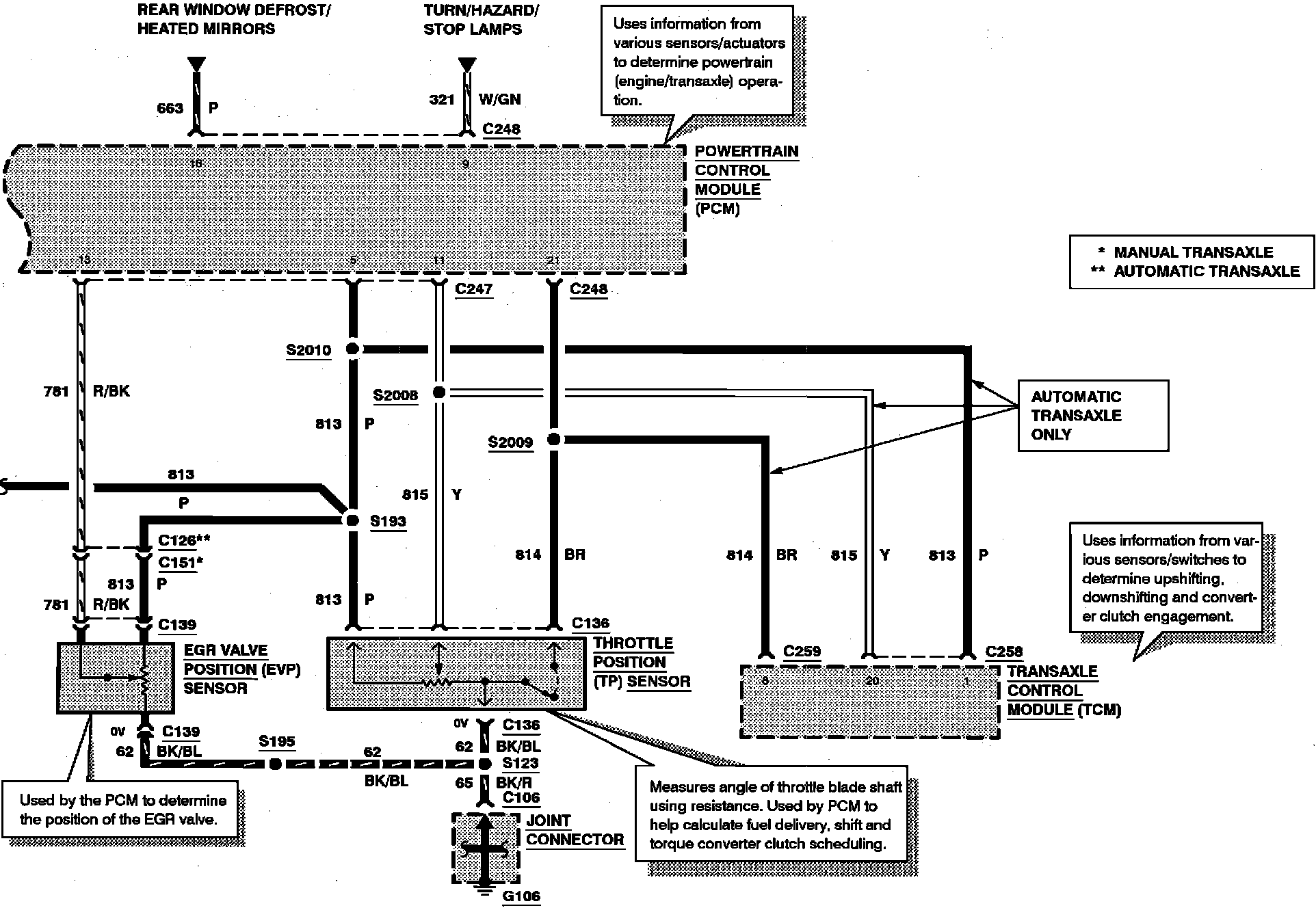
Electronic Engine Control:





EGR VALVE POSITION (EVP) SENSOR
THROTTLE POSITION SENSOR (TP)