Operation CHARM: Car repair manuals for everyone.
Manuals through 2025 now available!

Our trusted friends have launched a new website named LEMON, which has newer manuals. It also contains all the CHARM manuals.

LEMON is the spiritual successor to CHARM, I recommend you try it!

Link: lemon-manuals.la or lemon-manuals.org.ua

(Some people have issue connecting. LEMON is investigating. For now, use Firefox or change your DNS server)

Or, hide this message: temporarily or permanently

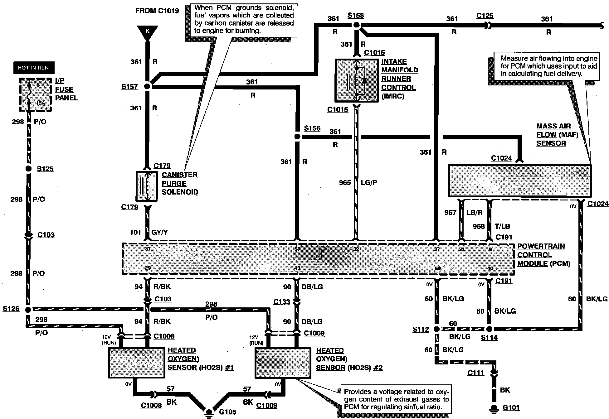
Engine Controls

Engine Controls:





CANISTER PURGE SOLENOID
HEATED OXYGEN SENSOR #1
HEATED OXYGEN SENSOR #2
INSTRUMENT PANEL FUSE PANEL
INTAKE MANIFOLD RUNNER CONTROL
MASS AIR FLOW SENSOR
POWERTRAIN CONTROL MODULE



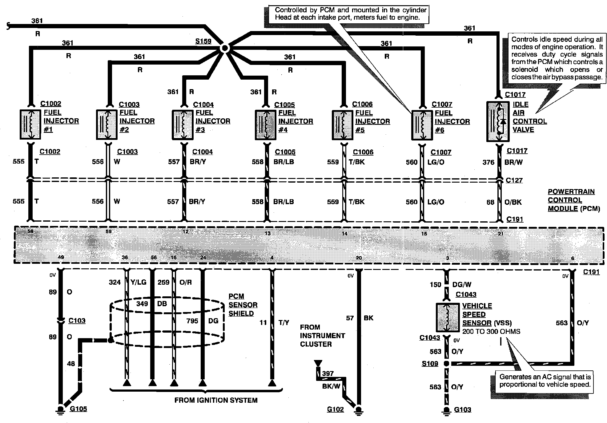
Engine Controls:





FUEL INJECTORS
IDLE AIR CONTROL VALVE
POWERTRAIN CONTROL MODULE
VEHICLE SPEED SENSOR



Engine Controls:





BAROMETRIC ABSOLUTE PRESSURE (BARO) SENSOR
ENGINE COOLANT TEMPERATURE SENSOR
KNOCK SENSOR
POWERTRAIN CONTROL MODULE
THROTTLE POSITION SENSOR



Engine Controls:





CLUTCH PEDAL POSITION SWITCH
INSTRUMENT CLUSTER
INTAKE AIR TEMPERATURE SENSOR
POWERTRAIN CONTROL MODULE
POWER STEERING PRESSURE SWITCH
SPOUT CHECK CONNECTOR



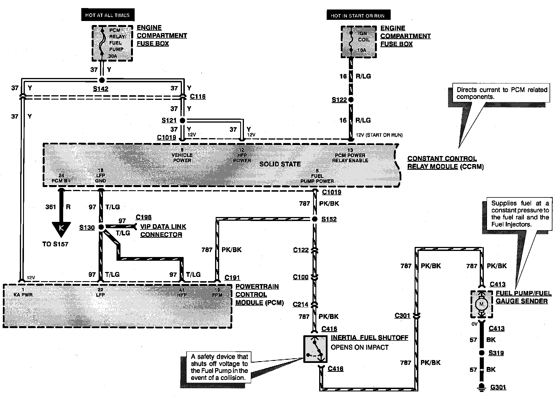
Engine Controls:





CONSTANT CONTROL RELAY MODULE
ENGINE COMPARTMENT FUSE BOX
FUEL PUMP/FUEL GAUGE SENDER
INERTIA FUEL SHUTOFF
POWERTRAIN CONTROL MODULE



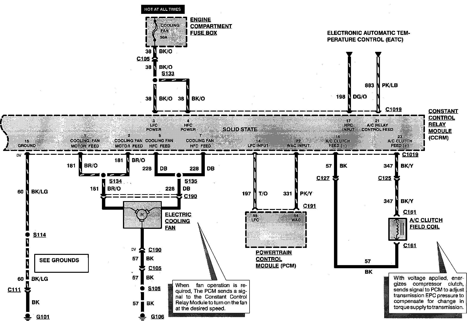
Engine Controls:





A/C CLUTCH FIELD COIL
CONSTANT CONTROL RELAY MODULE
ELECTRIC COOLING FAN
ENGINE COMPARTMENT FUSE BOX
POWERTRAIN CONTROL MODULE