Operation CHARM: Car repair manuals for everyone.
Manuals through 2025 now available!

Our trusted friends have launched a new website named LEMON, which has newer manuals. It also contains all the CHARM manuals.

LEMON is the spiritual successor to CHARM, I recommend you try it!

Link: lemon-manuals.la or lemon-manuals.org.ua

(Some people have issue connecting. LEMON is investigating. For now, use Firefox or change your DNS server)

Or, hide this message: temporarily or permanently

Engine Controls

Engine Controls:





CANISTER PURGE SOLENOID
EGR VACUUM REGULATOR SOLENOID
MASS AIR FLOW SENSOR
POWERTRAIN CONTROL MODULE



Engine Controls:





IDLE AIR CONTROL VALVE
INSTRUMENT CLUSTER
POWERTRAIN CONTROL MODULE
VEHICLE SPEED SENSOR
VIP DATA LINK CONNECTOR



Engine Controls:





FUEL INJECTORS
HEATED OXYGEN SENSOR #1
HEATED OXYGEN SENSOR #2
INSTRUMENT PANEL FUSE PANEL
POWERTRAIN CONTROL MODULE



Engine Controls:





INTAKE AIR TEMPERATURE SENSOR
POWERTRAIN CONTROL MODULE
PRESSURE FEEDBACK EGR SENSOR
THROTTLE POSITION SENSOR
TURBINE SHAFT SPEED SENSOR



Engine Controls:





ENGINE COOLANT TEMPERATURE SENSOR
MANUAL LEVER POSITION SENSOR
POWER STEERING PRESSURE SWITCH
POWERTRAIN CONTROL MODULE



Engine Controls:





CONSTANT CONTROL RELAY MODULE
ENGINE COMPARTMENT FUSE BOX
FUEL PUMP/FUEL GAUGE SENDER
INERTIA FUEL SHUTOFF
POWERTRAIN CONTROL MODULE



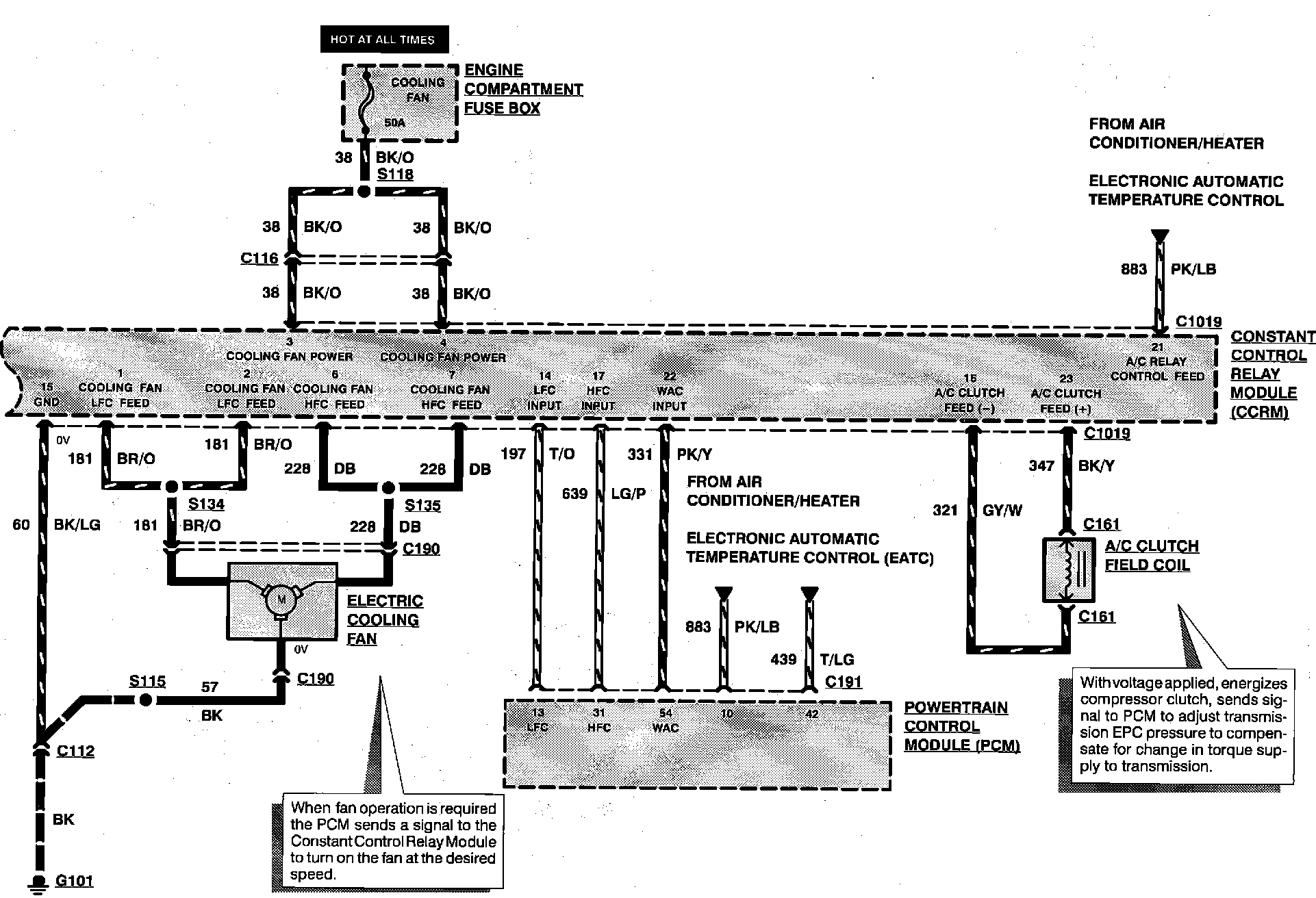
Engine Controls:





A/C CLUTCH FIELD COIL
CONSTANT CONTROL RELAY MODULE
ELECTRIC COOLING FAN
ENGINE COMPARTMENT FUSE BOX
POWERTRAIN CONTROL MODULE