Operation CHARM: Car repair manuals for everyone.
Manuals through 2025 now available!

Our trusted friends have launched a new website named LEMON, which has newer manuals. It also contains all the CHARM manuals.

LEMON is the spiritual successor to CHARM, I recommend you try it!

Link: lemon-manuals.la or lemon-manuals.org.ua

(Some people have issue connecting. LEMON is investigating. For now, use Firefox or change your DNS server)

Or, hide this message: temporarily or permanently

Engine Controls

Engine Controls (Part 1 Of 6):





FUEL PUMP DIODE
FUEL PUMP MODULE
FUEL PUMP RELAY
INERTIA FUEL SHUTOFF
VANE AIR FLOW METER

Engine Controls (Part 2 Of 6):





ENGINE COOLANT TEMPERATURE SENSOR
MALFUNCTION INDICATOR LAMP
THROTTLE POSITION SENSOR
THROTTLE POSITION SWITCH
VOLUME AIR FLOW METER

Engine Controls (Part 3 Of 6):





EVAPORATIVE EMISSION CANISTER PURGE VALVE
FUEL PRESSURE REGULATOR VACUUM SOLENOID
IDLE AIR CONTROL VALVE
INTAKE MANIFOLD RUNNER SOLENOID
PCM POWER RELAY

Engine Controls (Part 4 Of 6):





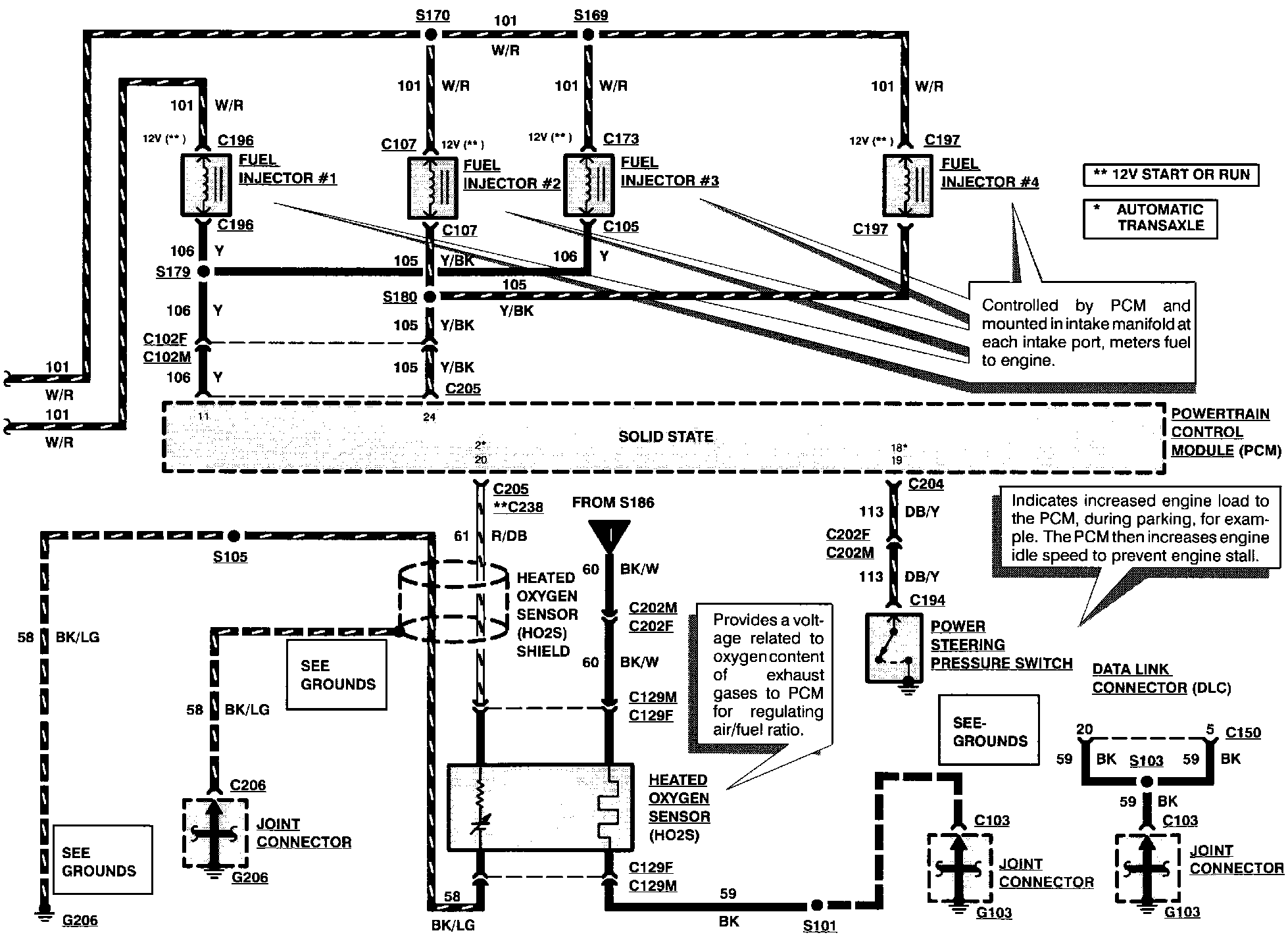
FUEL INJECTORS
HEATED OXYGEN SENSOR
POWER STEERING PRESSURE SWITCH

Engine Controls (Part 5 Of 6):





BRAKE ON/OFF SWITCH
NEUTRAL SWITCH

Engine Controls (Part 6 Of 6):